GM Service Manual Online
For 1990-2009 cars only
Makes
🢒
Buick
🢒
1999
🢒
Regal
🢒 Cell 148: VIN K, 1
Cell 148: VIN K, 1
Cell 148: VIN K, 1
Stationary Windows Components
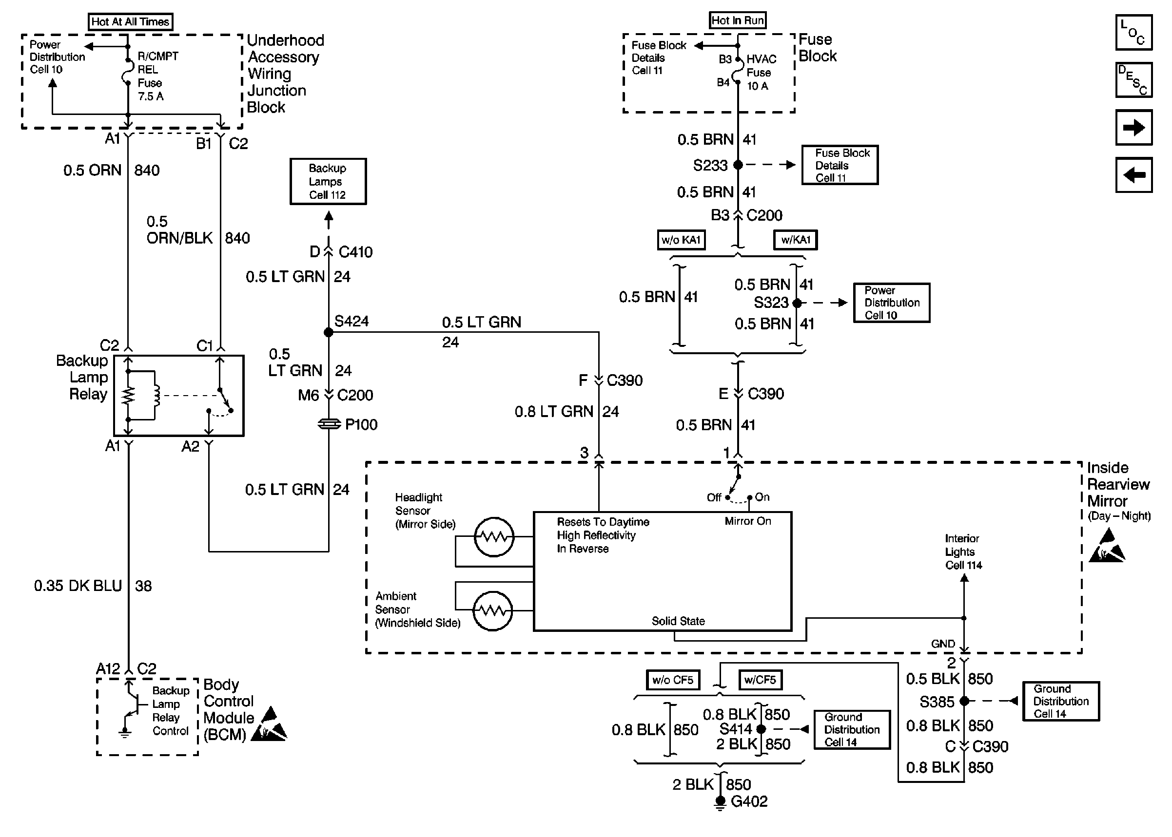
Automatic Day-Night Mirrors Circuit Description
Cell 148: RH and LH Outside Rearview Mirror
Cell 148: VIN M
Cell 11: LOW BLOWER, CRUISE and HVAC Fuses
Cell 11: LOW BLOWER, CRUISE and HVAC Fuses
Cell 11: LOW BLOWER, CRUISE and HVAC Fuses
Cell 11: R/CMPT REL, ECM, GEN, F/PMP, FOG LP, A/C CLU, and HORN Fuses
Cell 112: VIN M Transaxle Switch, Backup Lamps
Handling ESD Sensitive Parts Notice
Cell 14: G402 (1 of 2)
Cell 14: G402 (1 of 2)
Handling ESD Sensitive Parts Notice