GM Service Manual Online
For 1990-2009 cars only
Makes
🢒
Buick
🢒
1999
🢒
Regal
🢒 Cell 21: Automatic Transmission and TCC Switch (1 of 2)
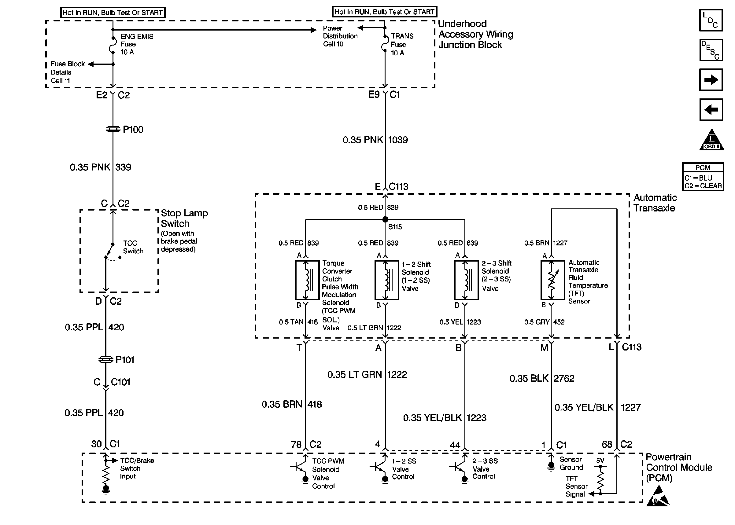
Cell 21: Automatic Transmission and TCC Switch (1 of 2)
Cell 21: Automatic Transmission and TCC Switch (1 of 2)
Cell 21: Automatic Transmission and TCC Switch (2 of 2)
OBDII Symbol Description Notice
Cell 21: Transaxle Range Switch
Cell 11: ENG EMIS Fuse
Cell 10: Underhood Accessory Wiring Junction Block
Handling Electrostatic Discharge Sensitive Parts Notice