GM Service Manual Online
For 1990-2009 cars only
Makes
🢒
Buick
🢒
1999
🢒
Regal
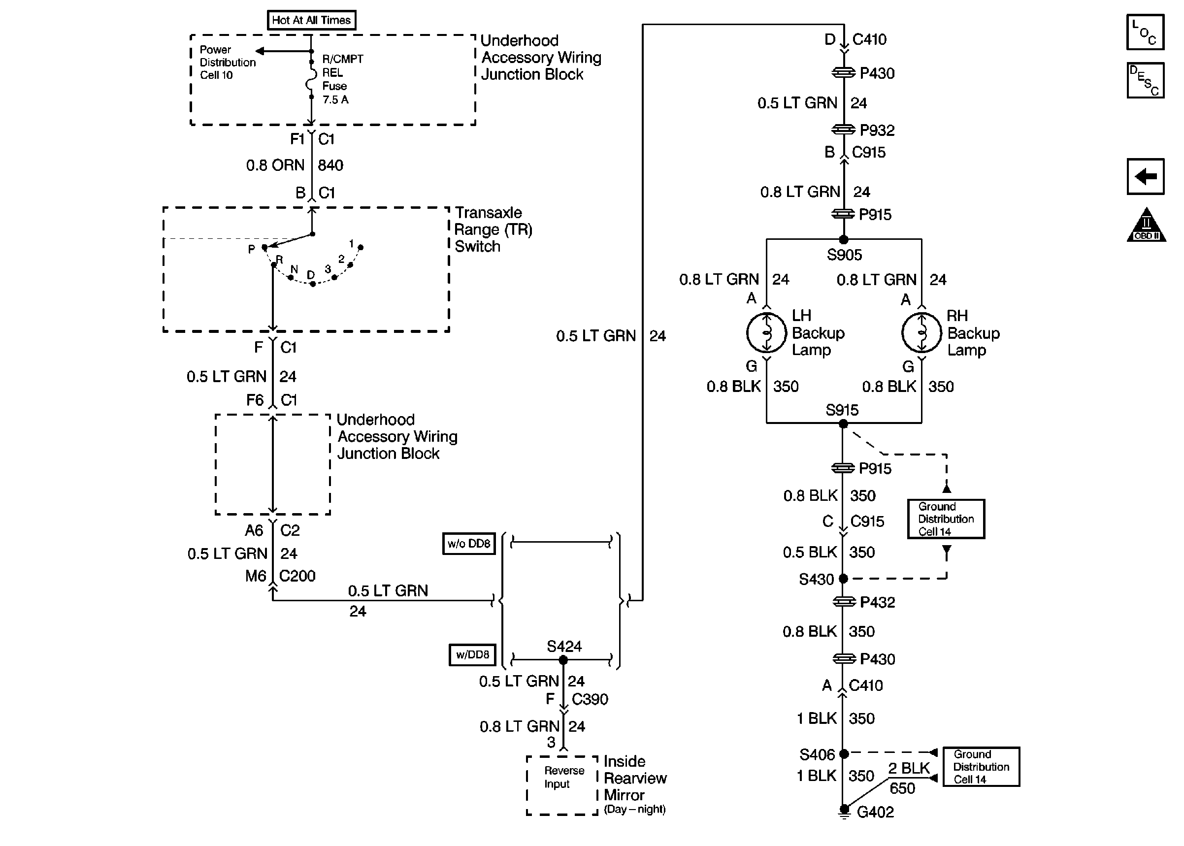
🢒 Cell 39: TR Switch Part 2
Cell 39: TR Switch Part 2
Cell 39: TR Switch Part 2
OBDII Symbol Description Notice
Cell 39: TR Switch Part 1
Cell 10: EBCM/EBTCM
Cell 14: G402 (2 of 2)
Cell 14: G402 (2 of 2)
Automatic Transmission Components
Electronic Component Description