GM Service Manual Online
For 1990-2009 cars only
Makes
🢒
Buick
🢒
2000
🢒
Regal
🢒
Body and Accessories
🢒
Theft Deterrent
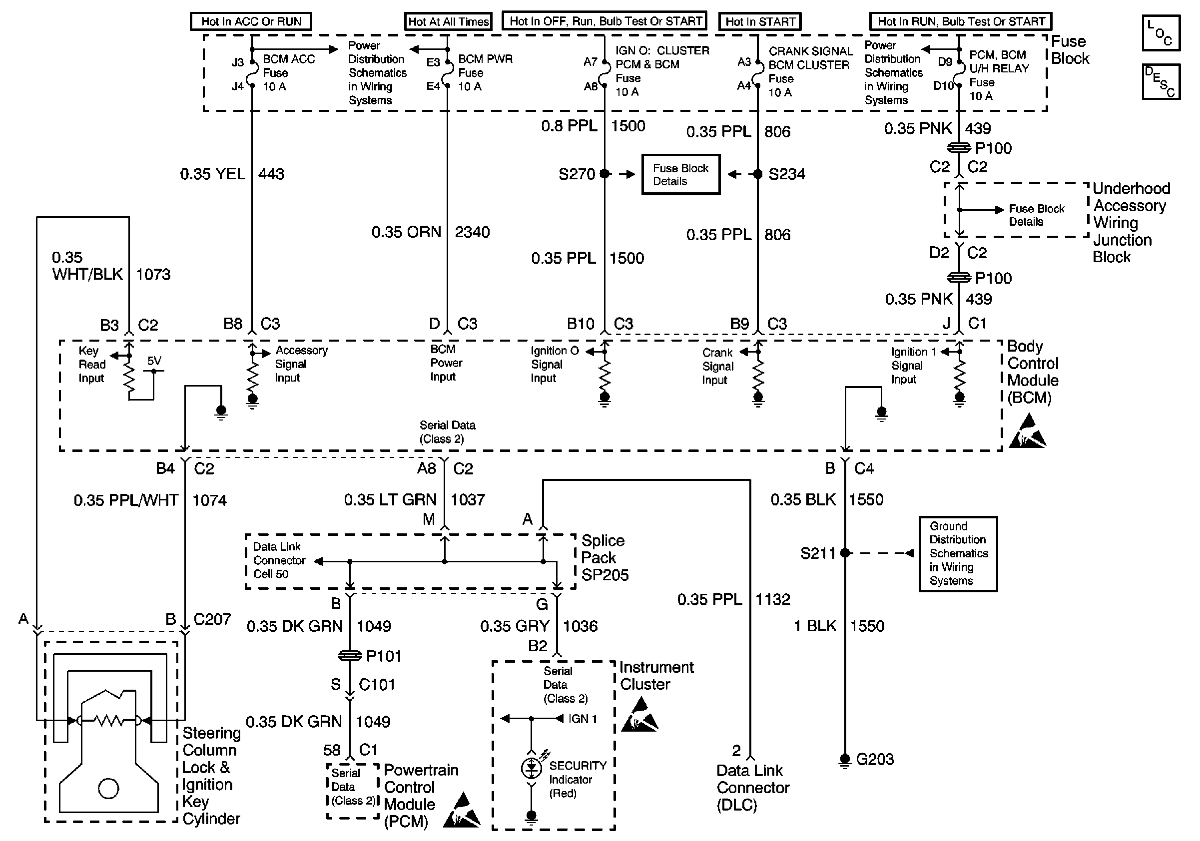
🢒 Theft Deterrent System Schematics
UAWJB, RAP Relay, Ignition Switch, and Fuse Block
UAWJB, Ignition Switch, and Fuse Block
Theft Deterrent System Components
Content Theft Deterrent (CTD) Circuit Description
Handling ESD Sensitive Parts Notice
G203
Handling ESD Sensitive Parts Notice
Handling ESD Sensitive Parts Notice
G200