GM Service Manual Online
For 1990-2009 cars only
Makes
🢒
Buick
🢒
2000
🢒
Regal
🢒
Body and Accessories
🢒
Stationary Windows
🢒 Automatic Day-Night Mirrors Schematics
Figure
1:
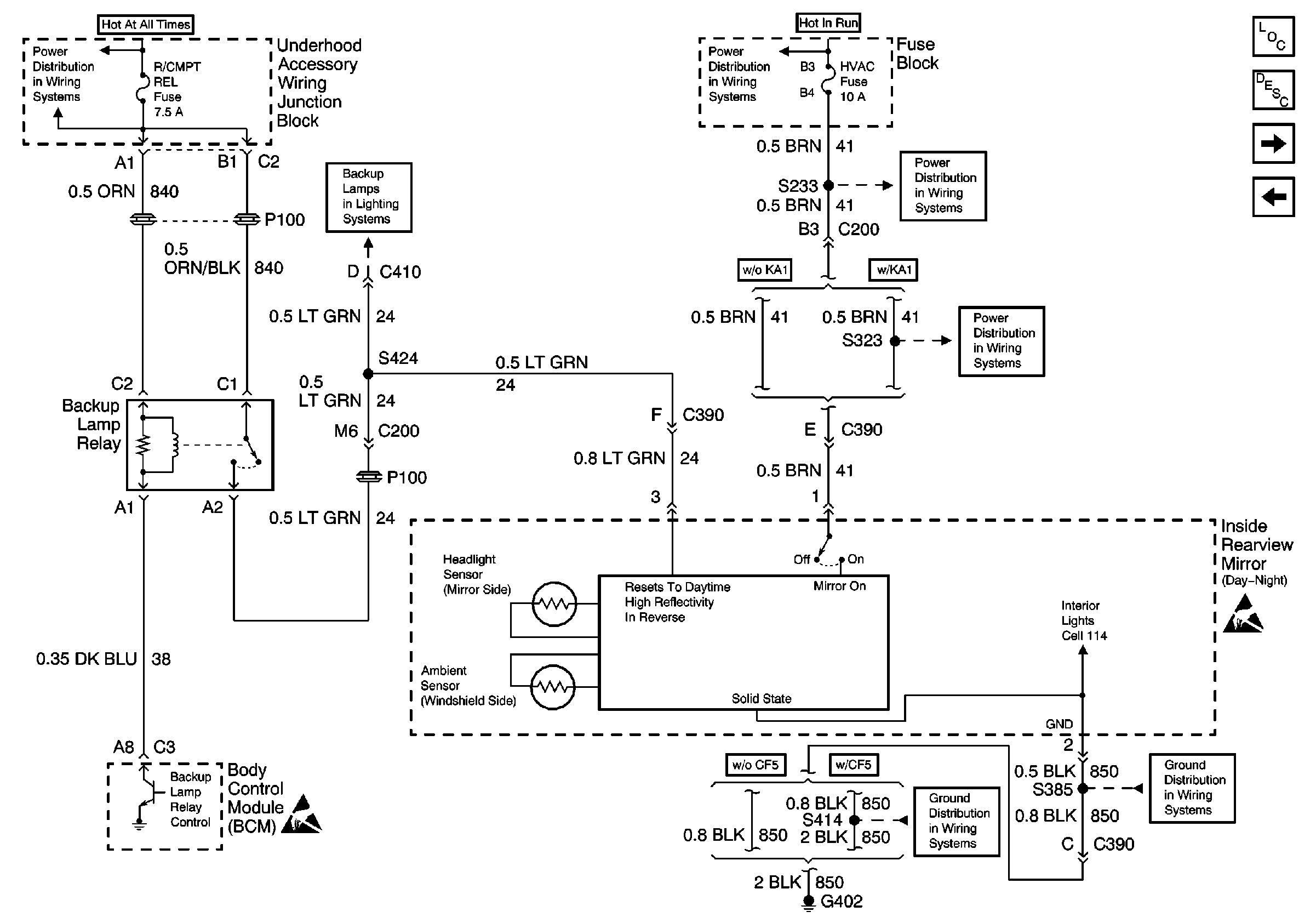
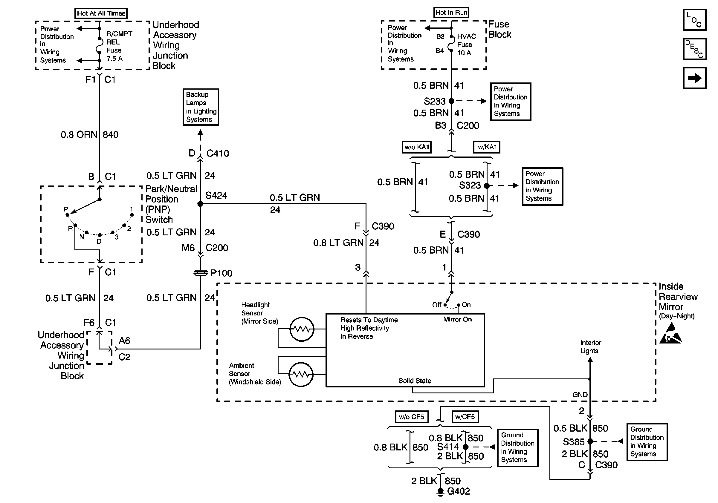
Power, PNP and Ground
UAWJB, PCM, PNP Switch, and Backup Relay
Regal
Low Blower, Cruise, and HVAC Fuses
Low Blower, Cruise, and HVAC Fuses
Low Blower, Cruise, and HVAC Fuses
G402
Handling ESD Sensitive Parts Notice
G402
Stationary Windows Components
Stationary Window Description
Power, Backup Lamp Relay, BCM and Ground
Figure
2:
Power, Backup Lamp Relay, BCM and Ground
UAWJB, PCM, PNP Switch, and Backup Relay
Century
Handling ESD Sensitive Parts Notice
Low Blower, Cruise, and HVAC Fuses
Low Blower, Cruise, and HVAC Fuses
Low Blower, Cruise, and HVAC Fuses
G402
G402
Handling ESD Sensitive Parts Notice
Stationary Windows Components
Stationary Window Description
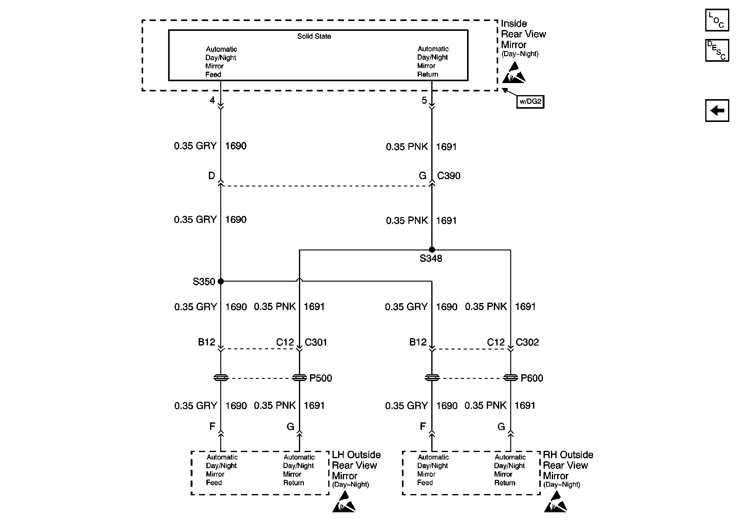
RH and LH Outside Rearview Mirrors
Power, PNP and Ground
Figure
3:
RH and LH Outside Rearview Mirrors
Handling ESD Sensitive Parts Notice
Handling ESD Sensitive Parts Notice
Handling ESD Sensitive Parts Notice
Stationary Windows Components
Stationary Window Description
Power, Backup Lamp Relay, BCM and Ground