GM Service Manual Online
For 1990-2009 cars only
Makes
🢒
Buick
🢒
2000
🢒
Regal
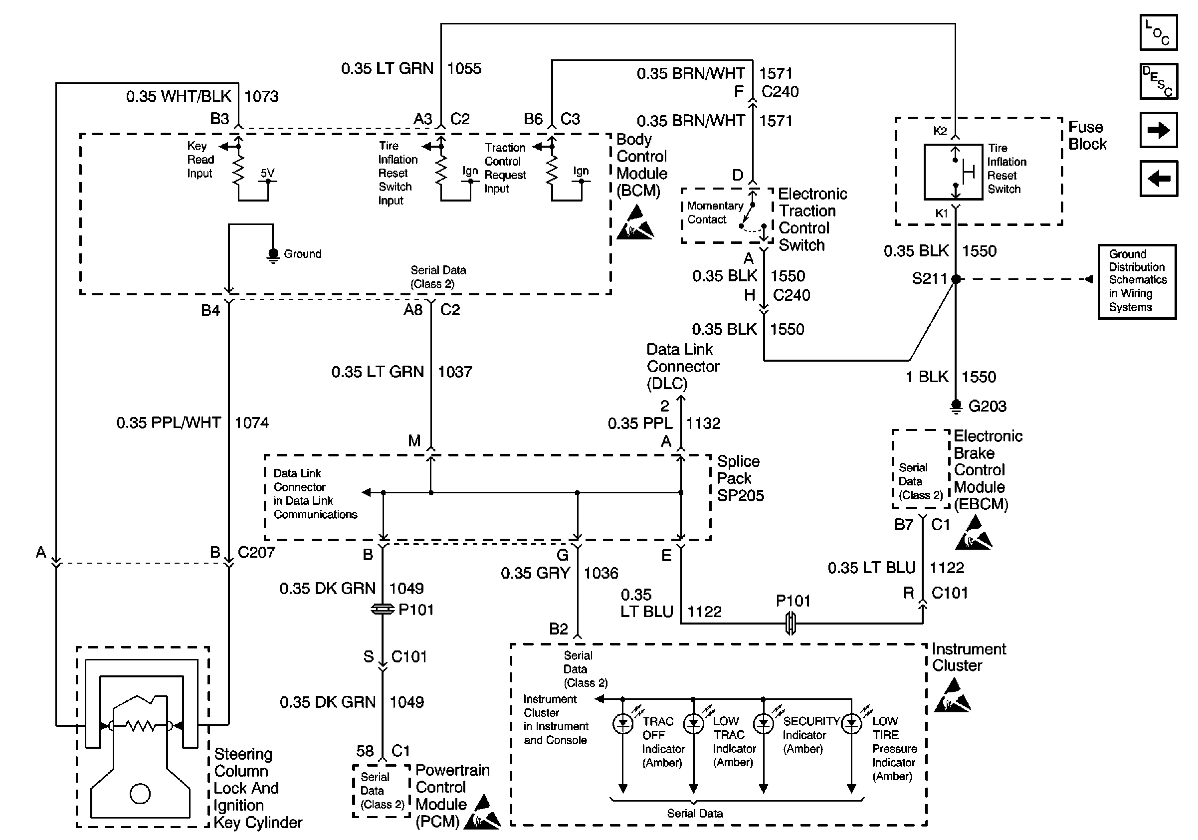
🢒 Serial Data, Steering Column Lock And Ignition Key Cylinder, ElECTRonic Traction Control Switch and Tire Inflation Reset Switch
Serial Data, Steering Column Lock And Ignition Key Cylinder, ElECTRonic Traction Control Switch and Tire Inflation Reset Switch
Serial Data, Steering Column Lock And Ignition Key Cylinder, Electronic Traction Control Switch and Tire Inflation Reset Switch
Serial Data Class 2
Handling ESD Sensitive Parts Notice
Handling ESD Sensitive Parts Notice
IPC Class 2 Serial Data MIL Outputs and Engine Coolant Level Indicator Input
Handling ESD Sensitive Parts Notice
Handling ESD Sensitive Parts Notice
G203
Body Control Module Components
Body Control System Circuit Description
Ignition Key Alarm Switch, Headlamp Switch, Park Brake Indicator Switch, Driver Seat Adjuster Switch and Seat Belt Switch
Power, RAP Relay, Headlamp Relay, Park Lamp Relay and Ambient LiGHT Sensor