GM Service Manual Online
For 1990-2009 cars only
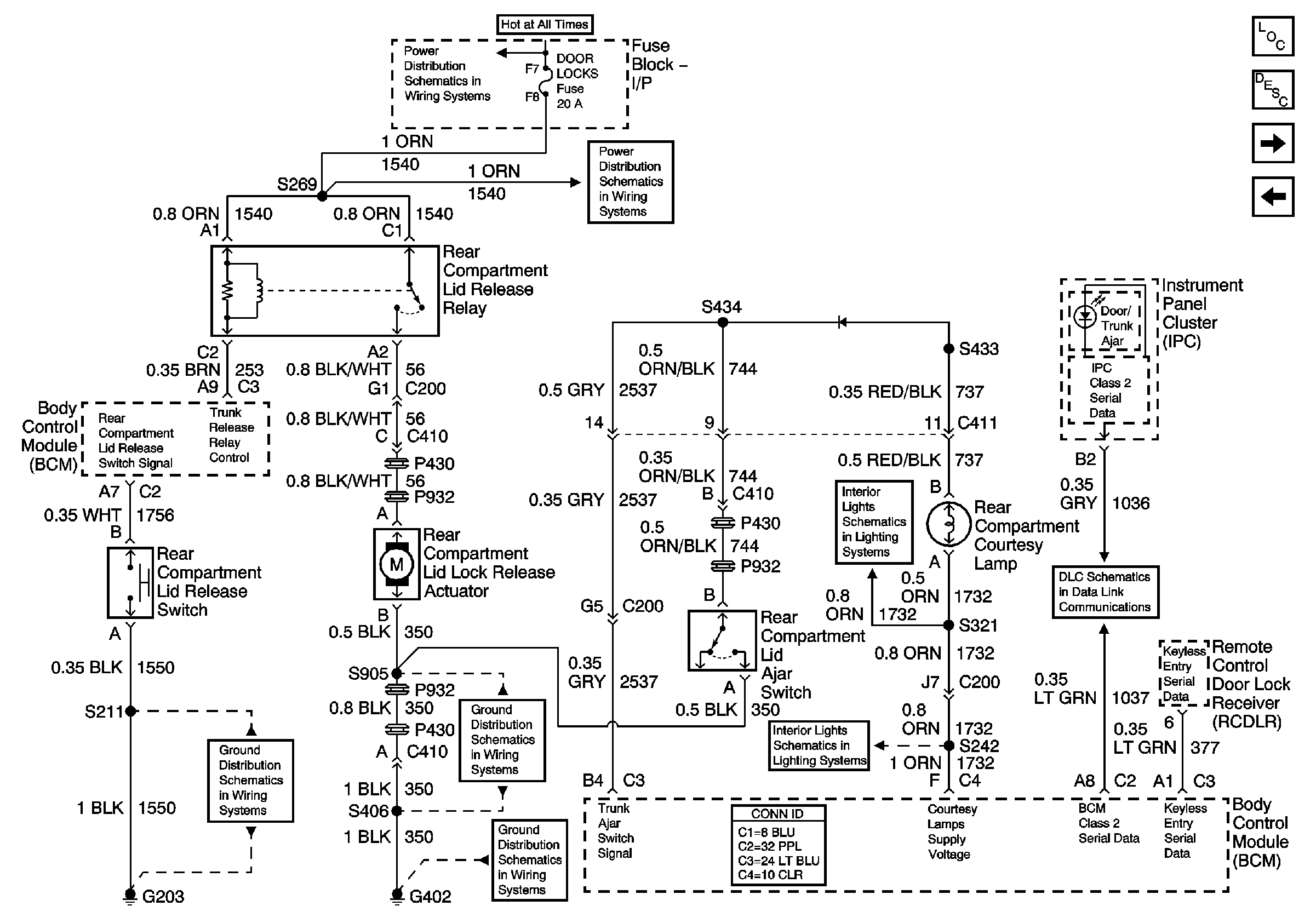
Figure 1:

Decklid Release w/Entrapment Protection


Object Number: 799138  Size: FS
Master Electrical Component List
Luggage Compartment Description and Operation
Decklid Release w/o Entrapment Protection w/Jumper
Batt 2
Batt 2
Batt 3
Cluster, BCM, PCM, BTSI
Power Distribution Schematics (IGN 1)
Compartment and I/P Courtesy Lamps
Data Link Connector (DLC)
G203 (Page 1 of 2)
G402 (Page 2 of 2)
G402 (Page 1 of 2)
Compartment and I/P Courtesy Lamps
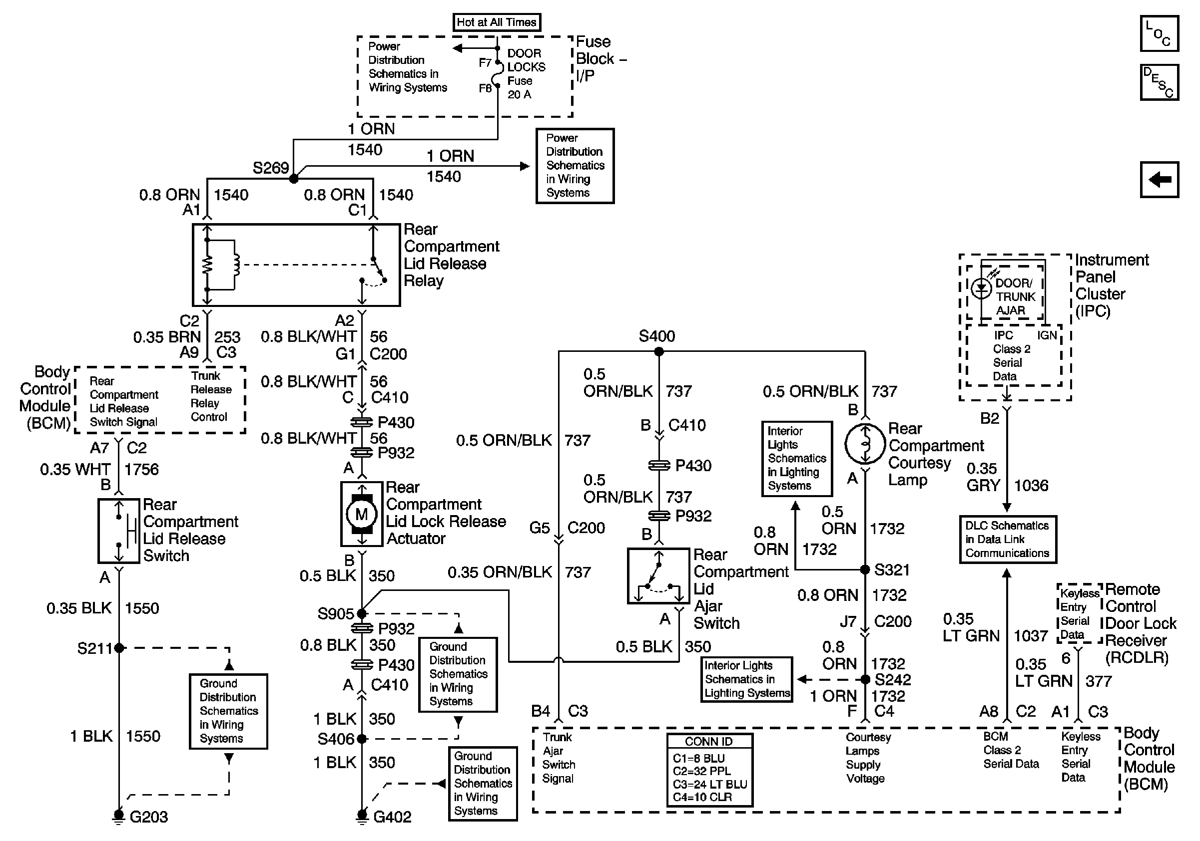
Figure 2:

Decklid Release w/o Entrapment Protection w/Jumper


Object Number: 799140  Size: FS
Master Electrical Component List
Luggage Compartment Description and Operation
Decklid Release w/o Entrapment Protection w/o Jumper
Decklid Release w/Entrapment Protection
Batt 2
Batt 2
Compartment and I/P Courtesy Lamps
Data Link Connector (DLC)
G203 (Page 1 of 2)
G402 (Page 2 of 2)
G402 (Page 1 of 2)
Compartment and I/P Courtesy Lamps
Figure 3:

Decklid Release w/o Entrapment Protection w/o Jumper


Object Number: 856543  Size: FS
Master Electrical Component List
Luggage Compartment Description and Operation
Decklid Release w/o Entrapment Protection w/Jumper
Batt 2
Batt 2
Compartment and I/P Courtesy Lamps
Data Link Connector (DLC)
G203 (Page 1 of 2)
G402 (Page 2 of 2)
G402 (Page 1 of 2)
Compartment and I/P Courtesy Lamps