GM Service Manual Online
For 1990-2009 cars only
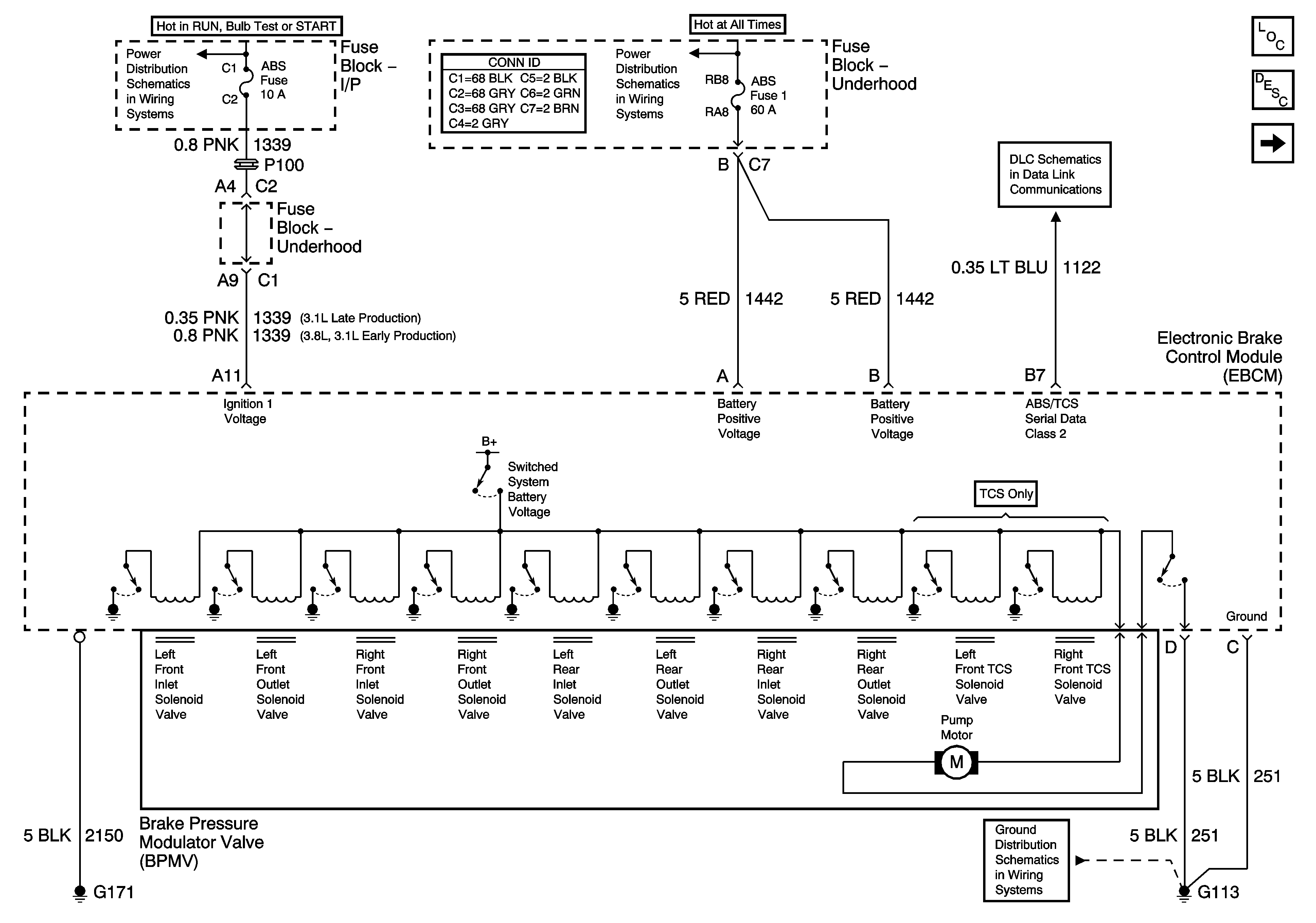
Figure 1:

Power, Ground, and Serial Data


Object Number: 1206740  Size: FS
Master Electrical Component List
ABS Description and Operation
Indicators
Fuse Block-I/P ABS, and BTSI PARK LOCK Fuses
Fuse Block-Underhood B+ Buss
Data Link Connector (DLC) Schematics
G100, G113, and G171
Figure 2:

Indicators


Object Number: 799476  Size: FS
Master Electrical Component List
ABS Description and Operation
Stop Lamp and Torque Signals
Power and Ground
Passenger Compartment Lamps
Data Link Connector (DLC) Schematics
G203, Page 1 of 2
Figure 3:

Stop Lamp and Torque Signals


Object Number: 1203432  Size: FS
Master Electrical Component List
ABS Description and Operation
Wheel Speed Sensors
Indicators
Fuse Block-Underhood Batt 2 Fuse, Fuse Block-I/P HIGH BLOWER, HAZARD, STOP LAMPS, DOOR LOCKS, and POWER MIRRORS Fuses
Cruise Control Schematics
Stop Lamps and Rear Turn Lamps
Figure 4:

Wheel Speed Sensers


Object Number: 1353605  Size: FS
Master Electrical Component List
ABS Description and Operation
Stop Lamp and Torque Signals
Antilock Brake System Schematic Icons
Antilock Brake System Schematic Icons
Antilock Brake System Schematic Icons
Antilock Brake System Schematic Icons
Antilock Brake System Schematic Icons
Antilock Brake System Schematic Icons
Antilock Brake System Schematic Icons
Antilock Brake System Schematic Icons
Antilock Brake System Schematic Icons
Antilock Brake System Schematic Icons