GM Service Manual Online
For 1990-2009 cars only
Makes
🢒
Buick
🢒
2004
🢒
Regal
🢒
Engine
🢒
Engine Electrical
🢒 Antilock Brake System Schematics
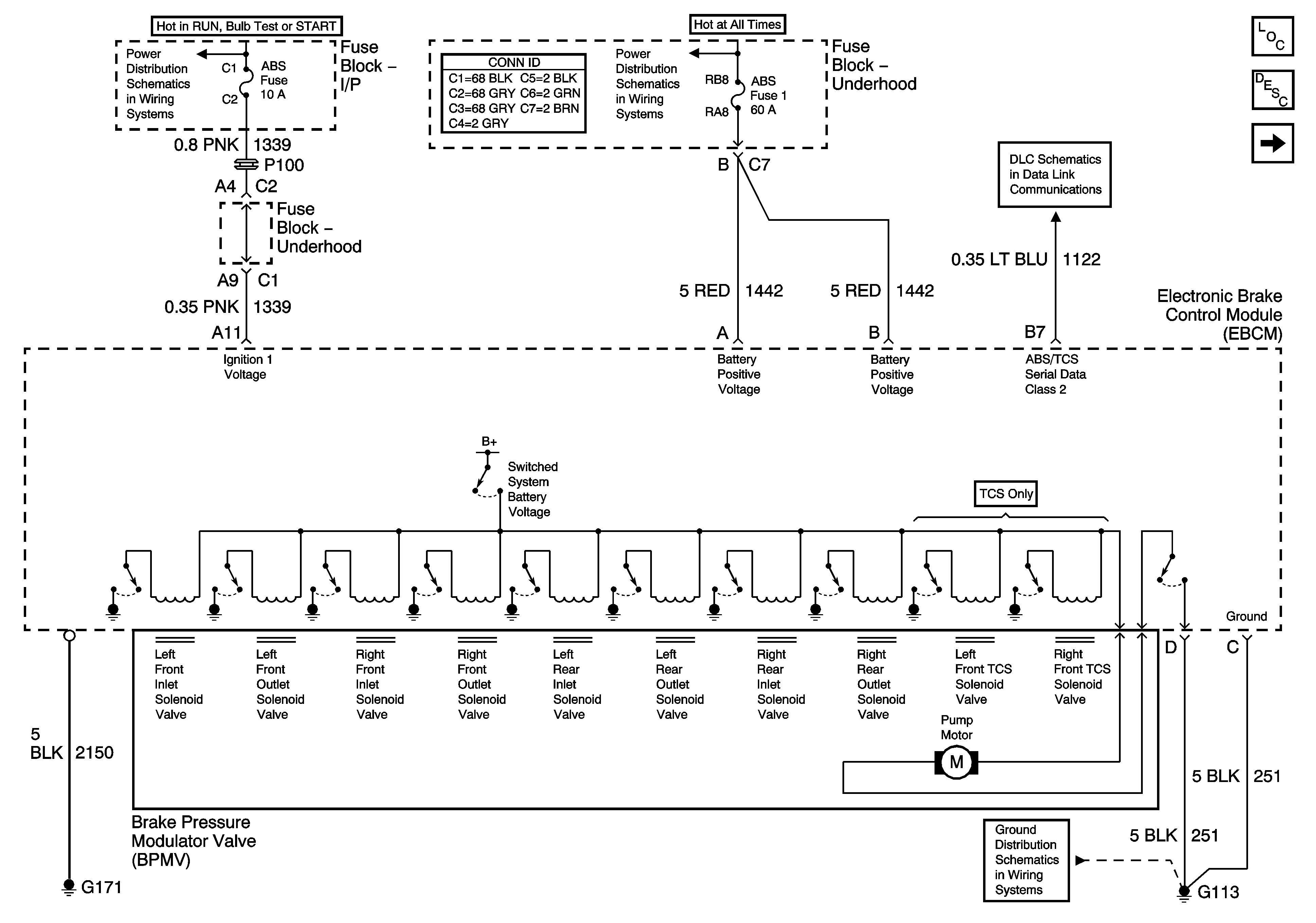
Figure
1:
Power, Ground, and Serial Data
Master Electrical Component List
ABS Description and Operation
Indicators and Traction Control
Fuse Block - I/P ABS and BTSI Fuses
Fuse Block - Underhood B+ Bus
Data Link Connector (DLC) Schematics
G100, G113, and G171
Figure
2:
Indicators and Traction Control
Master Electrical Component List
ABS Description and Operation
Stop Lamp and Torque Signals
Power, Ground, and Serial Data
Passenger Compartment Lamps
Data Link Connector (DLC) Schematics
G203, Page 1 of 2
Figure
3:
Stop Lamp and Torque Signals
Master Electrical Component List
ABS Description and Operation
Wheel Speed Sensors
Indicators and Traction Control
Fuse Block - Underhood BAT 2 Fuse, Fuse Block - I/P HI/BLWR, HAZRD, STOP LAMPS, DR/LCK, and PWR/MIR Fuses
Cruise Control Schematics
Stop Lamps and Rear Turn Lamps
Figure
4:
Wheel Speed Sensers
Master Electrical Component List
ABS Description and Operation
Stop Lamp and Torque Signals
Antilock Brake System Schematic Icons
Antilock Brake System Schematic Icons
Antilock Brake System Schematic Icons
Antilock Brake System Schematic Icons
Antilock Brake System Schematic Icons
Antilock Brake System Schematic Icons
Antilock Brake System Schematic Icons
Antilock Brake System Schematic Icons
Antilock Brake System Schematic Icons
Antilock Brake System Schematic Icons