GM Service Manual Online
For 1990-2009 cars only
Makes
🢒
Buick
🢒
2000
🢒
Regal (China)
🢒
Engine
🢒
Engine Electrical
🢒 Starting and Charging Schematics
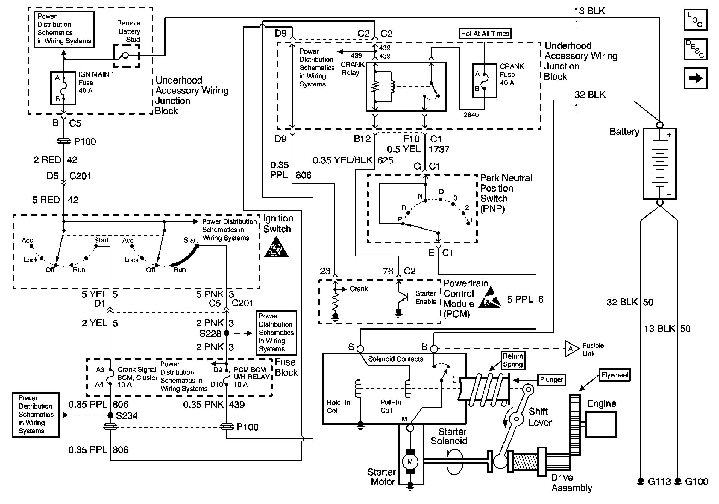
Figure
1:
Starting and Charging Schematics (Power, PCM, Ignition)
Battery, UAWJB and Fuse Block
UAWJB, Ignition Switch and Fuse Block
UAWJB, Ignition Switch and Fuse Block
UAWJB, Ignition Switch and Fuse Block
SIR Handling Caution
GLX: RAP Relay, UAWJB, Ignition Switch and Fuse Block
Handling ESD Sensitive Parts Notice
Starting and Charging Schematics (Power, PCM, Ignition)
Engine Electrical Components
Starting System Description
Starting and Charging Schematics (Power, PCM, Ignition)
Figure
2:
Starting and Charging Schematics (Power, PCM, Ignition)
GLX: UAWJB, EBCM/EBTCM and Fuse Block
Starting and Charging Schematics (Power, PCM, Ignition)
UAWJB, Ignition Switch and Fuse Block
Handling ESD Sensitive Parts Notice
DLC Schematic
Handling ESD Sensitive Parts Notice
Engine Electrical Components
Charging System Description
Starting and Charging Schematics (Power, PCM, Ignition)