GM Service Manual Online
For 1990-2009 cars only
Makes
🢒
Buick
🢒
1999
🢒
Regal (China) (CNG)
🢒
Suspension
🢒
Tire Pressure Monitoring
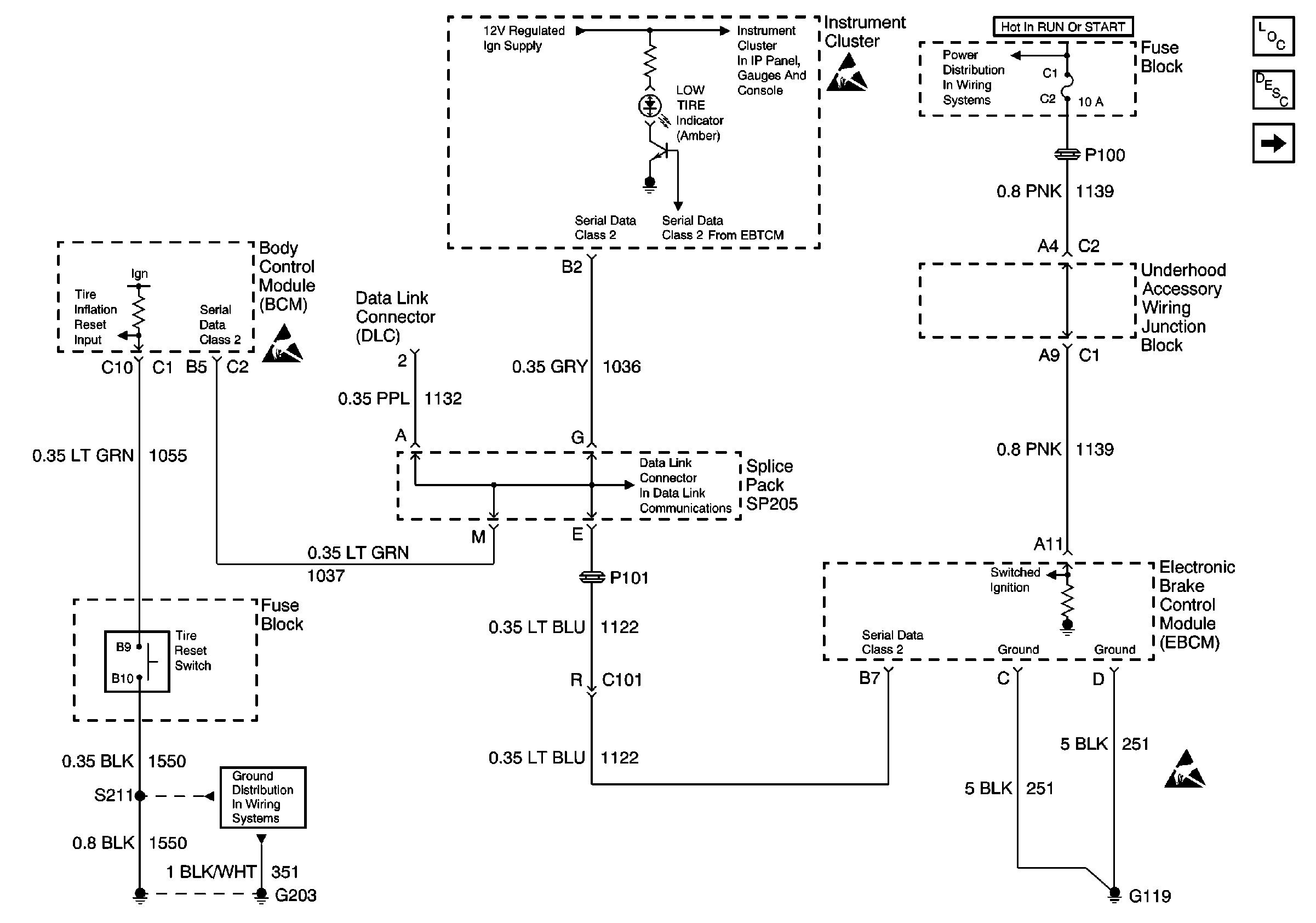
🢒 Tire Pressure Monitoring System Schematics
Figure
1:
Power, Ground, Instrument Cluster, Serial Data, BCM with Tire Reset Switch input and EBCM/EBTCM
Figure
2:
Wheel Speed Sensors