GM Service Manual Online
For 1990-2009 cars only
Makes
🢒
Buick
🢒
1999
🢒
Regal (China) (CNG)
🢒
Body and Accessories
🢒
Doors
🢒 Door Lock/Indicator Schematics
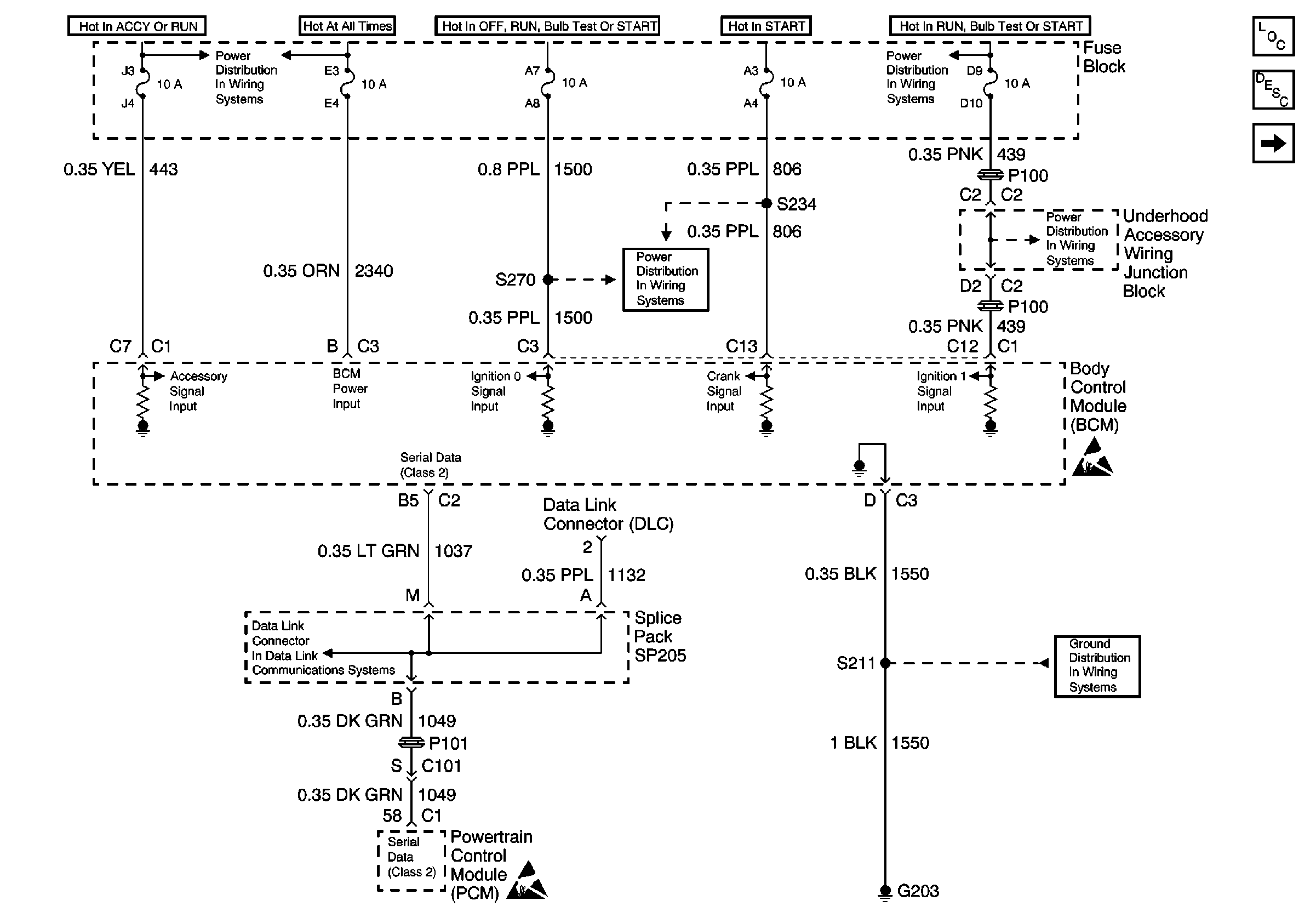
Figure
1:
Auto Door Lock Inputs
Figure
2:
Auto Door Lock Inputs
Figure
3:
Auto Door Lock Outputs