GM Service Manual Online
For 1990-2009 cars only
Makes
🢒
Buick
🢒
1999
🢒
Regal (China) (CNG)
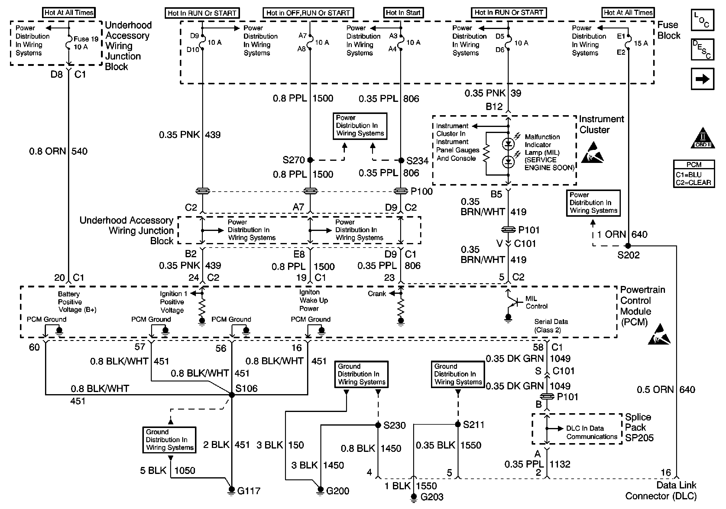
🢒 Power, Ground, MIL, PCM and DLC
Power, Ground, MIL, PCM and DLC
Power, Ground, MIL, PCM and DLC