GM Service Manual Online
For 1990-2009 cars only
Makes
🢒
Buick
🢒
1999
🢒
Regal (China) (CNG)
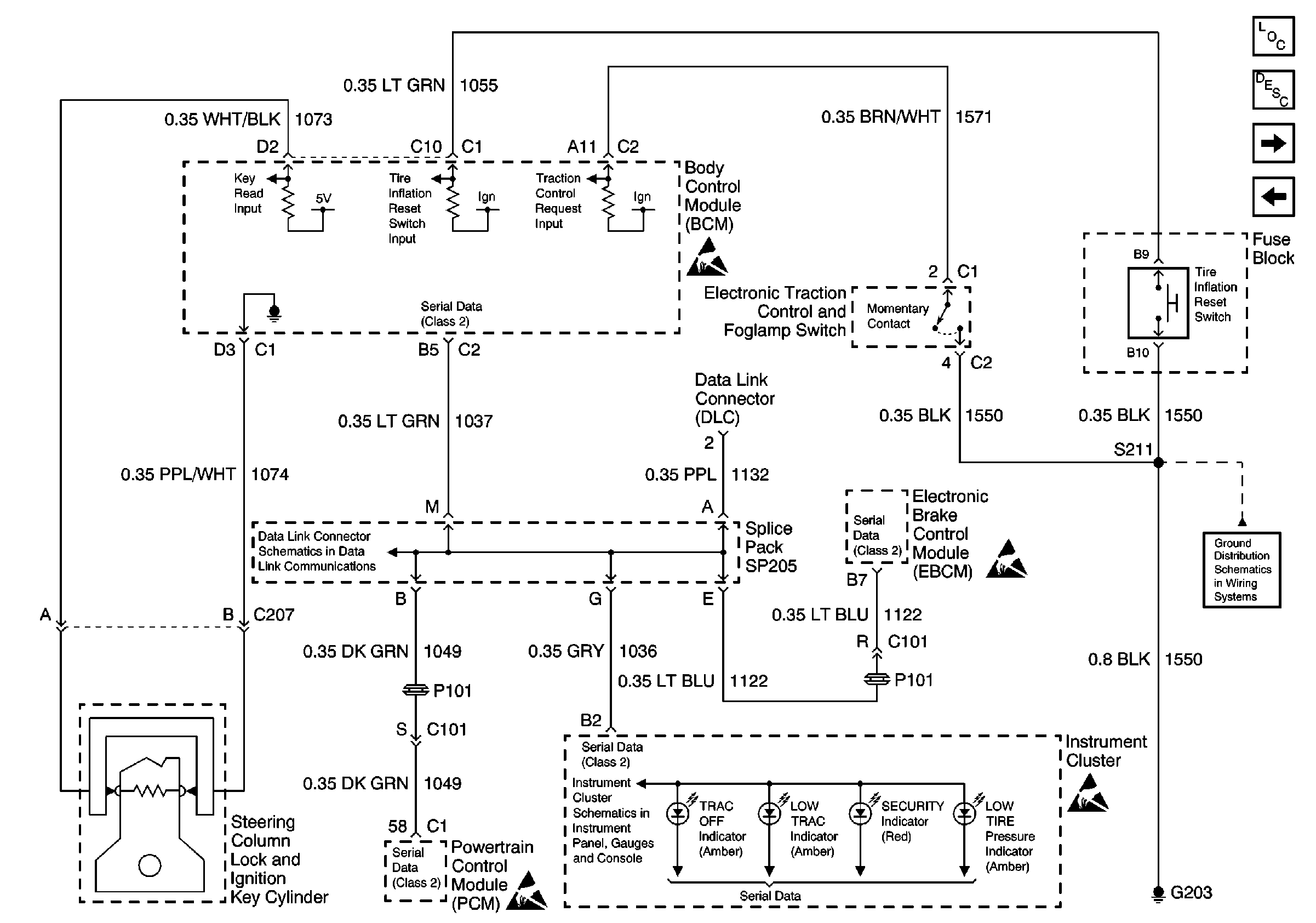
🢒 Pass Key, TCS, TIM and Serial Data
Pass Key, TCS, TIM and Serial Data
Pass Key, TCS, TIM and Serial Data