GM Service Manual Online
For 1990-2009 cars only
Makes
🢒
Buick
🢒
2005
🢒
Rendezvous - AWD
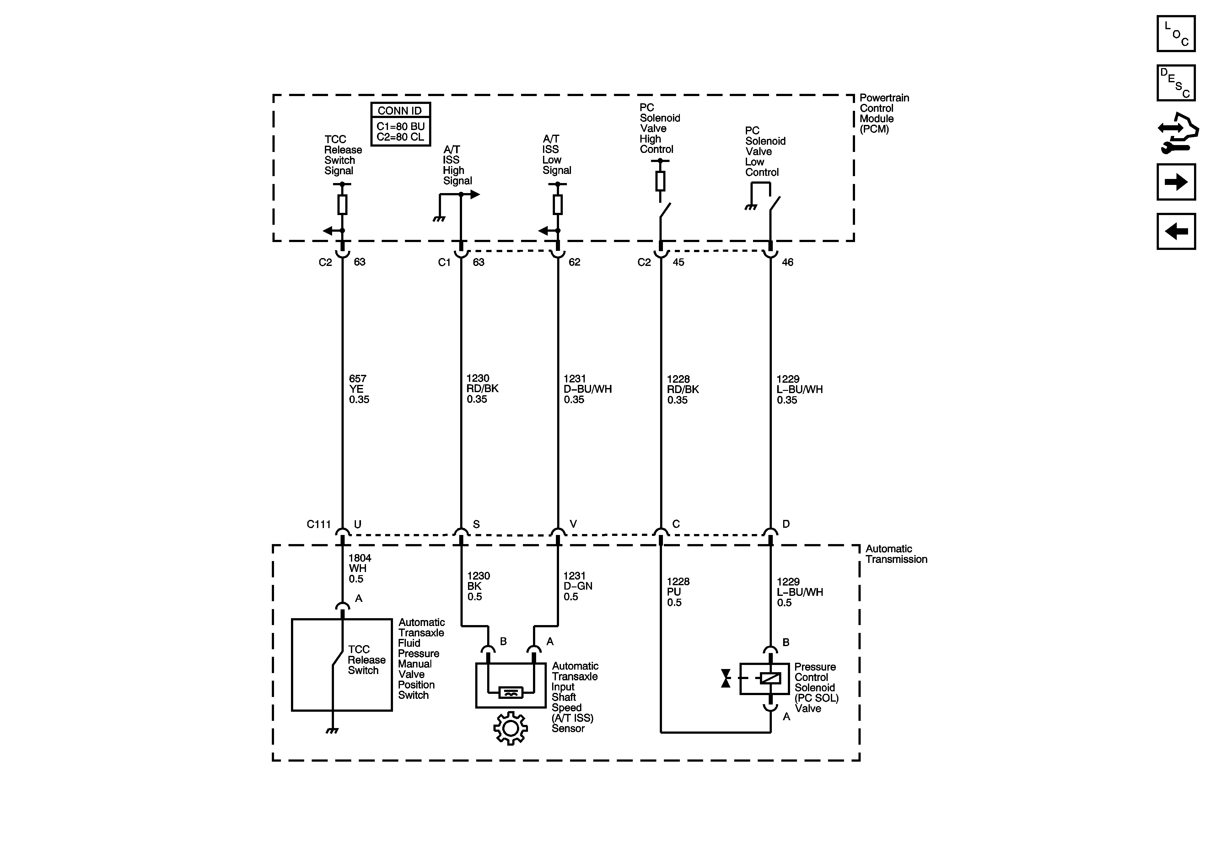
🢒 Switches, ISS and Pressure Control - 3.4L
Switches, ISS and Pressure Control - 3.4L
Switches, ISS and Pressure Control
Master Electrical Component List
Electronic Component Description
Control Module References
Transaxle Range Switch and VSS - 3.4L
ICC Solenoid Control, SS Valve Cont. and TFT Sensor - 3.4L