GM Service Manual Online
For 1990-2009 cars only
Makes
🢒
Buick
🢒
2006
🢒
Rendezvous - FWD
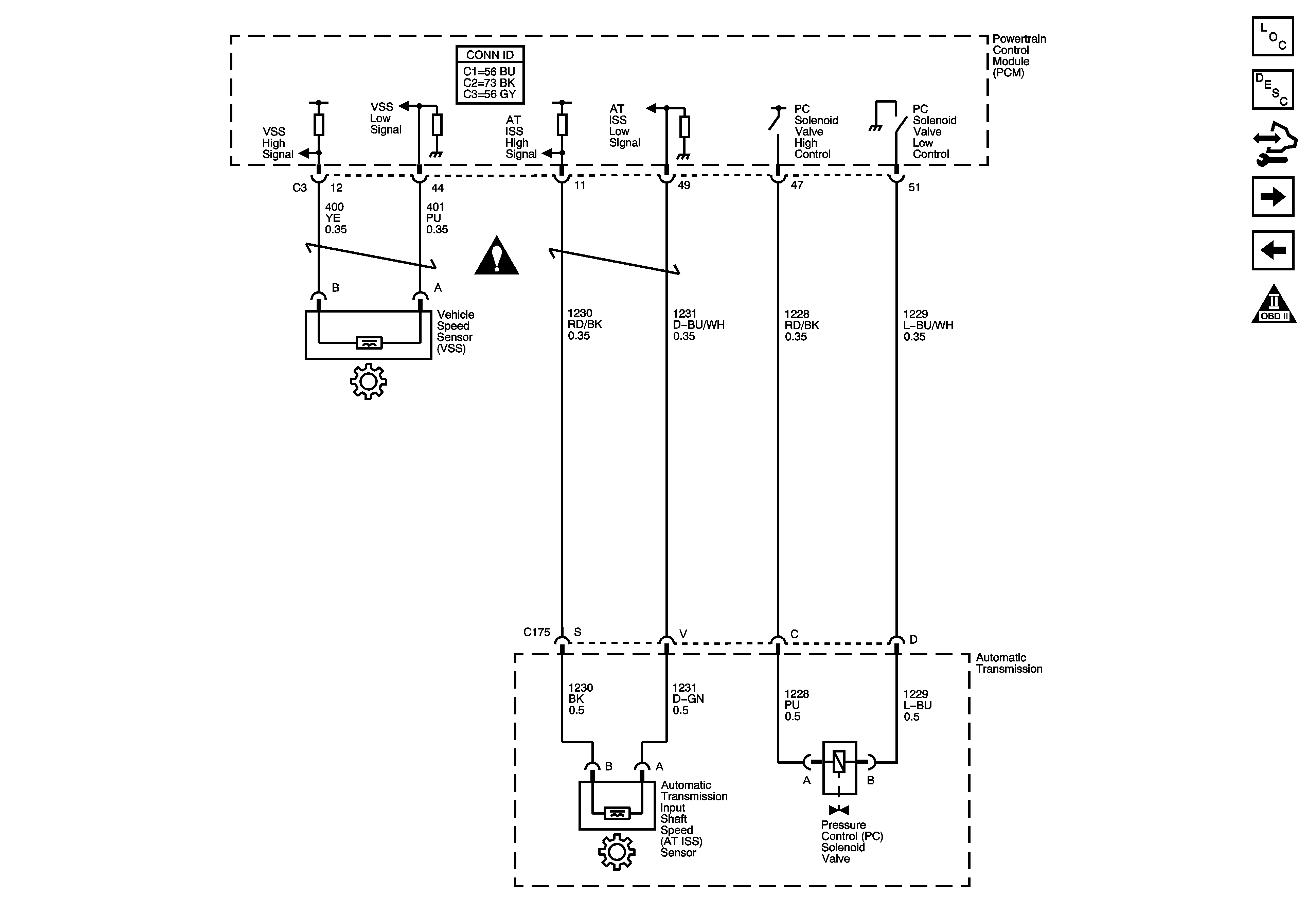
🢒 ISS, Pressure Control, and VSS-LX9
ISS, Pressure Control, and VSS-LX9
ISS, Pressure Control, and VSS-LX9
Master Electrical Component List
Electronic Component Description
Control Module References
Internal Mode Switch-LX9
Shift Solenoids, TCC and TFT-LX9
Automatic Transmission Schematic Icons
Automatic Transmission Schematic Icons