GM Service Manual Online
For 1990-2009 cars only

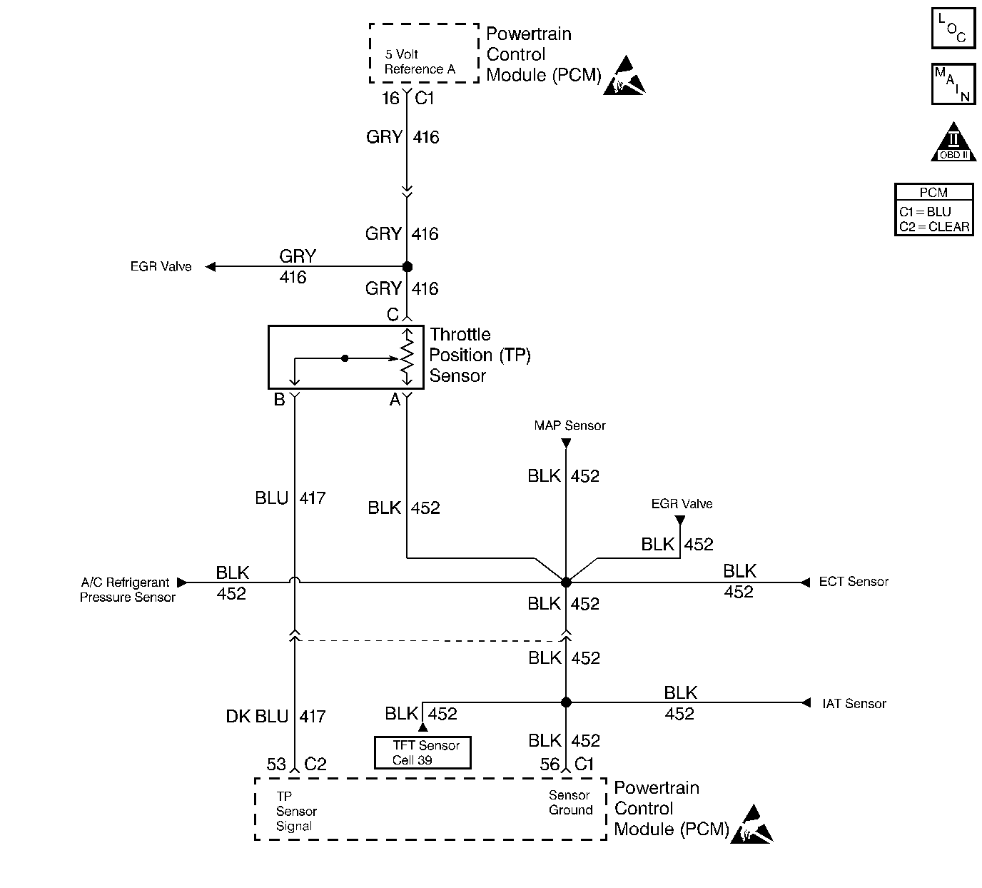
Object Number: 12261  Size: LF
Engine Controls Components
PCM MAP, TP, ECT, IAT, and A/C Pressure Switch
OBD II Symbol Description Notice
Handling ESD Sensitive Parts Notice
Handling ESD Sensitive Parts Notice

Circuit Description

The Throttle Position (TP) sensor circuit provides a voltage signal that changes relative to throttle blade angle. The signal voltage will vary from 1 volt at closed throttle to 4 volts at Wide Open Throttle (WOT). The TP signal is one of the most important inputs used by the PCM for fuel control and most of the PCM-controlled outputs. If the PCM detects a TP signal voltage that is intermittently greater than the range of the TP sensor, DTC P1121 will be set.

Conditions for Setting the DTC

    • The ignition is ON.
    • TP sensor intermittently indicates a throttle position signal greater than 4.7 volts.

Action Taken When the DTC Sets

    • The PCM will not illuminate the malfunction indicator lamp (MIL).
    • The PCM will store conditions which were present when the DTC set as Failure Records data only. This information will not be stored as Freeze Frame data.

Conditions for Clearing the MIL/DTC

    • A History DTC will clear after 40 consecutive warm-up cycles have occurred without a malfunction.
    • The DTC can be cleared by using the scan tool Clear Info function.

Diagnostic Aids

Check for the following conditions:

    • Poor connection at the PCM or the TP sensor
         Inspect harness connectors for backed out terminals, improper mating, broken locks, improperly formed or damaged terminals, and poor terminal to wire connection.
    • Damaged harness
         Inspect the wiring harness for damage.
    • If the harness appears to be OK, observe the throttle position display on the scan tool while moving connectors and wiring harnesses related to the TP sensor. A change in the display will indicate the location of the malfunction.

If DTC P1121 cannot be duplicated, reviewing the Fail Records vehicle mileage since the diagnostic test last failed may help determine how often the condition that caused the DTC to be set occurs. This may assist in diagnosing the condition.

DTC P1121 - TP Sensor Circuit Intermittent High Voltage

Step

Action

Value(s)

Yes

No

1

Was the Powertrain On-Board Diagnostic (OBD) System Check performed?

--

Go to Step 2

Go to the Powertrain On Board Diagnostic (OBD) System Check

2

Select DTC info, Last Tst Fail on the scan tool.

Is DTC P0123 also set?

--

Go to DTC P0123 Throttle Position (TP) Sensor Circuit High Voltage

Go to Step 3

3

Is DTC P1111, P1115, and/or P1106 also set?

--

Go to Step 6

Go to Step 4

4

Check for a poor sensor ground circuit terminal connection at the TP sensor. Was a problem found?

--

Go to Step 9

Go to Step 5

5

Check the TP signal circuit between the TP sensor connector and the PCM for an intermittent short to voltage.

Was a problem found?

--

Go to Step 10

Go to Step 8

6

Check for an intermittent short to voltage on the 5 volt reference A circuit between the PCM and the following components:

    • The MAP sensor.
    • The EGR valve.
    • The TP sensor.

Was a problem found?

--

Go to Step 10

Go to Step 7

7

Check the sensor ground circuit for a poor terminal connection at the PCM. Refer to Troubleshooting Procedures in Electrical Diagnosis.

Was a problem found?

--

Go to Step 9

Go to Step 8

8

Check for an intermittent open in the sensor ground circuit.

Was a problem found?

--

Go to Step 10

Go to Diagnostic Aids

9

Replace the harness connector terminal for the sensor ground circuit. Refer to Repair Procedures in Electrical Diagnosis.

Is action complete?

--

Go to Step 11

--

10

Repair intermittent open/short circuit in wiring harness as necessary. Refer to Repair Procedures in Electrical Diagnosis.

Is action complete?

--

Go to Step 11

--

11

  1. Review and record scan tool Fail Records data.
  2. Clear DTCs.
  3. Operate the vehicle within Fail Records conditions.
  4. Using a scan tool, monitor Specific DTC info for DTC P1121.

Does scan tool indicate DTC P1121 failed?

--

Go to Step 2

System OK