GM Service Manual Online
For 1990-2009 cars only
Makes
🢒
Buick
🢒
1997
🢒
Riviera
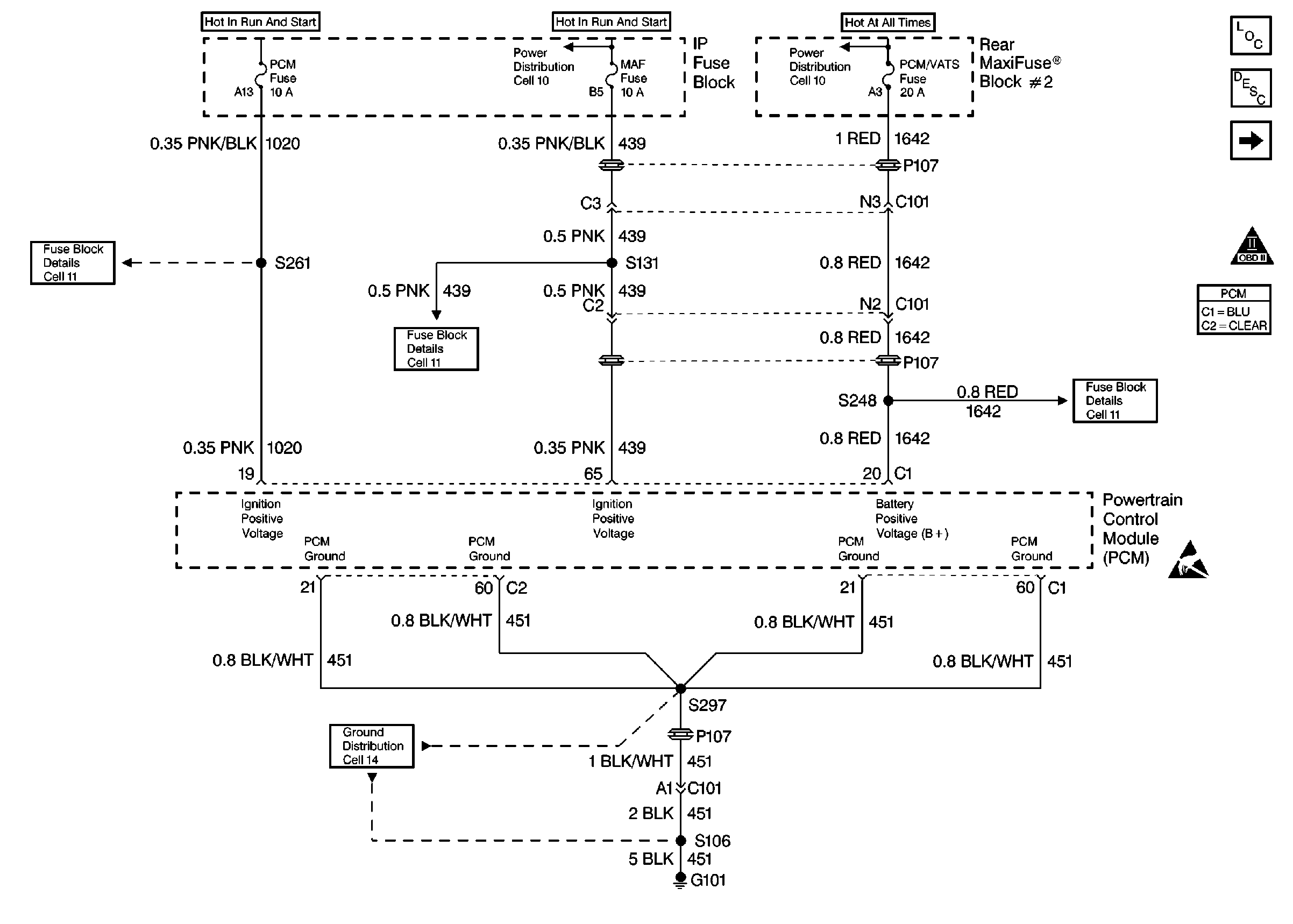
🢒 PCM Power and Ground - VIN K and 1
PCM Power and Ground - VIN K and 1
PCM Power and Ground -- VIN K and 1
Engine Controls Components
Powertrain Control Module (PCM)
PCM MIL and DLC - VIN 1 and K
OBD II Symbol Description Notice
Handling ESD Sensitive Parts Notice
Handling ESD Sensitive Parts Notice
Engine Controls Schematic References
Engine Controls Schematic References
Engine Controls Schematic References
Engine Controls Schematic References
Engine Controls Schematic References
Engine Controls Schematic References