GM Service Manual Online
For 1990-2009 cars only
Makes
🢒
Buick
🢒
1998
🢒
Riviera
🢒 Cell 21: Converter Heated Oxygen Sensors
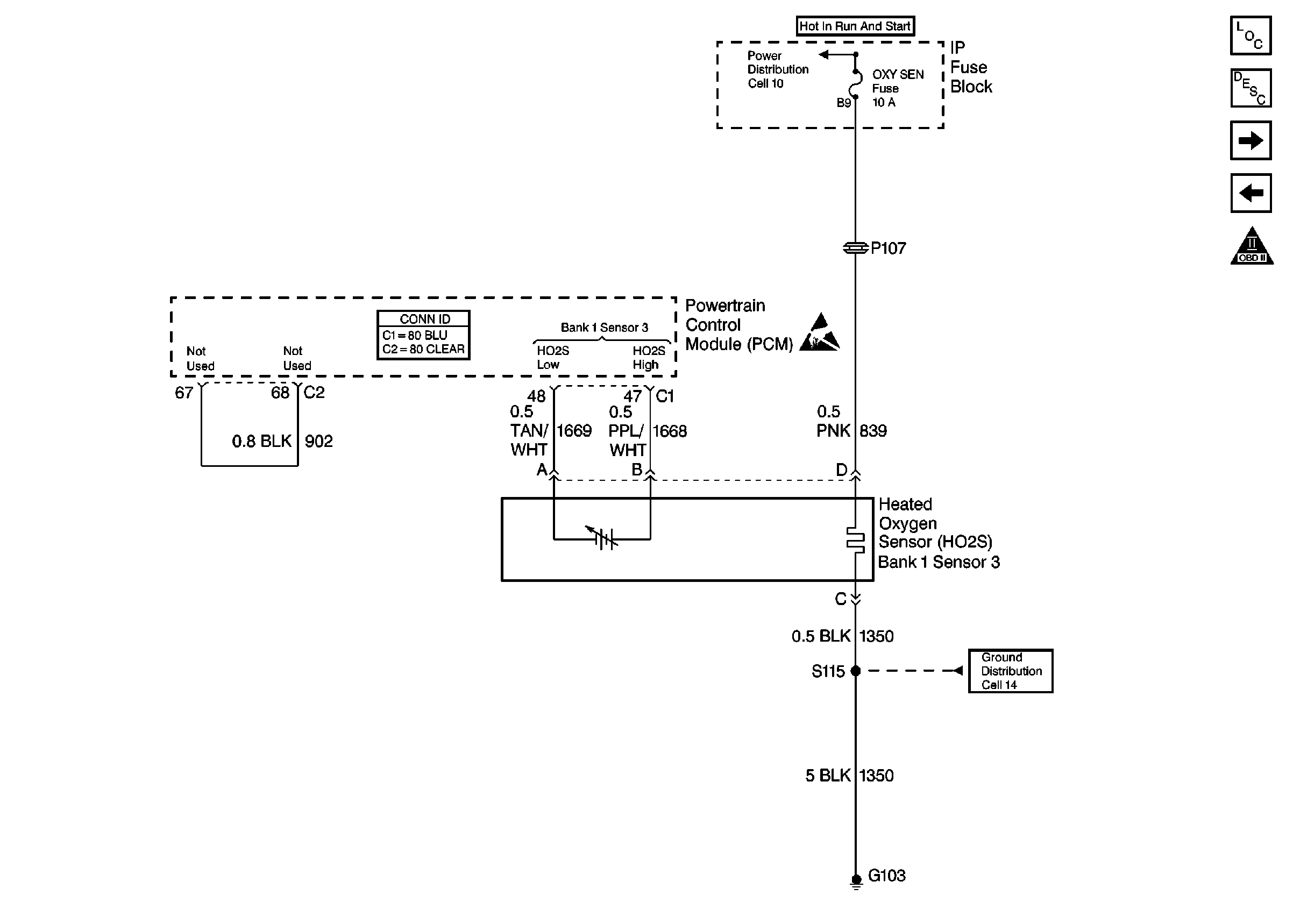
Cell 21: Converter Heated Oxygen Sensors
Cell 21: Converter Heated Oxygen Sensors
Engine Controls Components
Powertrain Control Module Description
Cell 21: Front, Rear Heated Oxygen Sensors
Cell 21: IAT, ECT, TP, MAP Sensors
OBD II Symbol Description Notice
Ground Distribution Schematics
Powertrain Control Module Connector End Views
Handling ESD Sensitive Parts Notice
Engine Controls Schematic References