GM Service Manual Online
For 1990-2009 cars only
Makes
🢒
Buick
🢒
1998
🢒
Riviera
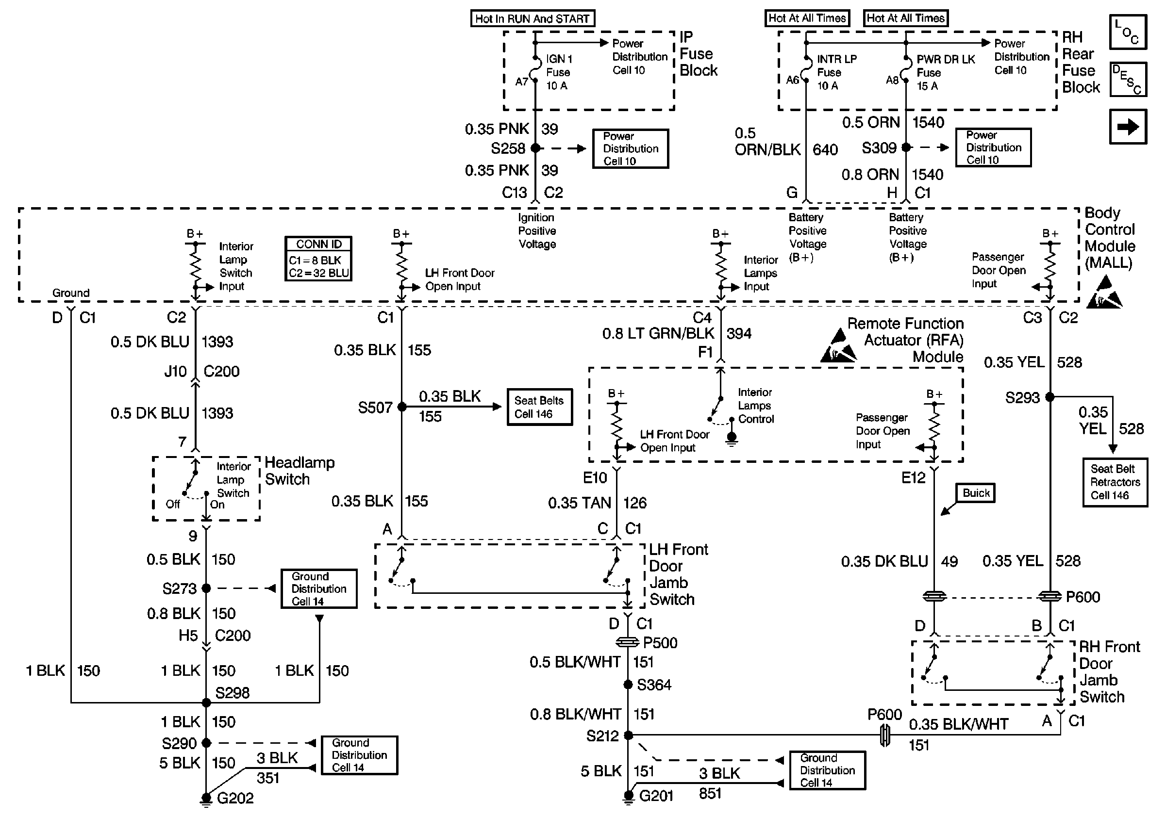
🢒 Cell 114: PWR, GND, and Inputs
Cell 114: PWR, GND, and Inputs
Cell 114: PWR, GND, and Inputs
Lighting Systems Components
Cell 114: Rear Compartment, Door and Foot Well Courtesy Lamps
Power Distribution Schematics
Power Distribution Schematics
Power Distribution Schematics
Power Distribution Schematics
Ground Distribution Schematics
Ground Distribution Schematics
Ground Distribution Schematics
Cell 146
Body Control System Connector End Views
Cell 146
Handling ESD Sensitive Parts Notice
Handling ESD Sensitive Parts Notice
Interior Lights Circuit Description