GM Service Manual Online
For 1990-2009 cars only

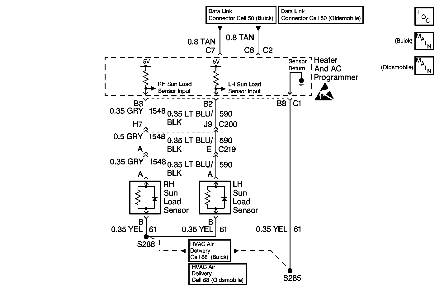
Object Number: 506395  Size: MF
HVAC Components
Handling ESD Sensitive Parts Notice
Data Link Connector Schematics
HVAC Air Delivery/Temperature Control Schematics Buick
HVAC Air Delivery/Temperature Control Schematics Buick, Oldsmobile
HVAC Air Delivery/Temperature Control Schematics Buick
HVAC Air Delivery/Temperature Control Schematics Buick, Oldsmobile

Circuit Description

The driver sun load sensor is a light sensitive photodiode that controls signal voltage to the HVAC programmer. This photodiode is different from standard thermistor sensors and resistance measurements will not produce accurate results. The HVAC programmer monitors voltage on CKT 590 to the sensor. When the sensor is in direct sun light, the HVAC programmer reads a low signal voltage at terminal B2. When the sensor is shaded, the signal voltage increases. Signal voltage will vary from 5 V (open circuit) to 0 V (short circuit).

Conditions for Setting the DTC

    • The ignition is ON.
    • Circuit open or shorted.

Action Taken When the DTC Sets

    • The HVAC programmer will default the system to dark or no sun load value.
    • The default value allows the system to operate.

Conditions for Clearing the DTC

    • Using a Scan Tool .
    • A history DTC will clear when 50 consecutive ignition cycles have occurred without a malfunction.
    • HVAC programmer battery voltage is interrupted.

Test Description

  1. This step determines whether the sensor is operational.

  2. This step determines that the DTC was not set in error.

  3. This step determines if the malfunction is the sensor or an open or short in a circuit.

  4. This step determines if the HVAC programmer or an open or short is causing the malfunction.

Step

Action

Value(s)

Yes

No

1

  1. Ensure that the vehicle is in a sunlit area.
  2. Turn the ignition switch to the RUN position.
  3. Connect the Scan Tool .
  4. Display the driver solar sensor.
  5. Note the value.

  6. Cover the driver sun load sensor with a dense object.

Did the sensor counts increase from the noted value?

--

Go to Step 2

Go to Step 3

2

  1. Use a Scan Tool in order to clear the DTC.
  2. Cycle the engine to the ON position and the OFF position several times.

Did the DTC reset?

--

Go to Step 3

Go to Intermittents and Poor Connections Diagnosis

3

  1. Turn the ignition switch to the OFF position.
  2. Disconnect the driver sun load sensor.
  3. Turn the ignition switch to the RUN position.
  4. Use a J 39200 digital multimeter (DMM) in order to measure the voltage between sun load sensor harness connector terminal A and terminal B. Refer to Measuring Voltage in Wiring Systems.

Does the voltage equal the specified value?

5 V

Go to Step 9

Go to Step 4

4

Is the voltage greater than the specified value?

5 V

Go to Step 5

Go to Step 6

5

Repair the short to battery in CKT 1548. Refer to Wiring Repairs in Wiring Systems.

Is the repair compete?

--

System OK

Go to Step 1

6

Use a J 39200 digital multimeter (DMM) in order to measure the voltage between sun load sensor harness connector terminal A and DLC terminal 4. Refer to Measuring Voltage in Wiring Systems.

Does the voltage equal the specified value?

5 V

Go to Step 10

Go to Step 7

7

Use a J 39200 digital multimeter (DMM) in order to measure the voltage between HVAC programmer terminal B2 and DLC terminal 4. Refer to Measuring Voltage in Wiring Systems.

Does the voltage equal the specified value?

5 V

Go to Step 8

Go to Step 12

8

Repair the open in CKT 1548. Refer to Wiring Repairs in Wiring Systems.

Is the repair complete?

--

System OK

Go to Step 1

9

Replace the sensor. Refer to Sun Load Sensor Replacement .

Is the repair complete?

--

System OK

Go to Step 1

10

Are all of the HVAC sensor DTC's present?

--

Go to Step 11

Go to Step 13

11

Inspect CKT 61 for an open.

Is the circuit open?

--

Go to Step 13

Go to Step 12

12

  1. Inspect for proper terminal contact. Refer to Intermittents and Poor Connections Diagnosis .
  2. Replace the HVAC programmer if terminal contact is OK. Refer to Programmer Replacement .

Is the repair complete?

--

System OK

--

13

Repair the open in CKT 61. Refer to Wiring Repairs in Wiring Systems.

Is the repair complete?

--

System OK

--