GM Service Manual Online
For 1990-2009 cars only
Makes
🢒
Buick
🢒
1999
🢒
Riviera
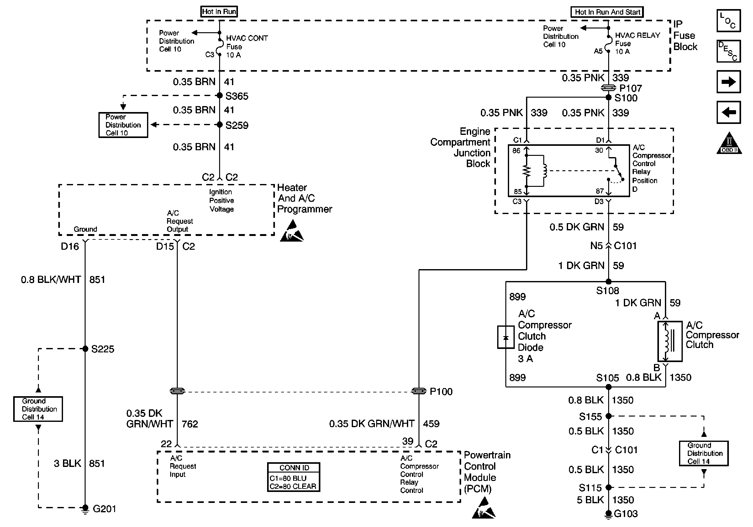
🢒 Cell 20: A/C Compressor Control
Cell 20: A/C Compressor Control
Cell 20: A/C Compressor Control
Engine Controls Components
Powertrain Control Module Description
Cell 20: Cooling Fans
Cell 20: Generator, Oil Level Switch, EBTCM
OBDII Symbol Description Notice
Power Distribution Schematics
Power Distribution Schematics
Power Distribution Schematics
Handling ESD Sensitive Parts Notice
Ground Distribution Schematics
Powertrain Control Module Connector End Views
Handling ESD Sensitive Parts Notice
Ground Distribution Schematics
HVAC Connector End Views