GM Service Manual Online
For 1990-2009 cars only
Makes
🢒
Buick
🢒
1999
🢒
Riviera
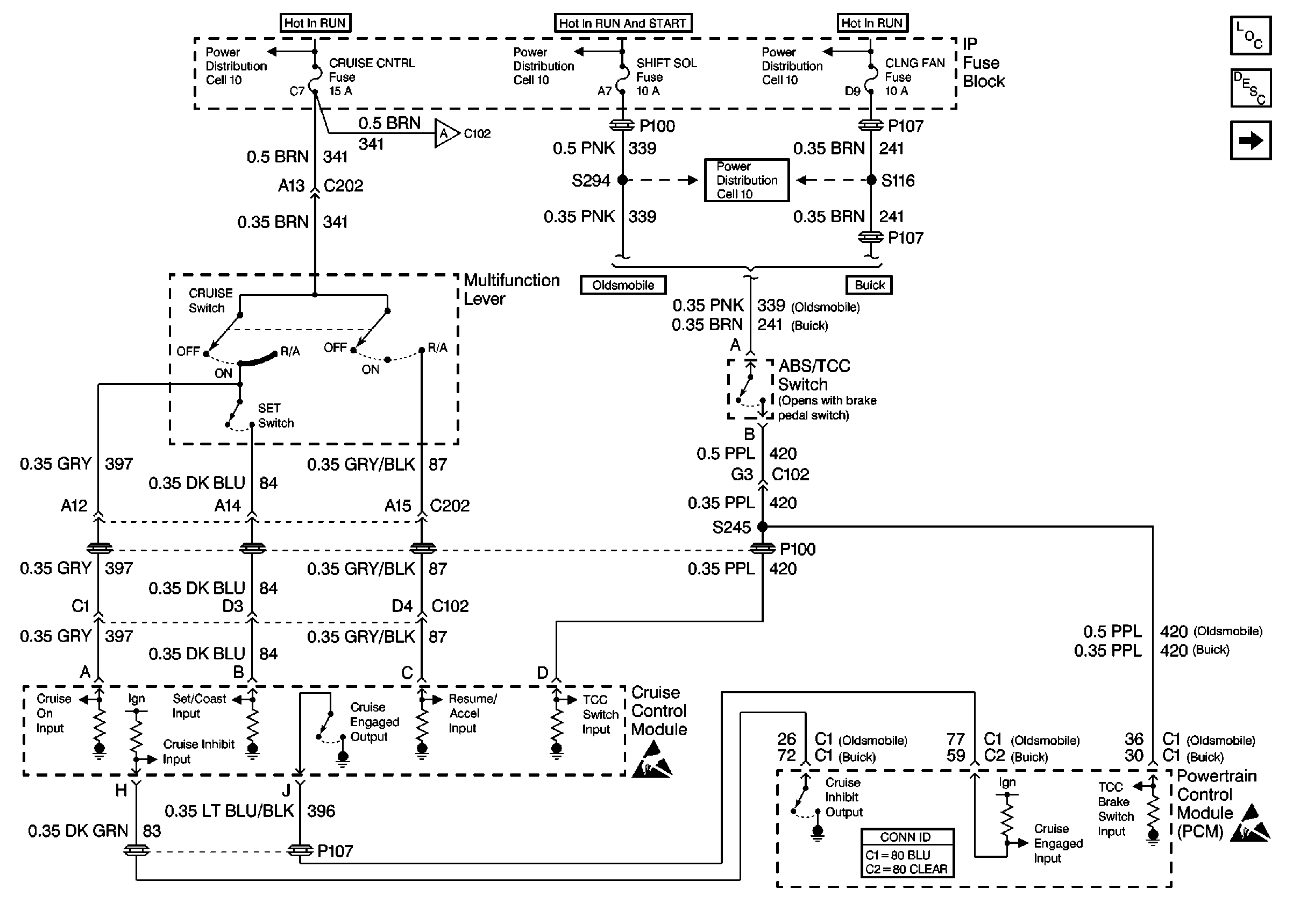
🢒 Cell 34: Multifunction Lever
Cell 34: Multifunction Lever
Cell 34: Multifunction Lever
Cruise Control Components
Cruise Control System Circuit Description
Cell 34: Cruise Control Module - Power, Ground and VSS
Power Distribution Schematics
Power Distribution Schematics
Power Distribution Schematics
Cell 10: AUX PWR Fuse and CRUISE CNTRL Fuse
Powertrain Control Module Connector End Views
Handling ESD Sensitive Parts Notice
Handling ESD Sensitive Parts Notice