GM Service Manual Online
For 1990-2009 cars only

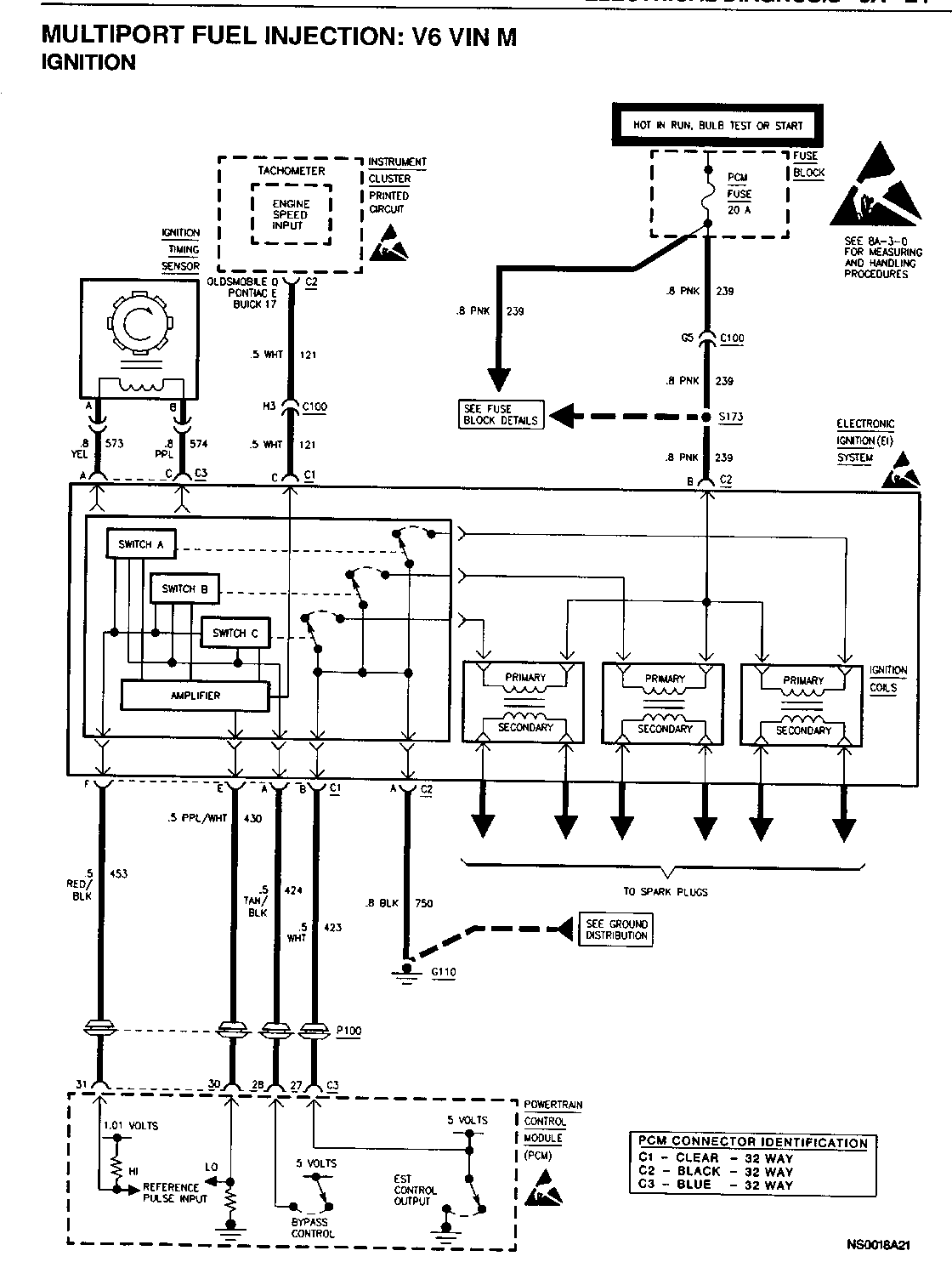
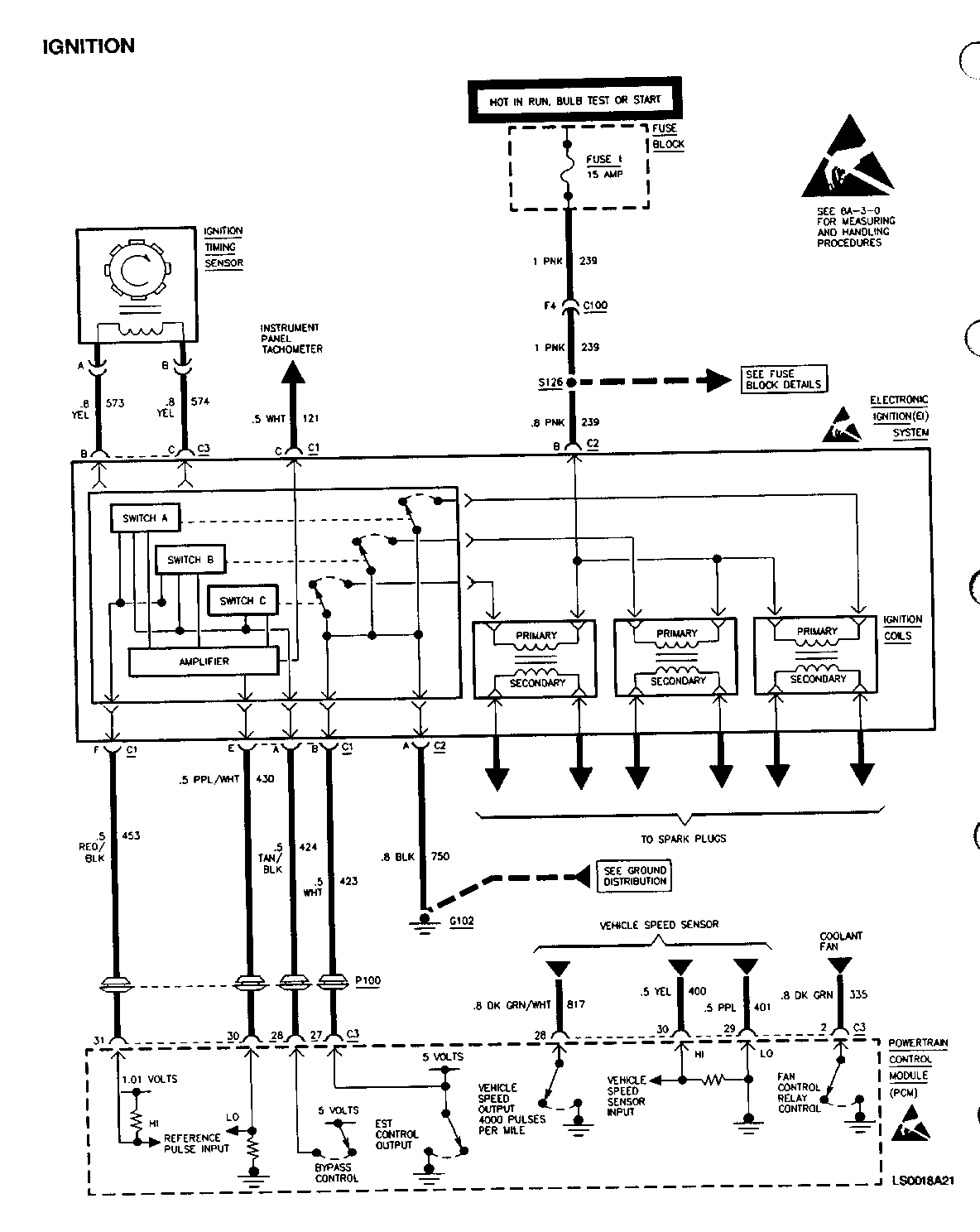
SMU - SECTION 8A - REVISED SCHEMATIC

SUBJECT: SERVICE MANUAL UPDATE - SECTION 8A - REVISED SCHEMATIC FOR MULTIPORT FUEL INJECTION: V6 (VIN M)

MODELS: 1994 BUICK SKYLARK 1994 CHEVROLET BERETTA AND CORSICA 1994 OLDSMOBILE ACHIEVA 1994 PONTIAC GRAND AM

PLEASE REPLACE THE SCHEMATIC FOUND IN SECTION 8A-21-1 OF THE APPROPRIATE SERVICE MANUAL WITH THE ATTACHED.

THE SCHEMATIC HAS BEEN UPDATED WITH THE IGNITION TIMING SENSOR (CRANKSHAFT POSITION SENSOR - 3X).

FIGURES: 0 ATTACHMENTS: 2


Object Number: 76755  Size: FS


Object Number: 79878  Size: FS

GENERAL MOTORS BULLETINS ARE INTENDED FOR USE BY PROFESSIONAL TECHNICIANS, NOT A "DO-IT-YOURSELFER". THEY ARE WRITTEN TO INFORM THOSE TECHNICIANS OF CONDITIONS THAT MAY OCCUR ON SOME VEHICLES, OR TO PROVIDE INFORMATION THAT COULD ASSIST IN THE PROPER SERVICE OF A VEHICLE. PROPERLY TRAINED TECHNICIANS HAVE THE EQUIPMENT, TOOLS, SAFETY INSTRUCTIONS AND KNOW-HOW TO DO A JOB PROPERLY AND SAFELY. IF A CONDITION IS DESCRIBED, DO NOT ASSUME THAT THE BULLETIN APPLIES TO YOUR VEHICLE, OR THAT YOUR VEHICLE WILL HAVE THAT CONDITION. SEE A GENERAL MOTORS DEALER SERVICING YOUR BRAND OF GENERAL MOTORS VEHICLE FOR INFORMATION ON WHETHER YOUR VEHICLE MAY BENEFIT FROM THE INFORMATION.

COPYRIGHT 1994 GENERAL MOTORS CORPORATION. ALL RIGHTS RESERVED.