GM Service Manual Online
For 1990-2009 cars only

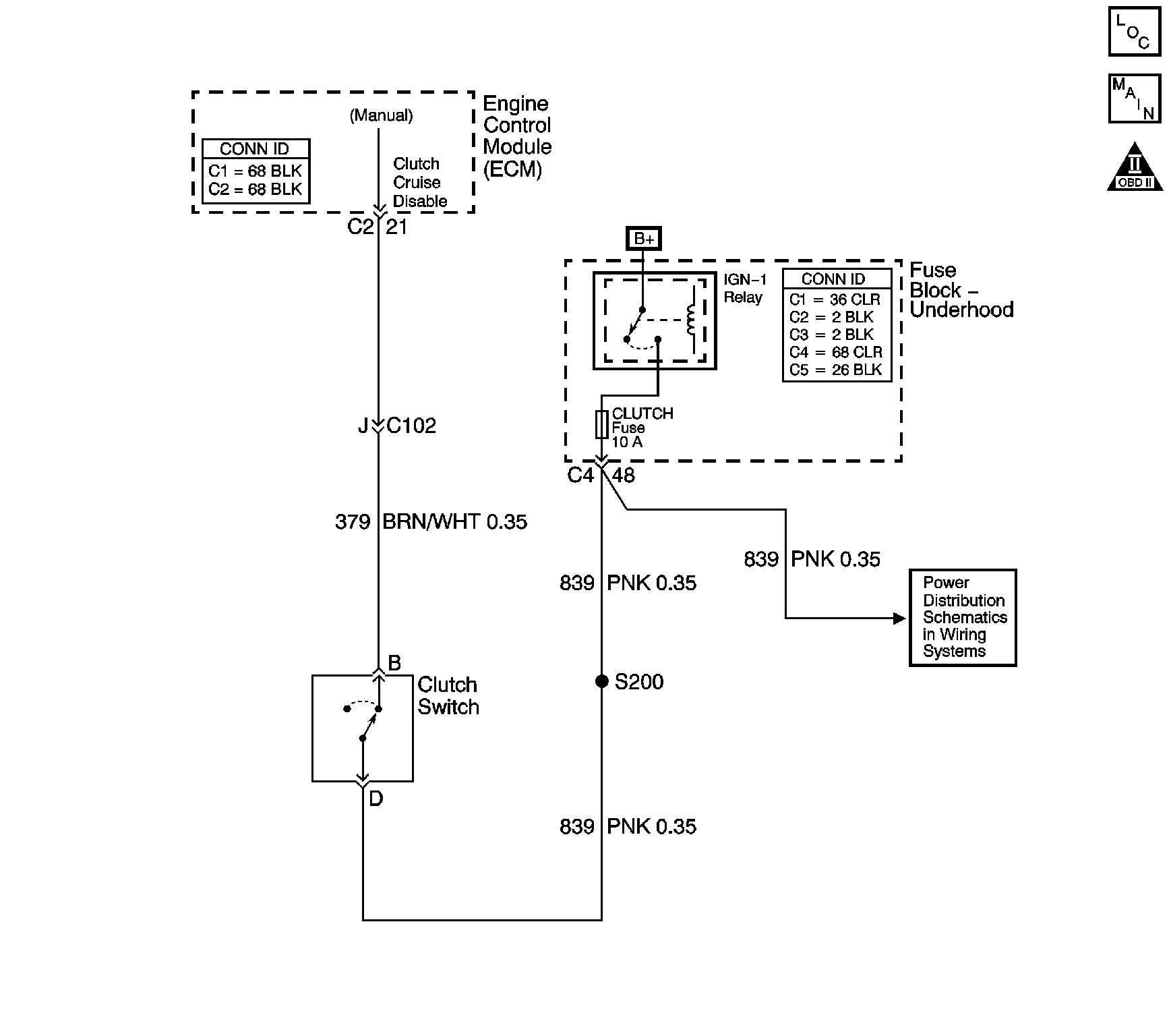
Object Number: 801386  Size: LF
Master Electrical Component List
Manual Transmission Schematics
OBD II Symbol Description Notice

Circuit Description

The clutch switch is a normally closed switch, clutch pedal released. The ECM detects an ignition voltage on the clutch switch circuit when the clutch switch is closed. The ECM detects 0 volts on the clutch switch circuit when the clutch switch is open, clutch pedal depressed.

This DTC determines if the transmission clutch switch has failed by looking for a clutch switch transition during a predetermined drive cycle.

Conditions for Running the DTC

    • No VSS DTCs.
    • The vehicle speed is greater than 15 km/h (9 mph).
    • The brake switch remains released.

Conditions for Setting the DTC

    • The ECM must detect 20 or more gear changes with less than 6 clutch pedal transitions.
    • Time between gear changes must be 4 seconds or greater.

Action Taken When the DTC Sets

    • The ECM stores the DTC information into memory when the diagnostic runs and fails.
    • The malfunction indicator lamp (MIL) will not illuminate.
    • The ECM records the operating conditions at the time the diagnostic fails. The ECM stores this information in the Failure Records.

Conditions for Clearing the MIL/DTC

    • A last test failed, current DTC, clears when the diagnostic runs and does not fail.
    • A History DTC clears after 40 consecutive warm-up cycles, if this or any other emission related diagnostic does not report any failures.
    • Use a scan tool in order to clear the MIL/DTC.

Test Description

The number below refers to the step number on the diagnostic table.

  1. This step determines if the fault is present.

Step

Action

Values

Yes

No

1

Did you perform the Diagnostic System Check - Manual Transmission ?

--

Go to Step 2

Go to Diagnostic System Check - Manual Transmission

2

  1. Install a scan tool.
  2. Turn ON the ignition leaving the engine OFF.
  3. Monitor the Clutch Switch parameter using the scan tool.
  4. Depress and release the clutch pedal several times.

Does the scan tool display change states when the clutch is depressed and released?

--

Go to Intermittent Conditions in Engine Controls - 2.6L and 3.2L

Go to Step 3

3

Inspect the adjustment of the clutch switch.

Refer to Clutch Pedal Position Switch Replacement in Clutch.

Was an adjustment necessary?

--

Go to Step 15

Go to Step 4

4

  1. Turn OFF the ignition.
  2. Disconnect the clutch switch connector.
  3. Jumper the clutch switch ignition feed to the clutch switch signal circuit using a fused jumper wire.
  4. Turn ON the ignition leaving the engine OFF.

Does the scan tool display the Clutch Switch Released?

--

Go to Step 5

Go to Step 6

5

Remove the jumper.

Does the scan tool display the Clutch Switch Depressed?

--

Go to Step 8

Go to Step 7

6

Probe the clutch switch ignition feed circuit with a test lamp connected to a ground.

Is the test lamp illuminated?

--

Go to Step 9

Go to Step 10

7

Test for a short to B+ on the clutch switch signal circuit.

Refer to Circuit Testing in Wiring Systems.

Did you find the condition?

--

Go to Step 13

Go to Step 14

8

Inspect for poor terminal contact for the clutch switch signal circuit at the clutch switch connector.

Refer to Testing for Intermittent Conditions and Poor Connections in Wiring Systems.

Did you find the condition?

--

Go to Step 13

Go to Step 11

9

Test for an open in the clutch switch signal circuit.

Refer to Circuit Testing in Wiring Systems.

Did you find the condition?

--

Go to Step 13

Go to Step 12

10

Repair the open in the clutch switch ignition feed circuit.

Refer to Wiring Repairs in Wiring Systems.

Is the action complete?

--

Go to Step 15

--

11

Replace the clutch switch.

Refer to Clutch Pedal Position Switch Replacement in Clutch.

Is the action complete?

--

Go to Step 15

--

12

Inspect the terminal tension at the ECM connector for the clutch switch signal circuit.

Refer to Testing for Intermittent Conditions and Poor Connections in Wiring Systems.

Did you find the condition?

--

Go to Step 13

Go to Step 14

13

Repair as necessary.

Refer to Wiring Repairs or Repairing Connector Terminals in Wiring Systems.

Is the action complete?

--

Go to Step 15

--

14

Replace the ECM.

Refer to Engine Control Module Replacement in Engine Controls - 2.6L and 3.2L.

Is the action complete?

--

Go to Step 15

--

15

In order to verify your repair, perform the following procedure:

  1. Select DTC.
  2. Select Clear Info.
  3. Operate the vehicle under the following conditions:
  4. • Ensure the vehicle speed is greater than 15 km/h (9 mph).
    • ECM must detect 6 or more clutch pedal transitions.
    • The time between gear changes is greater than 2 seconds.
  5. Select specific DTC.
  6. Enter DTC P0704.

Has the test run and passed?

--

Go to Step 16

Go to Step 2

16

With a scan tool observe the stored information, capture info and DTC Info.

Does the scan tool display any DTCs that you have not diagnosed?

--

Go to Diagnostic Trouble Code (DTC) List in Engine Controls - 2.6L and 3.2L

System OK