GM Service Manual Online
For 1990-2009 cars only
Makes
🢒
Cadillac
🢒
2004
🢒
CTS
🢒 Power, Ground, Serial Data, DIC and Indicator
Power, Ground, Serial Data, DIC and Indicator
Power, Ground, Serial Data, DIC and Indicator
Master Electrical Component List
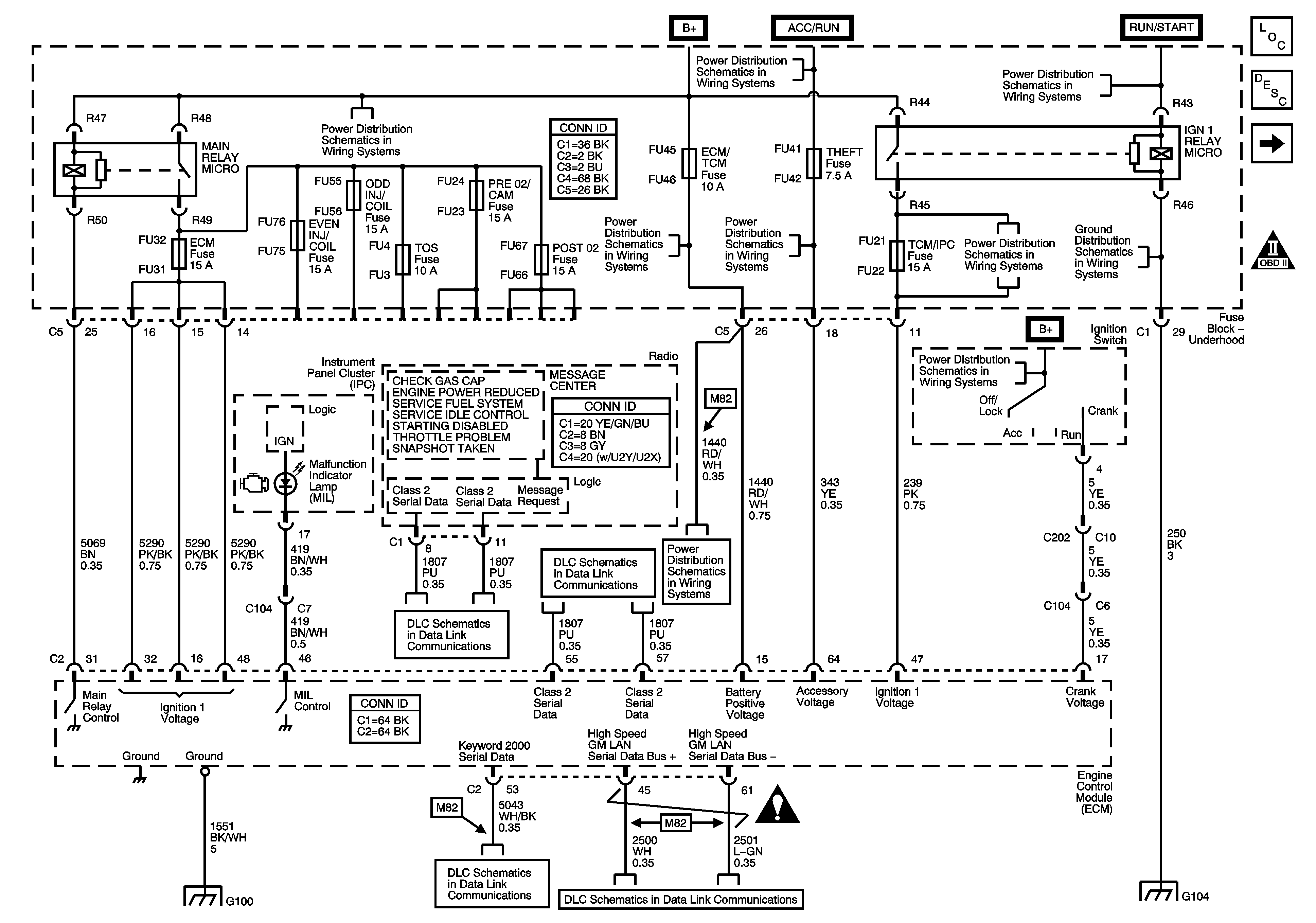
Engine Control Module Description
Engine Data Sensors - 5 Volt and Low Reference Buses
OBD II Symbol Description Notice
Underhood Fuse Block B+ Bus - 2 of 2
Ignition Switch - 2 of 2
Ignition Switch - 2 of 2
Underhood Fuse Block DIM/ALDL, VOLT CHECK, FLASHER, CCP, ECM/TCM and ABS Fuses
Ignition Switch - 2 of 2
Underhood Fuse Block STARTER and IGN 1 Relays, HTR VLV/CLTCH and TCM/IPC Fuses
G104 - 1 of 2
Ignition Switch - 1 of 2
Class 2 Serial Data Bus - LHD - 2 of 2
Class 2 Serial Data Bus - LHD - 1 of 2
Underhood Fuse Block DIM/ALDL, VOLT CHECK, FLASHER, CCP, ECM/TCM and ABS Fuses
G100 and G107 - 2.6L/3.2L (LY9/LA3)
Power, Ground, GMLAN Bus and Keyword 2000 Bus
Power, Ground, GMLAN Bus and Keyword 2000 Bus
Engine Controls Schematic Icons
G104 - 1 of 2