GM Service Manual Online
For 1990-2009 cars only
Makes
🢒
Cadillac
🢒
2004
🢒
CTS
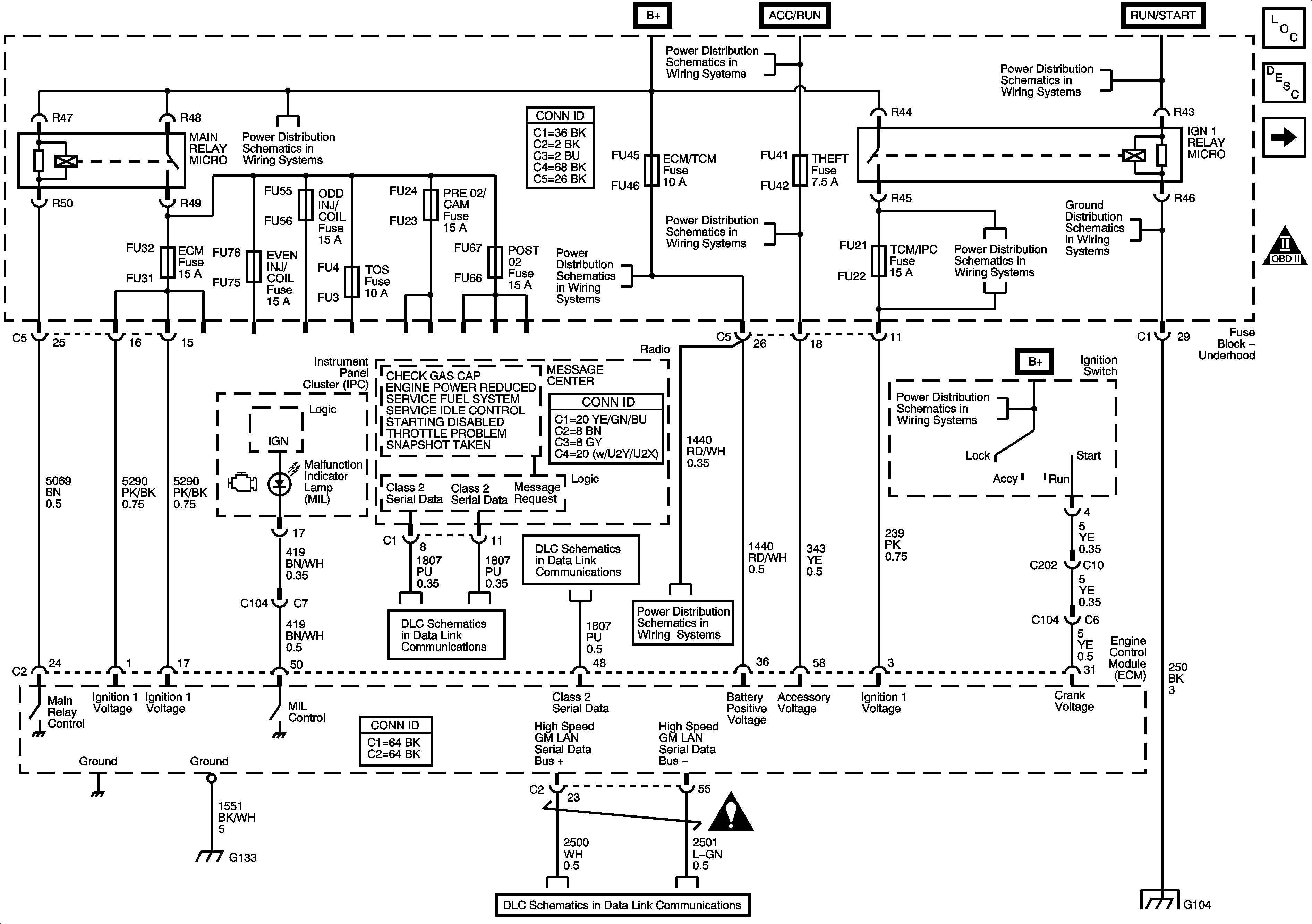
🢒 Module Power, Ground, MIL and Serial Data
Module Power, Ground, MIL and Serial Data
Module Power, Ground, MIL and Serial Data
Master Electrical Component List
Engine Control Module Description
Engine Data Sensors - 5-Volt Reference
OBD II Symbol Description Notice
Underhood Fuse Block B+ Bus - 2 of 2
Ignition Switch - 2 of 2
Ignition Switch - 2 of 2
Ignition Switch - 2 of 2
Ignition Switch - 2 of 2
G104 - 1 of 2
Underhood Fuse Block DIM/ALDL, VOLT CHECK, FLASHER, CCP, ECM/TCM and ABS Fuses
Ignition Switch - 1 of 2
Class 2 Serial Data Bus - LHD - 2 of 2
Class 2 Serial Data Bus - LHD - 1 of 2
Underhood Fuse Block DIM/ALDL, VOLT CHECK, FLASHER, CCP, ECM/TCM and ABS Fuses
Engine Controls Schematic Icons
G130, G131, G132 and G133 - 3.6L (LY7)
Power, Ground, GMLAN Bus and Keyword 2000 Bus
G104 - 1 of 2