GM Service Manual Online
For 1990-2009 cars only
Makes
🢒
Cadillac
🢒
2005
🢒
CTS
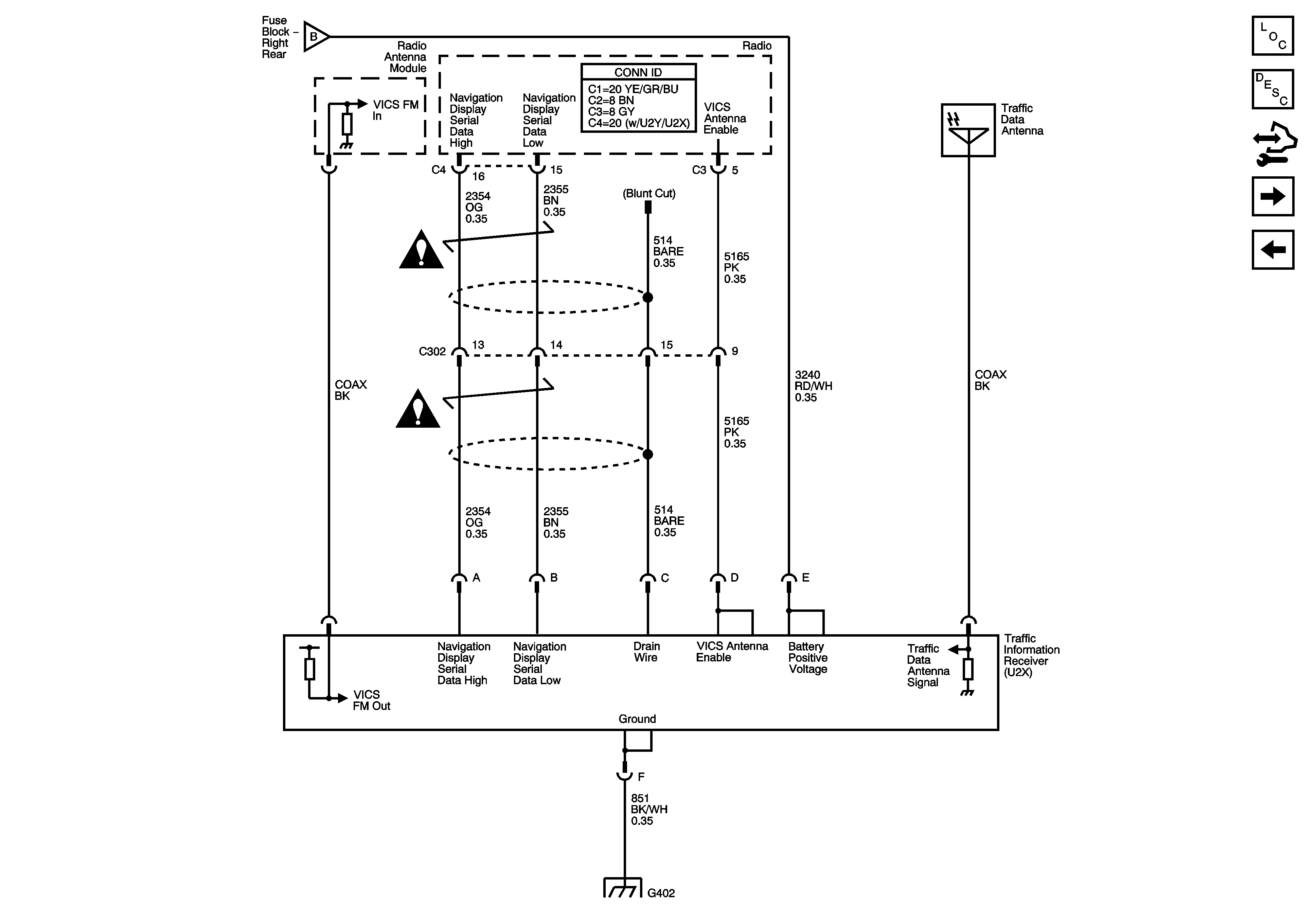
🢒 Traffic Information Receiver - Japan (U2X/U2Y)
Traffic Information Receiver - Japan (U2X/U2Y)
Traffic Information Receiver (Japan w/ U2X/U2Y)
Master Electrical Component List
Navigation System Description and Operation
Control Module References
Navigation Antenna, Radio, Audio Amplifier, VCIM and ISRVM
TV Antenna Module, Amplifier, TV Rear Glass Antenna and Auxiliary RCA Video Jacks - Export (U2Y/U2X)
TV Antenna Module, Amplifier, TV Rear Glass Antenna and Auxiliary RCA Video Jacks - Export (U2Y/U2X)
Navigation System Schematic Icons
Navigation System Schematic Icons
G402 - 1 of 2