GM Service Manual Online
For 1990-2009 cars only
Makes
🢒
Cadillac
🢒
2007
🢒
CTS
🢒 Power, Ground, Serial Data, and Audio Signals Communication
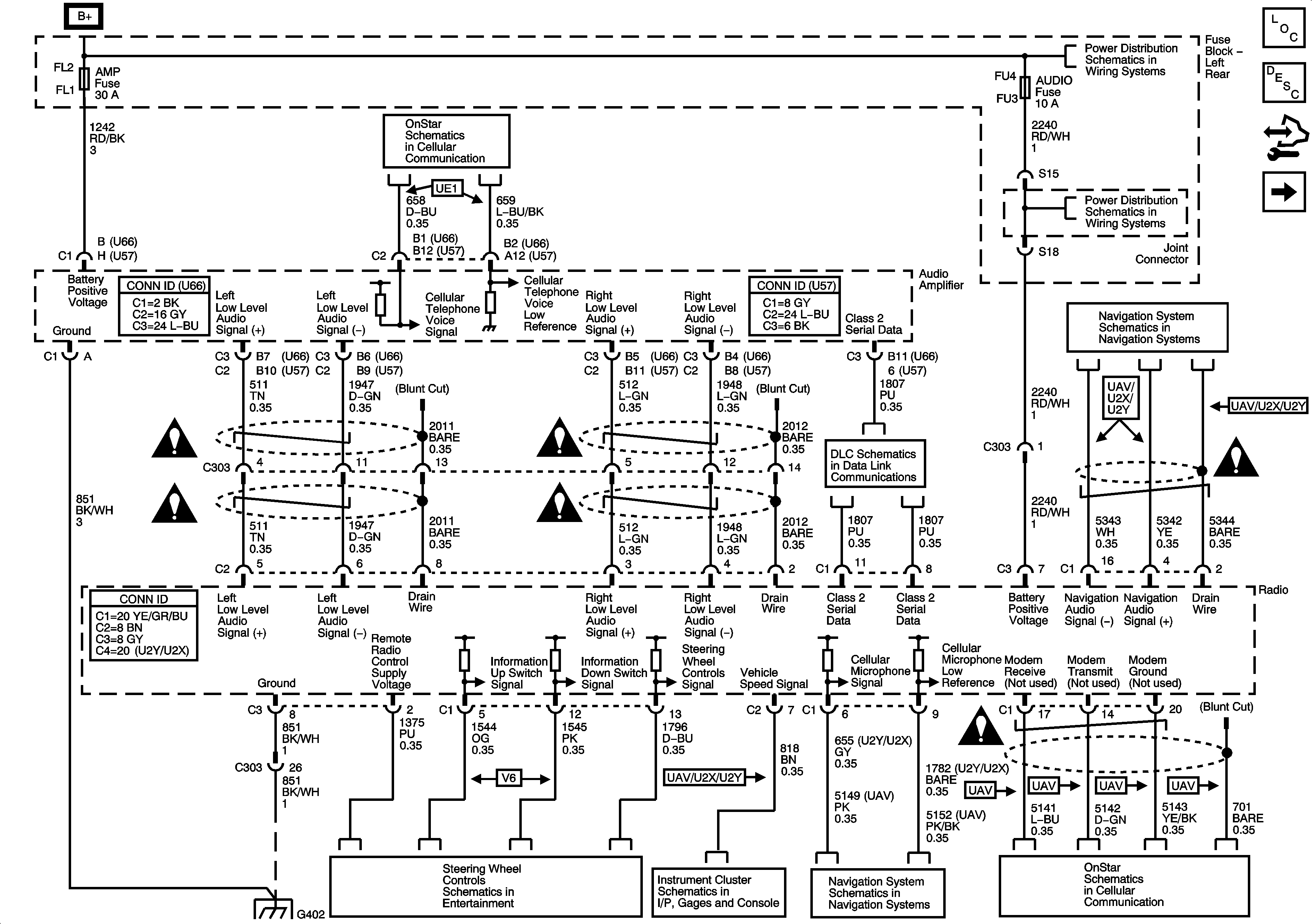
Power, Ground, Serial Data, and Audio Signals Communication
Power, Ground, Serial Data, and Audio Signal Communication
Master Electrical Component List
Radio/Audio System Description and Operation
Control Module References
Radio Antenna Module and Antennas
Entertainment Schematic Icons
Entertainment Schematic Icons
G402 - 1 of 2
OnStar (VEI)
Entertainment Schematic Icons
Entertainment Schematic Icons
Steering Wheel Controls - 2.8L/3.6L (LP1/LY7)
Gages - 6.0L (LS2)
Navigation Antenna, Radio, Audio Amplifier, VCIM, and ISRVM
Class 2 Serial Data Bus (LHD) - 2 of 2
Left Rear Fuse Block B+ Bus
Left Rear Fuse Block - SEAT Circuit Breaker, TRUNK Relay/Fuse, AMP, AUDIO, DRIVER DR MOD, and REAR DR MOD Fuse
Navigation Antenna, Radio, Audio Amplifier, VCIM, and ISRVM
Entertainment Schematic Icons
Entertainment Schematic Icons
OnStar (VEI)