GM Service Manual Online
For 1990-2009 cars only
Makes
🢒
Cadillac
🢒
2009
🢒
CTS
🢒
Diagnostic Navigation
🢒
Vehicle Diagnostic Information
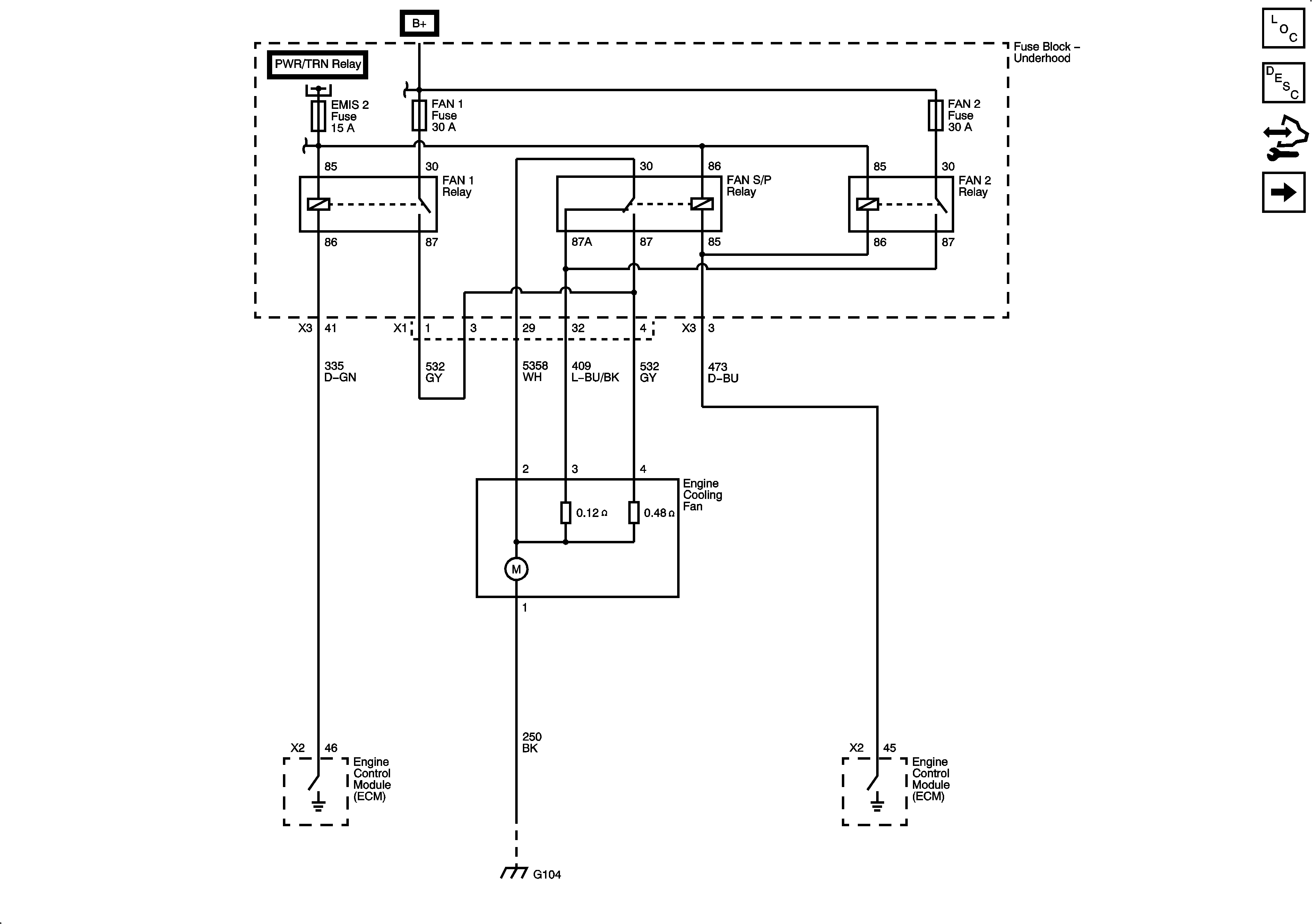
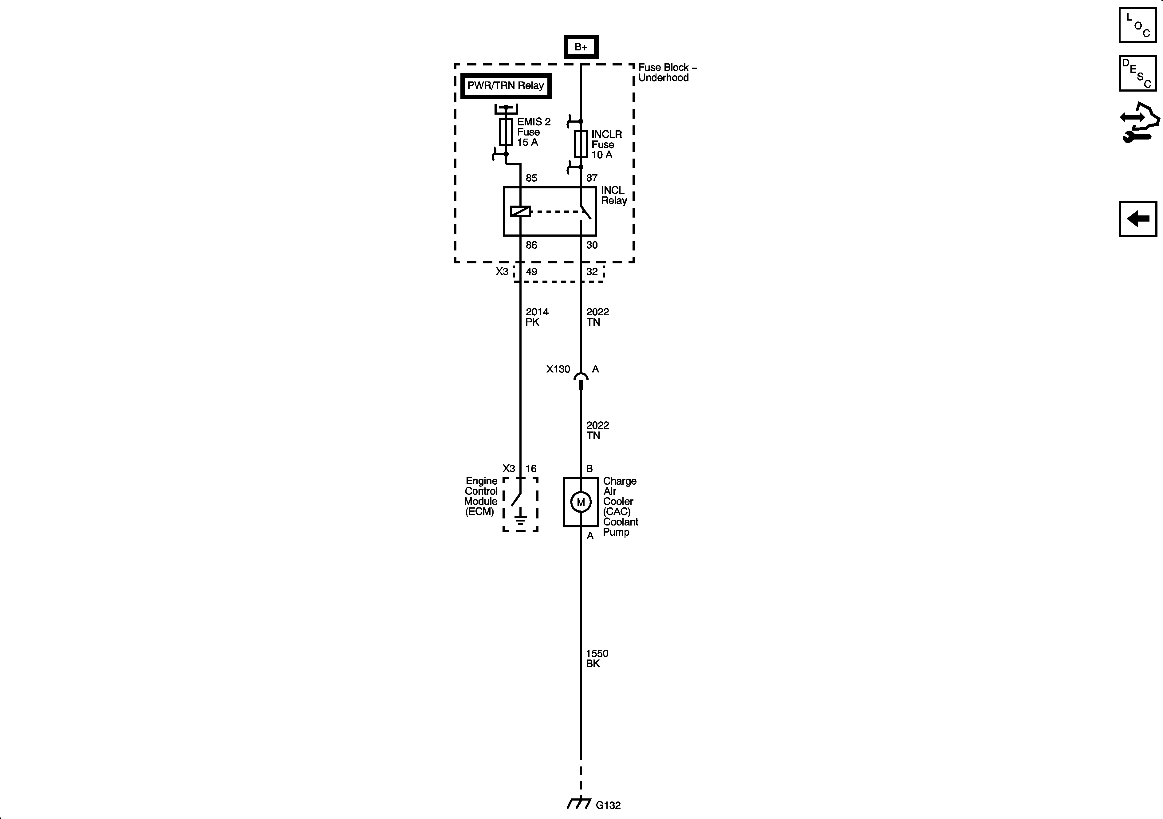
🢒 Engine Cooling Schematics
Figure
1:
Cooling
Figure
2:
Engine Cooling After Boil Pump (LLT)
Figure
3:
Intercooler Coolant Pump (LSA)