GM Service Manual Online
For 1990-2009 cars only
Makes
🢒
Cadillac
🢒
1997
🢒
Catera
🢒
Body and Accessories
🢒
Cellular Communication
🢒 Cellular Telephone Schematics
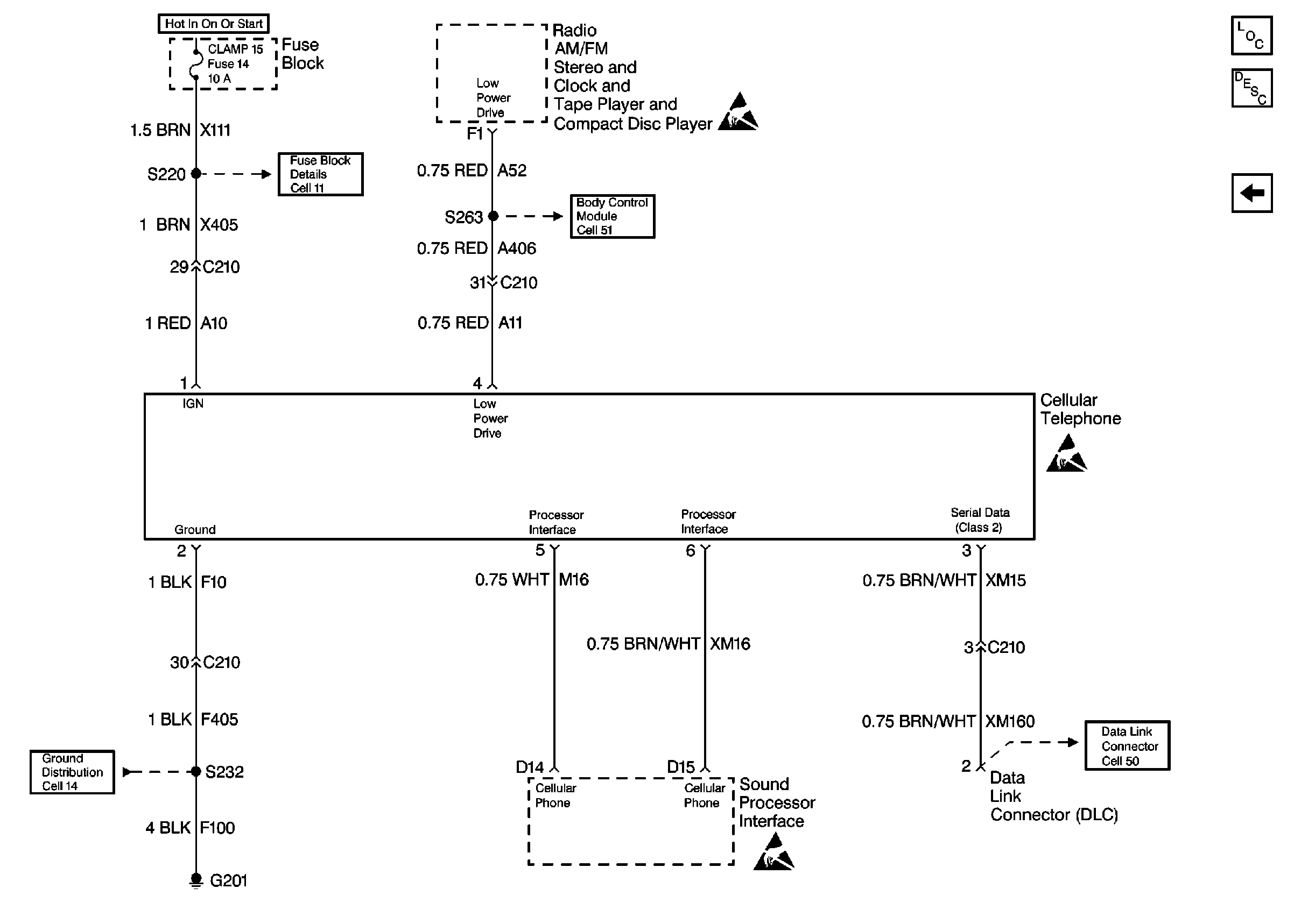
Figure
1:
Cell 153 Cellular Telephone (Base System)
Cellular Communication Components
Cellular Telephone Description
Cell 153 Cellular Telephone (Bose® System)
Fuse Block Schematics Schematics
Body Control System Schematics
Ground Distribution Schematics
Data Link Connector Schematics
Figure
2:
Cell 153 Cellular Telephone (Bose® System)
Cellular Communication Components
Cellular Telephone Description
Cell 153 Cellular Telephone (Base System)
Fuse Block Schematics Schematics
Body Control System Schematics
Ground Distribution Schematics
Data Link Connector Schematics