GM Service Manual Online
For 1990-2009 cars only
Makes
🢒
Cadillac
🢒
1997
🢒
Catera
🢒
Body and Accessories
🢒
Cruise Control
🢒 Cruise Control Schematics
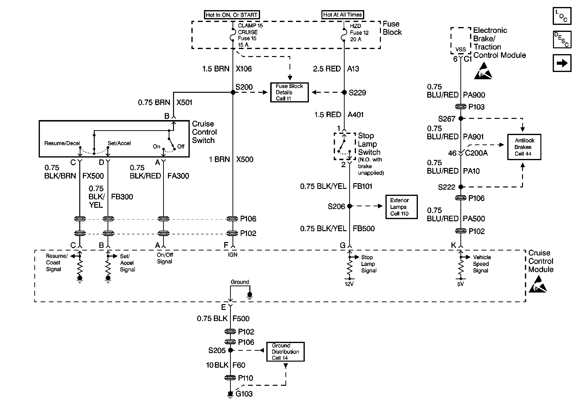
Figure
1:
Cell 34 - Power, Ground, Cruise Control Sw. and Speed Signal Input
Figure
2:
Cell 34 -- Cruise Control Release Switch and DLC