GM Service Manual Online
For 1990-2009 cars only

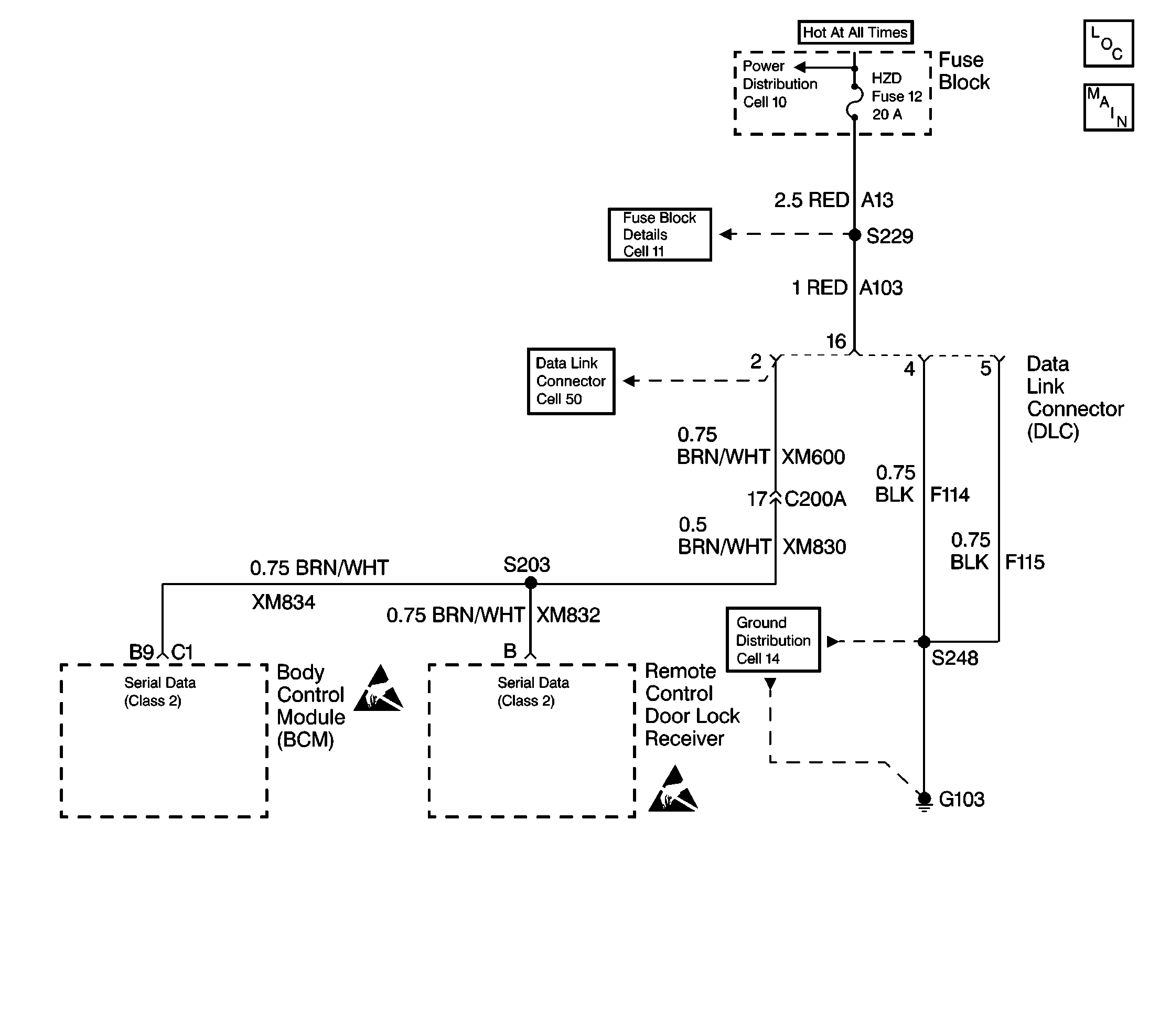
Object Number: 241202  Size: LF

Circuit Description

Modules connected to the Class 2 data link monitor the link for serial data communications during normal vehicle operation. Operating information and commands are exchanged among the modules. In addition to this, Node Alive (State of Health) messages are transmitted by each module on the data link about once every two seconds. When the Body Control Module (BCM) and radio receiver detects no messages and a high voltage on the data link for approximately three seconds, U1301 is set and the setting of all other communication DTCs is inhibited.

Conditions for Setting the DTC

    • Voltage supplied to the modules are in the normal operating voltage range (approximately 9-16 volts).
    • No valid Class 2 messages are detected on the data link.
    • The voltage level detected on the data link is high.
    • The above conditions are all met simultaneously for three seconds.

Conditions for Clearing the DTC

    • A current U1301 will clear when a valid Class 2 message is detected on the data link or at the end of the current ignition cycle.
    • A history U1301 will clear upon receipt of a scan tool CLEAR DTCs command.

Diagnostic Aids

    • This DTC cannot be retrieved with a current status. Diagnosis of a current U1301 is accomplished via the symptom, Scan Tool Will Not Communicate With The Class 2 Serial Data Line.
    • An intermittent condition is likely to be caused by a short to voltage on the Class 2 serial data line.

Test Description

The numbers below refer to the step numbers on the diagnostic table.

  1. This test checks whether the lack of communication is due to the scan tool rather than the vehicle.

  2. This test checks for a good connection to the power supply ground and battery feed circuits of the DLC.

  3. This test checks for battery voltage at the DTC.

  4. This test checks for the power supply ground at the DLC.

  5. This test checks for a partial malfunction of the Class 2 data link as opposed to total malfunction.

  6. This test checks for additional information concerning the location of the malfunction.

  7. This test checks for a good connection to the signal ground circuit of the DLC.

  8. This test checks for the signal ground at the DLC.

  9. This test checks for a good connection to the Class 2 data link circuit of the DLC.

  10. This test checks for a short to voltage in the Class 2 data link circuit. The check is made with the key OFF and then with the key ON.

  11. Before replacing a module the power and ground circuits need to be checked. This might be the reason the modules can not communicate.

  12. This test checks for DTCs in the modules that communicate on the Class 2 data link. These DTCs need to be cleared to avoid future misdiagnosis.

Step

Action

Value(s)

Yes

No

1

Can the scan tool be powered up?

--

Go to Step 9

Go to Step 2

2

  1. Disconnect the scan tool from the data link connector (DLC).
  2. Check for proper connection of the scan tool to the DLC at terminals 4 and 16.

Is the connection good?

--

Go to Step 3

Go to Step 5

3

Measure the voltage from terminal 16 of the DLC to ground.

Is voltage approximately 12 volts?

--

Go to Step 4

Go to Step 7

4

Measure the resistance from terminal 4 of the DLC to ground.

Is the resistance within the specified range?

Less than 5 ohms

Go to Step 6

Go to Step 8

5

Repair the connection as needed.

Is the repair complete?

--

Go to Step 1

--

6

Scan tool may be malfunctioning. Refer to scan tool instruction manual.

--

--

--

7

Repair an open in CKT A13 / A103.

Is the repair complete?

--

Go to Step 1

--

8

Repair an open in CKT F114.

Is the repair complete?

--

Go to Step 1

--

9

  1. Turn the ignition switch to the ON position.
  2. Using the scan tool, attempt to establish communication with each module (BCM,RKE, radio) on the Class 2 data link. (If using a Tech 2, the Class 2 Message Monitor feature can be used to obtain this information.)

Are there any modules on the Class 2 data link which are communicating?

--

Go to Step 10

Go to Step 13

10

Are DTCs U1000 and/or U1128 (Lost Communication DTCs) set in the modules which will communicate?

--

Go to Step 11

Go to Step 12

11

Diagnose the malfunction using the appropriate diagnostic table.

Is the procedure complete?

--

System OK

--

12

Diagnose the malfunction using the Diagnostic System Check for the BCM and RKE if they do not communicate or the diagnostic table for DTC U1128 if the radio does not communicate.

Is the procedure complete?

--

System OK

--

13

  1. Turn the ignition switch to the OFF position.
  2. Check for proper connection of the scan tool to the data link at terminal 5.

Is the connection good?

--

Go to Step 14

Go to Step 5

14

Measure the resistance from terminal 5 of the DLC to ground.

Is the resistance within the specified range?

Less than 5 ohms

Go to Step 15

Go to Step 16

15

Check for proper connection of the scan to the data link at terminal 2.

Is the connection good?

--

Go to Step 17

Go to Step 5

16

Repair open in CKT F115.

Is the circuit repair complete?

--

Go to Step 9

--

17

Measure the resistance on the DLC from terminal 2 to terminal 4.

Is the resistance reading as specified?

OL

Go to Step 18

Go to Step 19

18

  1. Measure the voltage on the DLC from terminal 2 to terminal 4.
  2. Turn the ignition switch to the ON position.
  3. Measure the voltage again from terminal 2 to terminal 4.

Are both voltage readings within the specified value?

Less than 1 V

Go to Step 20

Go to Step 21

19

Repair the short to ground in the serial data circuit.

Is the circuit repair complete?

--

Go to Step 22

--

20

  1. Check power and ground to the module which does not communicate. Repair as needed.
  2. If OK, replace the module. Refer to the appropriate On-Vehicle Service procedures for the module being replaced to ensure a complete repair.

Is the repair or replacement complete?

--

System OK

--

21

  1. Turn the ignition switch to the OFF position.
  2. Repair the short to voltage in the serial data circuit.

Is the repair complete?

--

Go to Step 22

--

22

  1. Reconnect all connectors and components.
  2. Install scan tool.
  3. Turn the ignition switch to the ON position.
  4. Check for DTCs in each module on the Class 2 data link.
  5. Clear all DTCs and then recheck for DTCs.

Do the DTCs clear from memory?

--

System OK

--