GM Service Manual Online
For 1990-2009 cars only

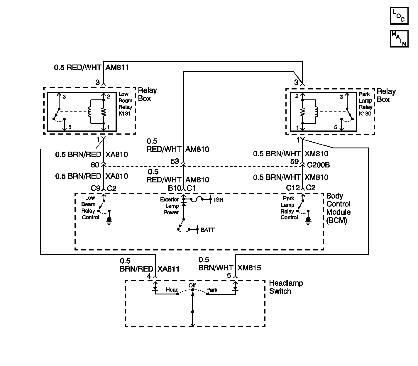
Object Number: 241200  Size: LF
Body Control Module Components
Cell 51: Low Beam and Park Lamp Relays
Handling ESD Sensitive Parts Notice

Circuit Description

When the ignition is in the ON position, the body control module (BCM) supplies exterior lamp power to the high side of the low beam relay coil. The BCM grounds the coil at terminal C9, energizing the relay, when the BCM receives an input to turn the low beam lamps ON. This allows battery power to be supplied to the low beam lamps.

Conditions for Setting the DTC

The BCM monitors the output to the low beam relay every second at terminal C9. The criteria for the fault code to set is as follows:

    • Exterior lamp power is active.
    • A DTC B1970 is not set.
    • The headlamp switch is inactive.
    • The commanded state doesn't match the feedback for 3 seconds (open circuit, short to ground or B+).

Action Taken When the DTC Sets

    • The BCM continues to command the requested states until the state is achieved or until the state changes.
    • Stores a DTC B2472 in the BCM memory.

Conditions for Clearing the DTC

    • The conditions for the fault are no longer present.
    • Use a scan tool.
    • A history DTC will clear after 50 ignition cycles if the condition for the fault is no longer present.

Diagnostic Aids

Refer to Power and Grounding Component Views in Wiring Systems for an end view and for terminal assignments of the relay box when the diagnostics direct you to take electrical measurements at the relay box.

Check for the following conditions if a history or intermittent DTC is indicated:

    • A damaged wiring harness. Inspect the wiring harness for damage. If the wiring harness appears to be in good condition, observe the display on the DMM while moving the connectors and wiring harnesses related to the circuits. A change in the DMM display during this test will indicate the location of the fault.
    • For additional information, refer to Intermittents and Poor Connections Diagnosis .
    • A short to ground in CKT XA810 may cause the low beams to illuminate at all times with the ignition ON and the headlamp switch in the OFF position.

Test Description

The following numbers refer to the step numbers on the diagnostic table:

  1. This step uses a scan tool to test the low beam operation and to verify if the fault is present.

  2. This step tests for an intermittent condition in the circuits that can cause a DTC B2472 to set.

  3. After verifying that no circuit problems exist, the BCM is most likely at fault. The BCM needs to be programmed after installation.

Step

Action

Value(s)

Yes

No

1

Did you perform the BCM System Check?

--

Go to Step 2

Go to Diagnostic System Check - Body Control System

2

  1. Connect the scan tool to the data link connector (DLC).
  2. Select LOW BEAM from the Light Test Menu in Special Functions.
  3. Press the ON button then press the OFF button and monitor low beam operation.

Did the low beam lamps light when commanded ON?

--

Go to Step 3

Go to Step 4

3

  1. Problem is not current at this time. Test terminal C9 connector C2 of the BCM for a poor connection.
  2. Test CKT XA810 (BRN/RED) for an intermittent open, short to ground or voltage.
  3. Test CKTs AM810 and AM811 (RED/WHT) for an intermittent open.

Were any repairs made?

--

Go to Step 12

--

4

  1. Disconnect BCM connector C2.
  2. Turn the low beam headlamps ON.
  3. Use a DMM to measure the voltage at terminal C9.

Is the measured voltage at the specified value?

B+

Go to Step 5

Go to Step 6

5

  1. Remove the low beam relay from the relay box.
  2. Remeasure the voltage at terminal C9.

Is the voltage at terminal C9 less than the indicated value?

1 V

Go to Step 11

Go to Step 10

6

  1. Disconnect BCM connector C1.
  2. Measure the resistance from connector C1 terminal B10 to connector C2 terminal C9.

Did you find an open circuit?

--

Go to Step 8

Go to Step 7

7

Measure the resistance from BCM connector C2 terminal C9 (CKT XA810) to a good ground.

Is the measured resistance at the specified value?

OL

Go to Step 12

Go to Step 9

8

Locate and repair the open circuit in CKTs AM810, AM811 or XA810.

Is the repair complete?

--

Go to Step 12

--

9

Locate and repair the short to ground in CKTs XA810 or XA811.

Is the repair complete?

--

Go to Step 12

--

10

Locate and repair the short to B+ in CKTs XA810 or XA811.

Is the repair complete?

--

Go to Step 12

--

11

Important: Perform the set up procedure for the BCM.

Replace the BCM. Refer to Body Control Module Replacement .

Is the replacement complete?

--

Go to Step 12

--

12

  1. Install the scan tool in order to clear any BCM DTCs.
  2. Verify proper low beam operation.
  3. Retest for DTC B2472.

Did a current DTC B2472 set?

--

Go to Step 2

System OK