GM Service Manual Online
For 1990-2009 cars only
Makes
🢒
Cadillac
🢒
1999
🢒
Catera
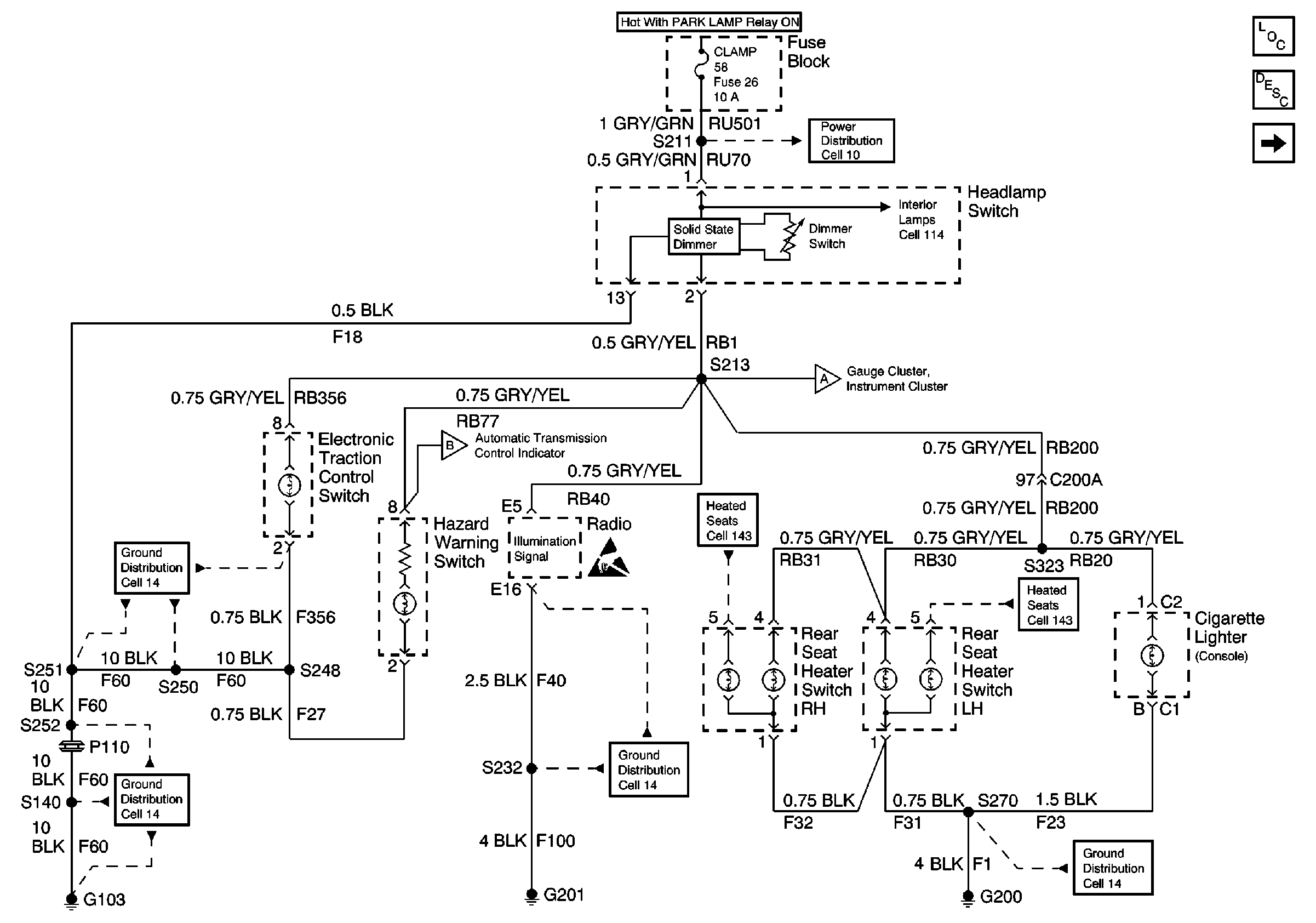
🢒 Cell 117 Headlamp Switch, Rear Seat Heater Switches, and Radio
Cell 117 Headlamp Switch, Rear Seat Heater Switches, and Radio
Cell 117 Headlamp Switch, Rear Seat Heater Switches, and Radio
Lighting Systems Components
Interior Lights Dimming Circuit Description
Cell 117 Instrument Cluster, Heater and A/C Control, and Cigarette Lighter
Cell 10 Fuse Block, Radio, Rear License Lamps, and Headlamp Switch
Cell 117 Instrument Cluster, Heater and A/C Control, and Cigarette Lighter
Ground Distribution Schematics
Handling Electrostatic Discharge Sensitive Parts Notice
Cell 143 LH and RH Rear Seat Heater Switches
Ground Distribution Schematics
Cell 14 Radio, Cell Phone, CD Changer, and Radio Speaker Amplifier
Cell 14 Rear Seat Cushion Heaters, Rear Heater Switches, and Rear Window Regulator Motors
Cell 117 Instrument Cluster, Heater and A/C Control, and Cigarette Lighter