GM Service Manual Online
For 1990-2009 cars only

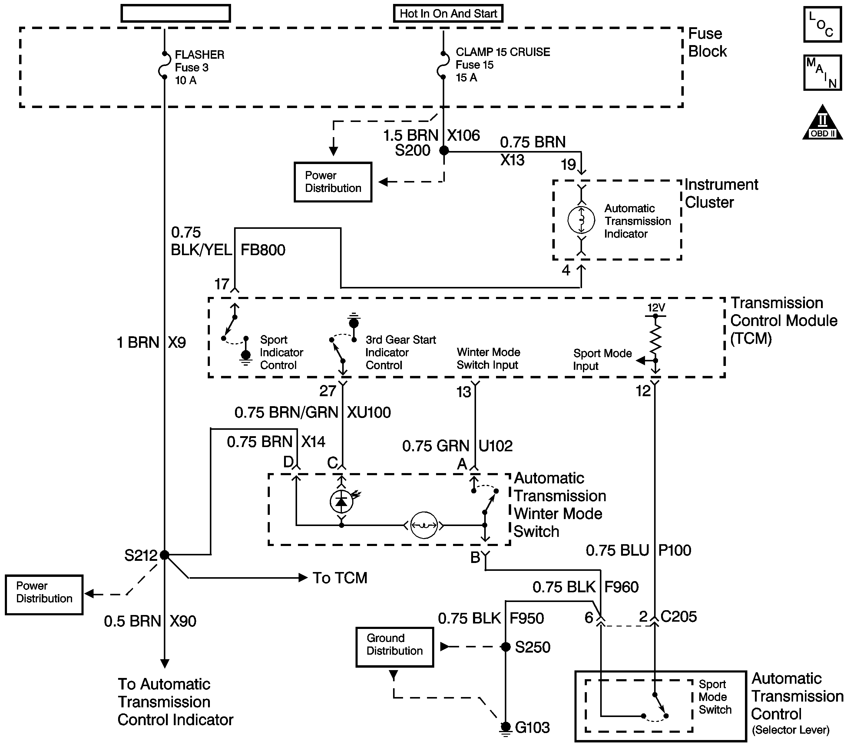
Object Number: 715926  Size: LF
Master Electrical Component List
Automatic Transmission Controls Schematics
OBD II Symbol Description Notice

Circuit Description

The Winter Mode shift program is available when certain conditions are met. Refer to Winter Mode Operation . Ignition voltage is supplied directly to the Winter Mode indicator bulb in the Winter Mode switch. The transmission control module (TCM) controls the lamp by grounding the control circuit with an internal driver. The Winter Mode Selector Switch signal circuit is pulled up to B+ within the TCM. The other side of the switch connects to ground. When the switch is on, the signal voltage is pulled low. The TCM toggles the Winter Mode with each press of the button. The Winter program selection causes the transmission to start in 3rd gear. The reduced torque in third gear decreases wheelspin in slippery conditions.

The Winter Mode switch has two states of illumination. When the ignition switch is on, the snowflake symbol dimly illuminates from an internal bulb. When Winter Mode is active, a second lamp causes the snowflake symbol to illuminate brightly.

Test Description

The number(s) below refer to the step number(s) on the diagnostic table.

  1. If the switch illumination lamp is functioning, the feed circuit is OK.

  2. If the switch illumination lamp is functioning, the feed circuit is OK.

Step

Action

Value(s)

Yes

No

1

Did you perform Powertrain On Board Diagnostic (OBD) System Check - Automatic Transmission ?

--

Go to Step 2

Go to Powertrain On Board Diagnostic (OBD) System Check - Automatic Transmission

2

Any DTCs must be corrected before performing this diagnostic procedure.

Are any DTCs set?

--

Go to the applicable DTCs

Go to Step 3

3

    Caution: Apply the parking brake and block the drive wheels before performing this procedure in order to prevent bodily injury.

  1. Start the engine.
  2. Apply the brakes.
  3. Shift the transmission into DRIVE.
  4. Push the Winter Mode switch several times while observing the Winter Mode indicator lamp in the center of the Winter Mode switch.

Does the Winter Mode indicator lamp turn ON and OFF?

--

Go to Intermittent Conditions in Engine Controls

Go to Step 4

4

  1. Shift the transmission into PARK.
  2. Turn ON the ignition with the engine OFF.
  3. Install a Scan Tool .
  4. Monitor the Winter Mode Selector Switch value on the Scan Tool .
  5. Push the Winter Mode selector switch several times.

Does the display change back and forth between ON and OFF?

--

Go to Step 5

Go to Step 11

5

Command the Winter Mode indicator lamp ON and OFF with the Scan Tool .

Does the lamp turn ON and OFF?

--

Go to Step 23

Go to Step 6

6

Is the lamp always ON?

--

Go to Step 10

Go to Step 7

7

Is the switch illumination lamp ON?

--

Go to Step 8

Go to Step 17

8

    Caution: When you are performing service on or near the SIR components or the SIR wiring, you must disable the SIR system. Refer to Disabling the SIR System. Failure to follow the correct procedure could cause air bag deployment, personal injury, or unnecessary SIR system repairs.

  1. Turn OFF the ignition.
  2. Disconnect the TCM.
  3. Turn ON the ignition with the engine OFF.
  4. Connect the lamp control circuit (terminal 27) in the TCM harness connector to ground with a fused jumper wire.

Does the Winter Mode indicator lamp illuminate?

--

Go to Step 22

Go to Step 9

9

Test the Winter Mode Indicator Lamp circuit for the following conditions:

    • Damaged bulb.
    • Open ignition feed to the bulb.
    • Control circuit open. Refer to Testing for Continuity in Wiring Systems.
    • Control circuit shorted to voltage. Refer to Testing for a Short to Voltage in Wiring Systems.

Did you find and correct a condition?

--

Go to Step 24

--

10

    Caution: When you are performing service on or near the SIR components or the SIR wiring, you must disable the SIR system. Refer to Disabling the SIR System. Failure to follow the correct procedure could cause air bag deployment, personal injury, or unnecessary SIR system repairs.

  1. Turn OFF the ignition.
  2. Disconnect the TCM.
  3. Turn ON the ignition with the engine OFF.

Does the lamp illuminate?

--

Go to Step 16

Go to Step 23

11

Does the display always indicate ON?

--

Go to Step 12

Go to Step 14

12

    Caution: When you are performing service on or near the SIR components or the SIR wiring, you must disable the SIR system. Refer to Disabling the SIR System. Failure to follow the correct procedure could cause air bag deployment, personal injury, or unnecessary SIR system repairs.

  1. Disconnect the Winter Mode selector switch.
  2. Connect a fused jumper wire momentarily across terminals A and B in the harness connector while observing the Scan Tool .

Does the scan tool display change each time the jumper is momentarily connected?

--

Go to Step 21

Go to Step 13

13

  1. Turn OFF the ignition.
  2. Disconnect the TCM.
  3. Test the continuity between the Winter Mode selector switch signal circuit and ground with the J 39200 digital multimeter (DMM).

Did you detect continuity?

--

Go to Step 18

Go to Step 22

14

Caution: When you are performing service on or near the SIR components or the SIR wiring, you must disable the SIR system. Refer to Disabling the SIR System. Failure to follow the correct procedure could cause air bag deployment, personal injury, or unnecessary SIR system repairs.

Connect the Winter Mode selector switch signal circuit (terminal A of the switch harness connector) to ground with a fused jumper wire while observing the Scan Tool .

Does the display indicate ON?

--

Go to Step 20

Go to Step 15

15

  1. Turn OFF the ignition.
  2. Disconnect the TCM.
  3. Measure the resistance of the Winter Mode selector switch signal circuit from terminal 13 of the TCM harness connector to terminal A of the switch harness connector with the J 39200 DMM.

Is the resistance within the specified range?

0-5 ohms

Go to Step 22

Go to Step 19

16

Repair the short to ground in the lamp control circuit.

Is the action complete?

--

Go to Step 24

--

17

Repair the feed circuit to the Winter Mode Switch indicator lamps.

Is the action complete?

--

Go to Step 24

--

18

Repair the signal circuit shorted to ground.

Is the action complete?

--

Go to Step 24

--

19

Repair the open/high resistance signal circuit.

Is the action complete?

--

Go to Step 24

--

20

Test the ground circuit to the Winter Mode switch for the following conditions:

    • An open circuit. Refer to Testing for Continuity .
    • High resistance. Refer to Testing for Intermittent Conditions and Poor Connections .

Did you find and correct the condition?

--

Go to Step 24

Go to Step 21

21

Replace the Winter Mode switch.

Is the action complete?

--

Go to Step 24

--

22

Inspect the TCM harness connector for a poor connection or poor terminal tension.

Refer to General Electrical Diagnosis in Wiring Systems.

Did you find and correct the condition?

--

Go to Step 24

Go to Step 23

23

Caution: When you are performing service on or near the SIR components or the SIR wiring, you must disable the SIR system. Refer to Disabling the SIR System. Failure to follow the correct procedure could cause air bag deployment, personal injury, or unnecessary SIR system repairs.

Replace the TCM.

Refer to Transmission Control Module Replacement .

Is the action complete?

--

Go to Step 24

--

24

    Caution: Apply the parking brake and block the drive wheels before performing this procedure in order to prevent bodily injury.

  1. Start the engine.
  2. Apply the brakes.
  3. Shift the transmission into DRIVE.
  4. Push the Winter Mode selector switch several times while observing the Winter Mode indicator lamp in the instrument panel.

Does the Winter Mode indicator lamp turn ON and OFF?

--

System OK

Go to Step 2