GM Service Manual Online
For 1990-2009 cars only

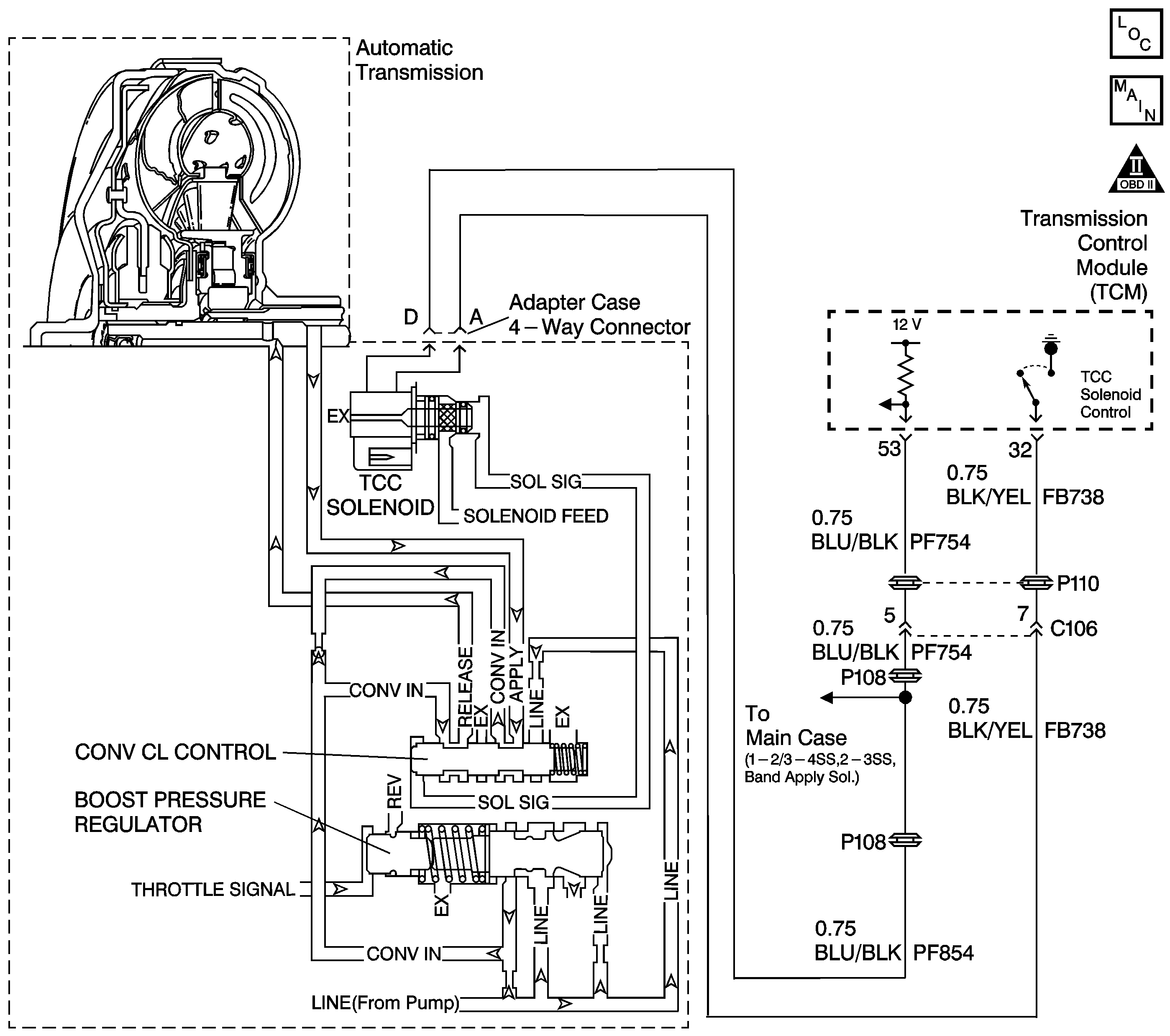
Object Number: 715914  Size: LF
Master Electrical Component List
Automatic Transmission Controls Schematics
OBD II Symbol Description Notice

Circuit Description

The torque converter clutch (TCC) solenoid valve is a normally-closed exhaust valve that controls solenoid signal fluid acting on the converter clutch control valve. The TCC solenoid valve is attached to the adapter case valve body. When the transmission control module (TCM) energizes the TCC solenoid, the solenoid valve stops exhausting solenoid signal oil. This causes solenoid signal oil pressure to increase and move the converter clutch control valve against spring force and into the apply position. In this position, release fluid is open to an exhaust port and apply fluid fills the fluid circuit. The converter apply fluid applies the TCC. When the TCM no longer provides a ground path, the TCC solenoid valve de-energizes and apply fluid exhausts, releasing the TCC.

When the TCM detects low torque converter slip when the TCC is commanded OFF, then DTC P0742 sets. DTC P0742 is a type B DTC.

Conditions for Running the DTC

    • No engine speed DTCs P0725 or P0727.
    • No APP sensor DTCs P0120, P0121, P0122 or P0123.
    • No Output Speed Sensor DTC P0722.
    • No TCC enable solenoid valve DTC P0743.
    • The accelerator pedal position is 18-100 percent.
    • The engine speed is 1000-3488 RPM.
    • The vehicle speed is 25-120 km/h (15-74 mph).
    • The engine torque is 50-200 N·m (68-271 lb-ft).
    • The commanded gear is not 1st.
    • The gear range is D4.
    • The TCC is commanded OFF.

Conditions for Setting the DTC

DTC P0742 sets during the second consecutive trip in which the following condition occurs. This condition must occur twice per trip.

The TCC slip speed is -20 to +64 RPM for 3 seconds.

Action Taken When the DTC Sets

    • The TCM flashes the sport mode lamp and sends a MIL request to the ECM on the second consecutive drive trip that the diagnostic runs and fails. The ECM then illuminates the MIL.
    • The ECM records the operating conditions in the Freeze Frame at the time of the MIL request from the TCM.
    • The transmission operates in the default mode (maximum line pressure, command 4th gear, inhibit TCC, freeze shift adapts).

Conditions For Clearing the MIL/DTC

    • The ECM turns off the MIL after three consecutive drive trips during which the TCM sends no MIL request.
    • A History DTC clears after forty consecutive warm-up cycles, if no failures are present by this diagnostic or any other emission related diagnostic.
    • The scan tool clears the MIL/DTC.
    • The TCM cancels the DTC default mode actions when the ignition switch is Off long enough in order to power down the TCM.

Diagnostic Aids

    • If the converter clutch control valve is mechanically stuck ON, line pressure will cause the TCC to be applied at all times. If the TCC is applied at all times, engine stalling and torque converter clutch damage will result.
    • First diagnose and clear any engine DTCs or TP sensor codes that are present. Then inspect for any transmission DTCs that may have reset.

Test Description

The number below refers to the step number on the diagnostic table.

  1. This step tests the mechanical state of the TCC. When the TCM commands the TCC solenoid OFF, the TCC slip speed should increase.

Step

Action

Value(s)

Yes

No

1

Did you perform Powertrain On Board Diagnostic (OBD) System Check - Automatic Transmission ?

--

Go to Step 2

Go to Powertrain On Board Diagnostic (OBD) System Check - Automatic Transmission

2

  1. Install the Scan Tool .
  2. Turn ON the ignition with the engine OFF.
  3. Important: Record the Failure Records before clearing the DTCs. Using the Clear Info function erases the Failure Records from the ECM and the TCM.

  4. Record the Freeze Frame and Failure Records.
  5. Clear the DTCs.
  6. Drive the vehicle in the D4 drive range under steady acceleration with a throttle angle greater than 19%.

Does the Scan Tool display a TCC Slip Speed within the specified range while the TCC Solenoid is off?

-20 to +64 RPM

Go to Step 3

Go to Diagnostic Aids

3

The TCC is hydraulically stuck on.

Perform the following inspections:

  1. Inspect the exhaust orifice in the TCC solenoid valve for any clogging.
  2. Inspect the converter clutch control valve for the possibility of being stuck in the apply position.
  3. Inspect the valve body gasket for misalignment or damage.
  4. Inspect for a restricted release or apply passage.
  5. Inspect for restricted transmission cooler line.

Did you find and correct the condition?

--

Go to Step 4

--

4

Perform the following procedure in order to verify the repair:

  1. Select DTC.
  2. Select Clear Info.
  3. Operate the vehicle under the following conditions:
  4. • The transmission is in drive range (D).
    • The accelerator pedal position is greater than 19%.
    • The vehicle speed is below 80 Km/h (50 MPH).
    • The TCC is OFF.

Is the TCC slip speed within the specified RPM for 2 seconds?

200-1200 RPM

System OK

Go to Step 1