GM Service Manual Online
For 1990-2009 cars only

    Object Number: 174813  Size: SH
  1. Install a new manual shaft seal (62).

  2. Object Number: 174808  Size: SH
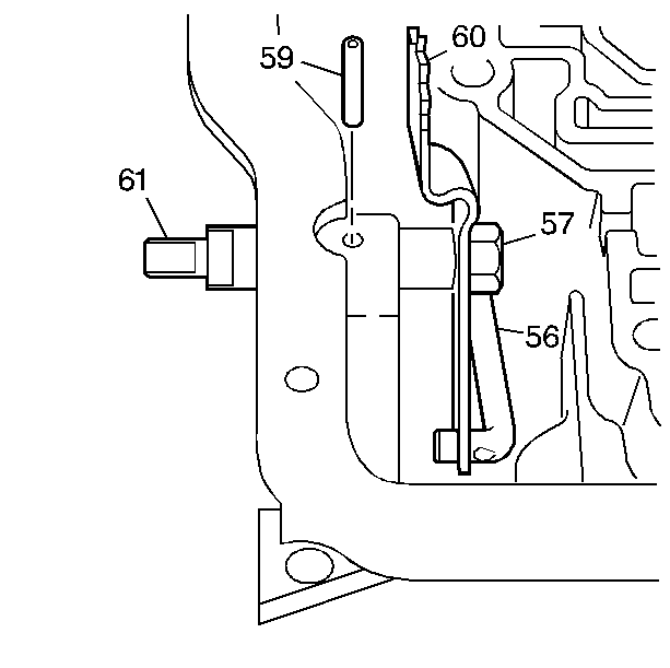
  3. Install the detent lever (60) and parking pawl actuator assembly (56).

  4. Object Number: 174815  Size: SH
  5. Install the manual shaft (61). The identification groove must be on the outside.
  6. Notice: Use the correct fastener in the correct location. Replacement fasteners must be the correct part number for that application. Fasteners requiring replacement or fasteners requiring the use of thread locking compound or sealant are identified in the service procedure. Do not use paints, lubricants, or corrosion inhibitors on fasteners or fastener joint surfaces unless specified. These coatings affect fastener torque and joint clamping force and may damage the fastener. Use the correct tightening sequence and specifications when installing fasteners in order to avoid damage to parts and systems.

  7. Install the manual shaft nut (57).
  8. Tighten
    Tighten the nut to 22 N·m (16 lb ft).

  9. Install the manual shaft spring pin (59).
  10. Check the manual shaft for free movement.