GM Service Manual Online
For 1990-2009 cars only
Makes
🢒
Cadillac
🢒
2006
🢒
DTS
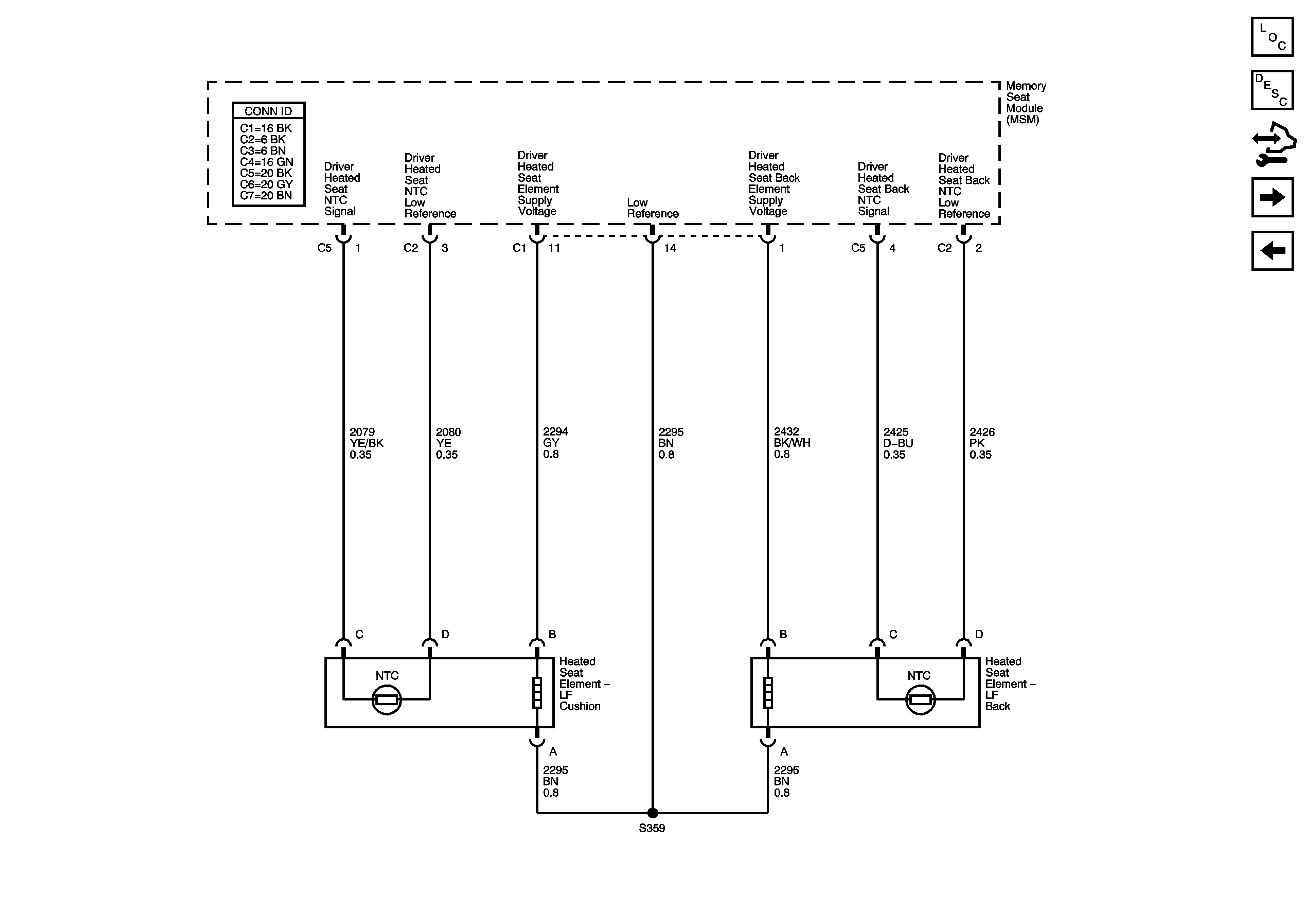
🢒 Heated Seat KA1
Heated Seat KA1
Heated Seat - KA1
Master Electrical Component List
Rear Heated Seats Description and Operation
Control Module References
Heated and Cooled Seat KB6
Position Sensors