GM Service Manual Online
For 1990-2009 cars only
Makes
🢒
Cadillac
🢒
2006
🢒
DTS
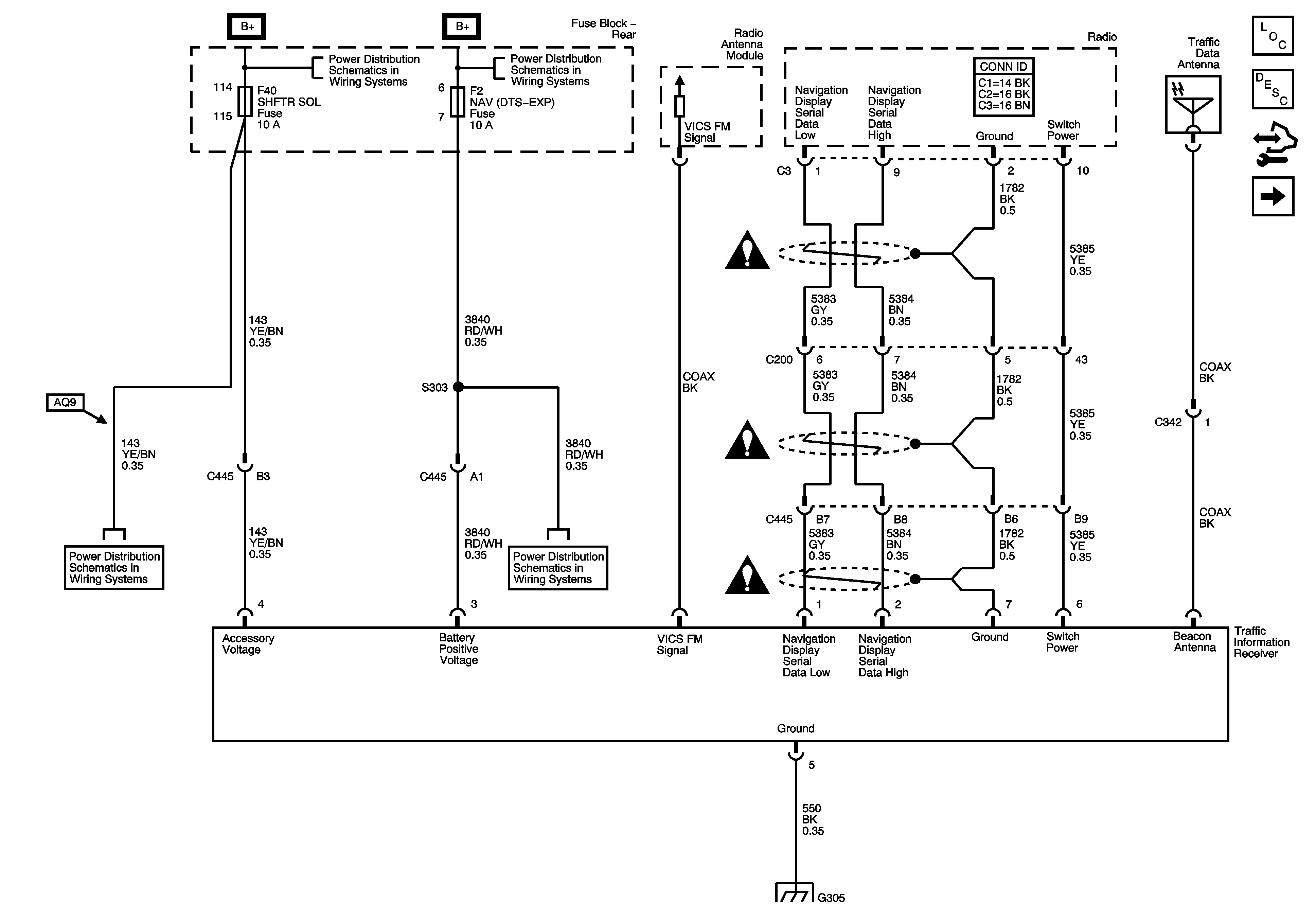
🢒 Traffic Information Receiver U3Q
Traffic Information Receiver U3Q
Traffic Information Receiver - U3Q
Master Electrical Component List
Navigation System Description and Operation
Control Module References
Radio Without UE1
Rear Fuse Block B+ Bus
Rear Fuse Block B+ Bus
Rear Fuse Block - RAP Relay, CTSY/RF TRN, S/ROOF, SHFTR SOL, RAP, REAR SEAT LUM Fuses
Rear Fuse Block - RR HTD/SEAT, HTD/COOL, DDM, PDM, RDO, AMP, NAV Fuses
G305
Navigation System Schematic Icons
Navigation System Schematic Icons
Navigation System Schematic Icons