GM Service Manual Online
For 1990-2009 cars only
Makes
🢒
Cadillac
🢒
2007
🢒
DTS
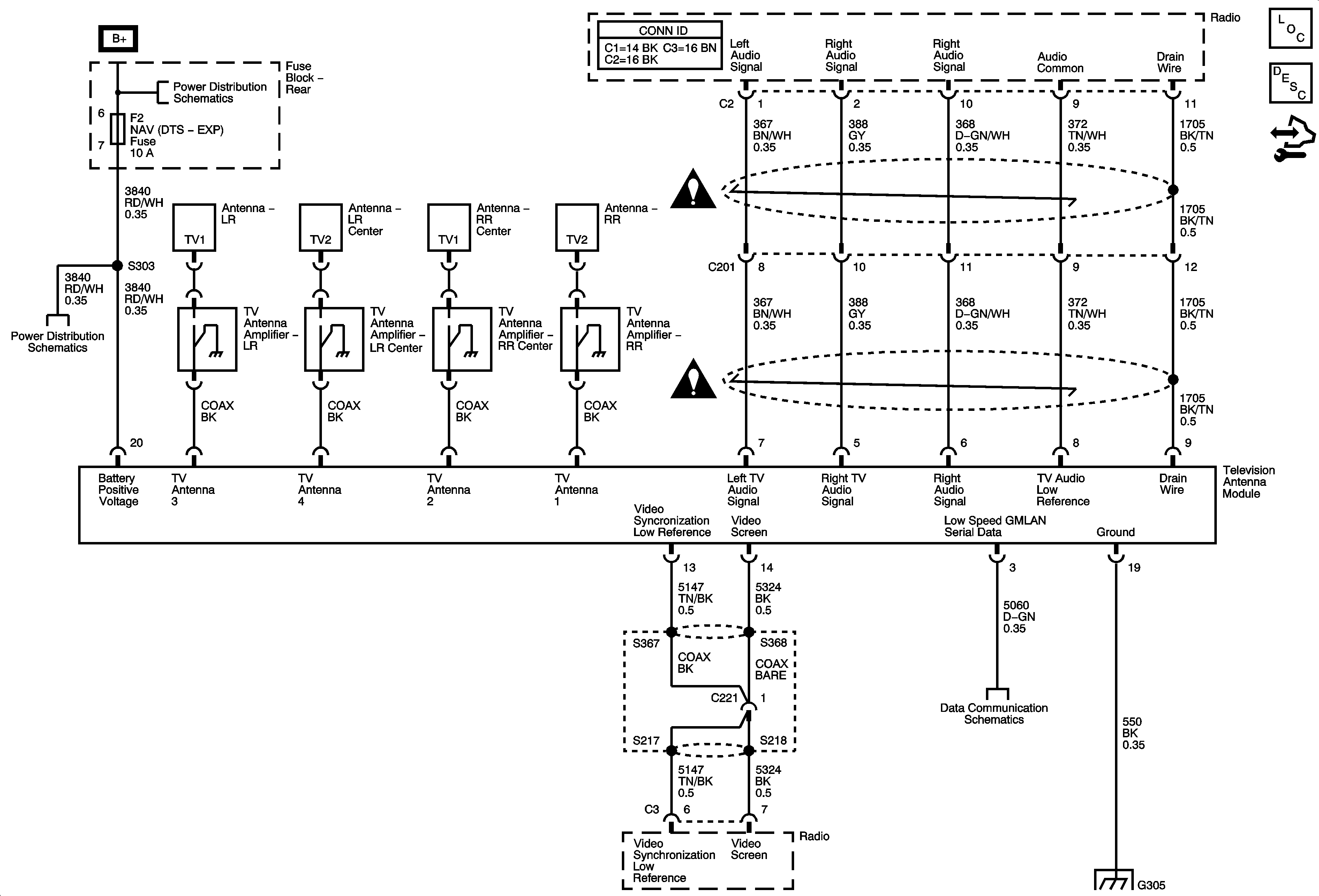
🢒 07 DTS Video System Schematics - Video System UQ3 Japan
07 DTS Video System Schematics - Video System UQ3 Japan
Video System - U3Q, Japan
Navigation System Description and Operation
Rear Fuse Block B+
Rear Fuse Block - REAR HTD/SEAT, HTD/COOL, DDM, PDM, RDO, AMP, NAV Fuses
Entertainment/Communication Schematic Icons
Entertainment/Communication Schematic Icons
Power, Ground and Low Speed GMLAN
G305