GM Service Manual Online
For 1990-2009 cars only
Makes
🢒
Cadillac
🢒
2008
🢒
DTS
🢒
Body Hardware and Trim
🢒
Interior Trim and Paneling
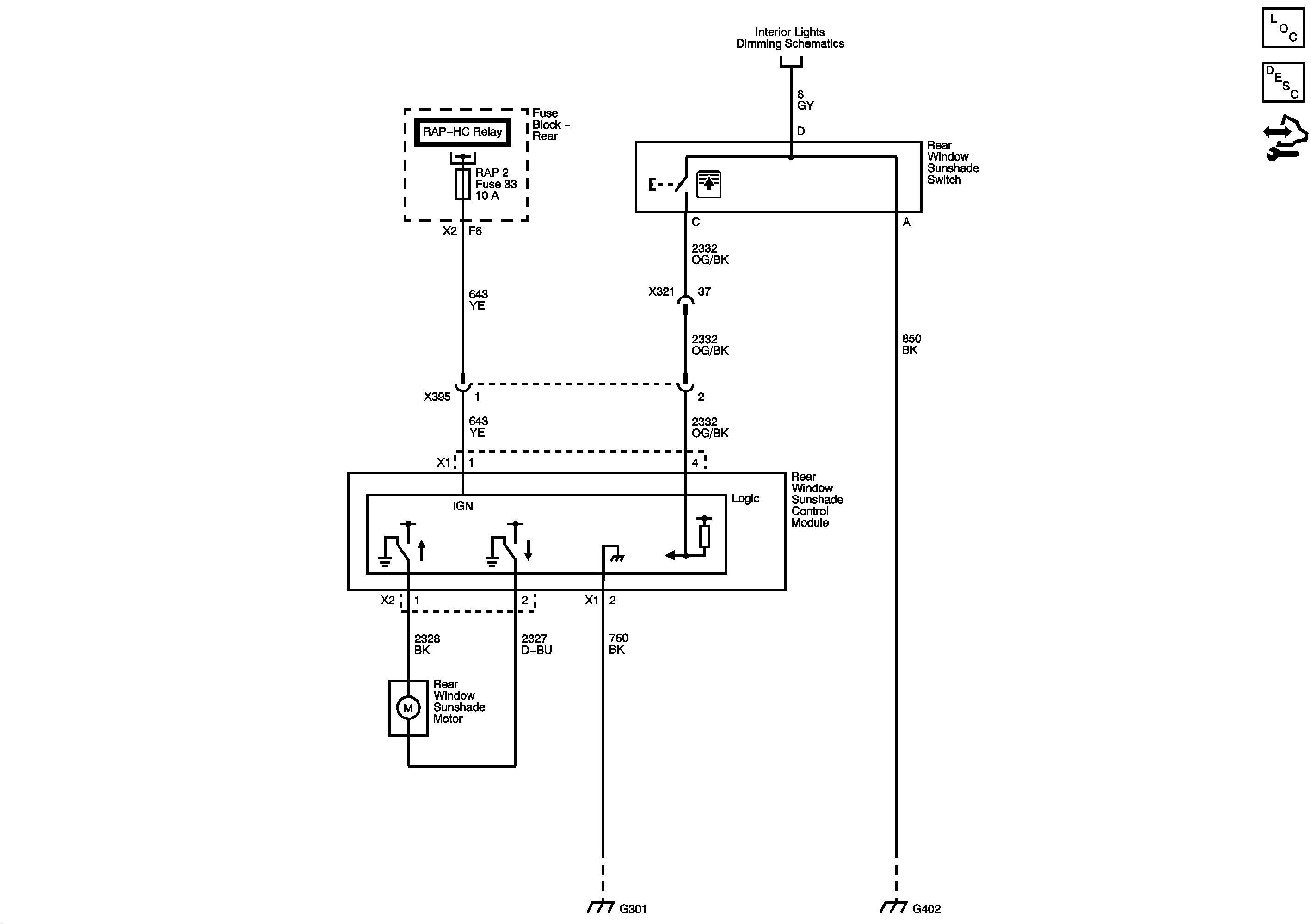
🢒 Sunshade Schematics
Rear Window Sunshade DE9
Master Electrical Component List
Rear Window Inside Sunshade Description and Operation
Control Module References