GM Service Manual Online
For 1990-2009 cars only
Makes
🢒
Cadillac
🢒
1996
🢒
DeVille
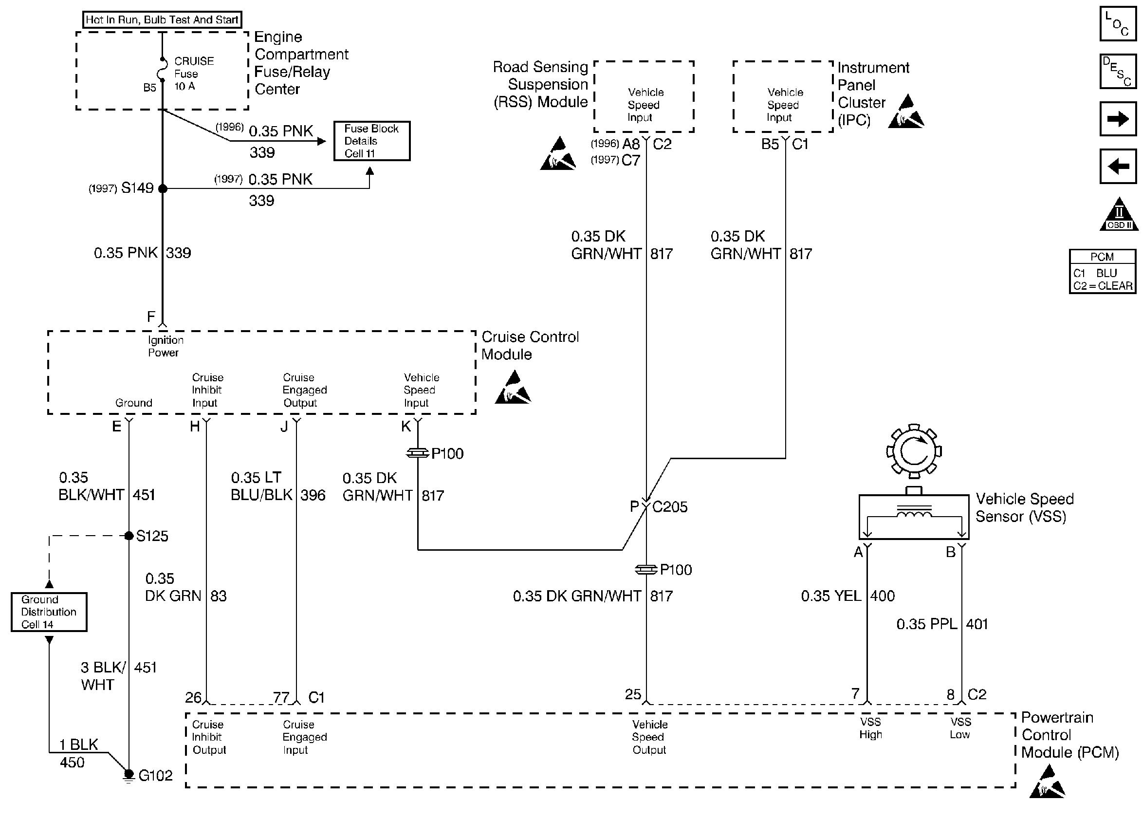
🢒 VSS/ Vehicle Speed Output/ SMCC
VSS/ Vehicle Speed Output/ SMCC
VSS/ Vehicle Speed Output/ SMCC
Engine Controls Components
Brake Switch/ Transaxle - partial
IAC Valve and PSP/ Oil Level/ TR Switches
OBD II Symbol Description Notice
ESD Notice
ESD Notice
ESD Notice
ESD Notice