GM Service Manual Online
For 1990-2009 cars only
Makes
🢒
Cadillac
🢒
2000
🢒
DeVille
🢒
Body and Accessories
🢒
Entertainment
🢒 Power Antenna Schematics
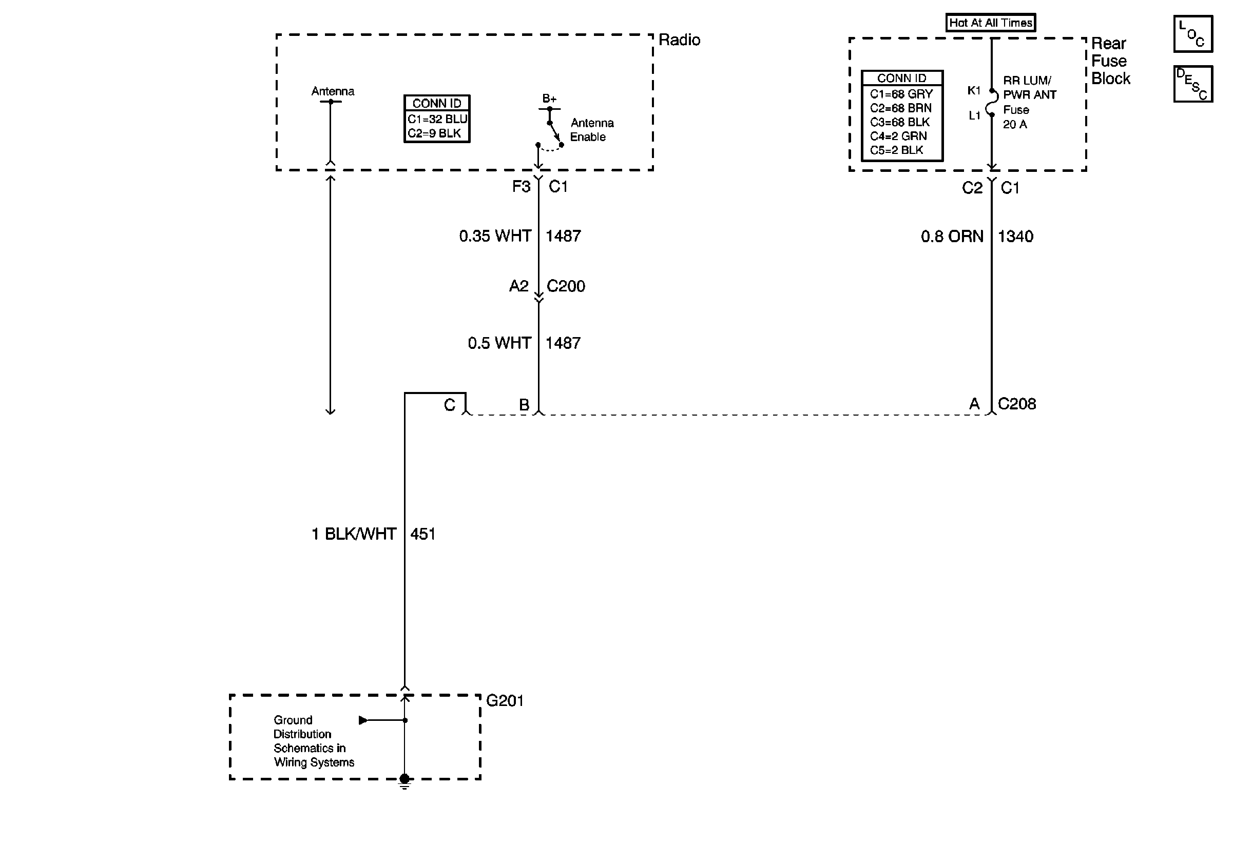
Power Antenna Schematics w/o B9Q
Entertainment Components
Radio/Audio System Circuit Description exc UY4
Handling ESD Sensitive Parts Notice
Power Antenna Schematics w/B9Q
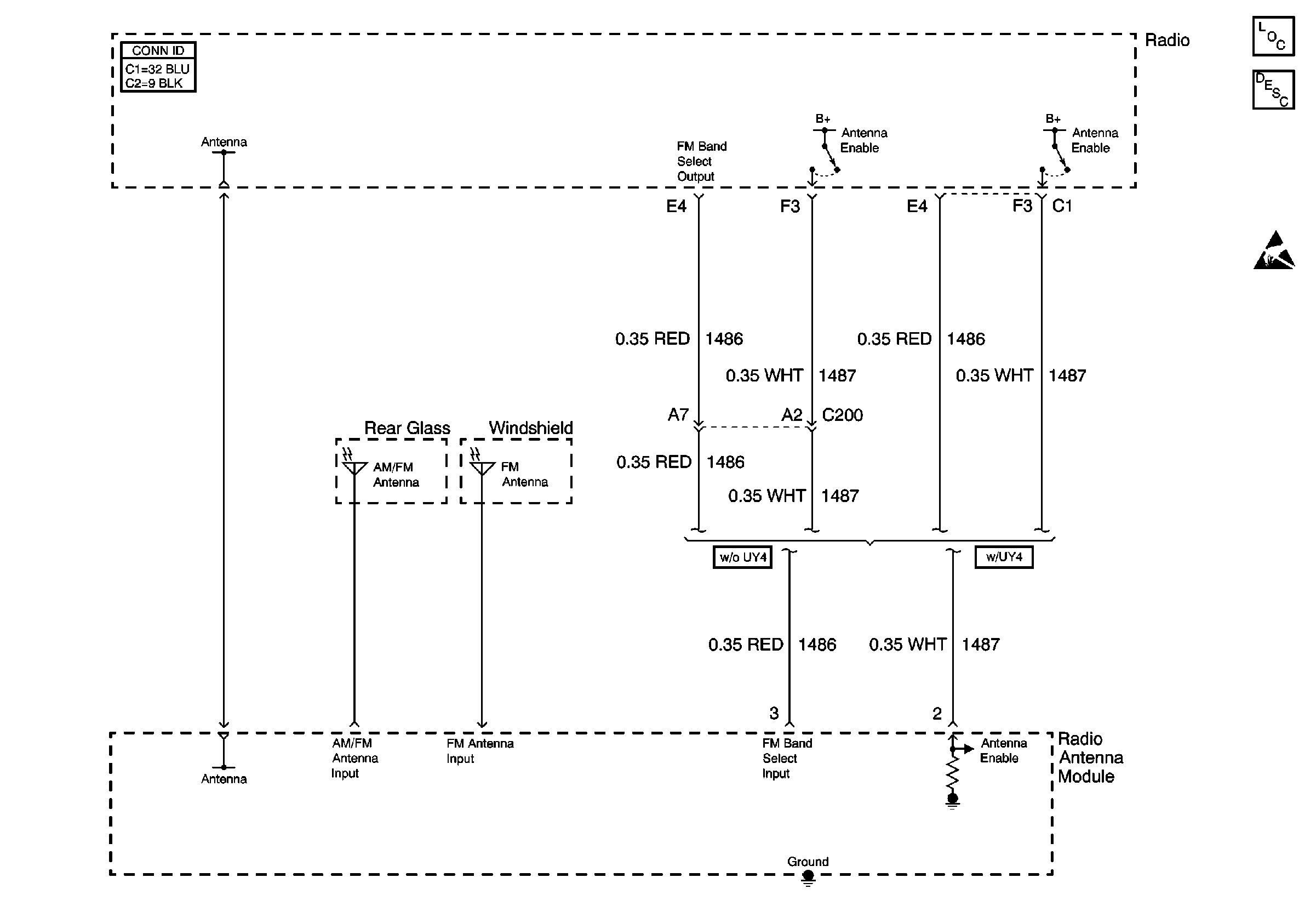
Entertainment Components
Radio/Audio System Circuit Description exc UY4