GM Service Manual Online
For 1990-2009 cars only

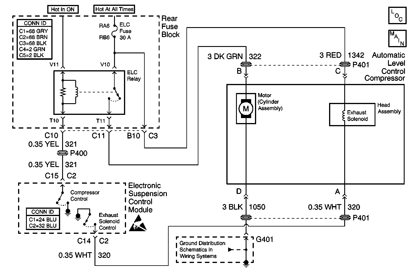
Object Number: 582629  Size: MF
Suspension Controls Components
Electronic Suspension Control Module - Power, Ground
Power and Grounding Connector End Views Fuse Blocks and Ignition Switch
Automatic Level Control Connector End Views
Handling ESD Sensitive Parts Notice
G401

Circuit Description

The Automatic Level Control (ALC) exhaust solenoid valve is controlled (switched ON or OFF) by the Electronic Suspension Control Module. The control module provides a low-side drive (switched to ground) whenever exhaust activity is required and during a head-relief sequence which occurs before each compressor start-up. This drive output from the Electronic Suspension Control Module is continually monitored to determine if the voltage level agrees with the commanded state.

Conditions for Running the DTC

    • The ignition is on.
    • The fault is detected during three consecutive ignition cycles, or during the same igntion cycle after clearing the DTC using the scan tool.

Conditions for Setting the DTC

The DTC will set when the Electronic Suspension Control Module measures a feedback voltage condition in the Exhaust Solenoid Control circuit less than a preset value during an exhaust solenoid valve OFF state.

Action Taken When the DTC Sets

    • ALL rear leveling activity for the remainder of the ignition cycle will be disabled.
    • The SERVICE RIDE CONTROL message will be displayed.

Conditions for Clearing the MIL/DTC

    • The scan tool can be used to clear the DTC.
    • The On-Board diagnostics CLEAR RSS CODES feature can be used to clear the DTC.
    • The DTC is saved as history when the Electronic Suspension Control Module no longer sees a low voltage in the exhaust solenoid control circuit when the exhaust solenoid valve is in an OFF state. The DTC will clear if the fault does not return after 50 consecutive ignition cycles.

Diagnostic Aids

A temporary compressor overload (i.e., high head pressure during a cold start) may cause an open in the ELC fuse. This is one possible cause of DTC C0662.

A DTC C0662 fault condition is detectable only when the exhaust solenoid valve output is commanded to the OFF state, which occurs whenever exhaust activity is not required. The Electronic Suspension Control Module expects to see a high voltage condition during the OFF state.

Only electrical problems with the exhaust solenoid valve are flagged. Air blockage problems do not set a DTC, but the Electronic Suspension Control Module shuts off the exhaust function if no progress is made, or if excessive run time occurs. Recovery is not attempted until the ignition is cycled OFF and ON.

Check for disconnected or damaged air lines. Replace or reconnect the air lines as needed.

Test Description

The number(s) below refer to the step number(s) on the diagnostic table.

  1. Listen for an audible click when the ALC exhaust solenoid operates. Command both the ON and OFF states. Repeat the commands as necessary.

  2. Tests for voltage at the coil side of the ALC exhaust solenoid. The ELC fuse supplies power to the coil side of the solenoid.

  3. Verifies that the Electronic Suspension Control Module is providing ground to the solenoid.

  4. Tests if ground is constantly being applied to the solenoid.

Step

Action

Value(s)

Yes

No

1

Did you perform the Road Sensing Suspension Diagnostic System Check?

--

Go to Step 2

Go to Diagnostic System Check

2

  1. Install a scan tool.
  2. Turn ON the ignition, with the engine OFF.
  3. With a scan tool, command the ALC exhaust solenoid ON and OFF.

Does the exhaust solenoid turn ON and OFF with each command?

--

Go to Diagnostic Aids

Go to Step 3

3

  1. Turn OFF the ignition.
  2. Disconnect the exhaust solenoid.
  3. Turn ON the ignition, with the engine OFF.
  4. Probe the coil side feed circuit of the exhaust solenoid harness connector with a test lamp that is connected to a good ground.

Does the test lamp illuminate?

--

Go to Step 4

Go to Step 10

4

  1. Connect a test lamp between the control circuit of the exhaust solenoid harness connector and the coil side feed circuit of the exhaust solenoid harness connector.
  2. With a scan tool, command the exhaust solenoid ON and OFF .

Does the test lamp turn ON and OFF with each command?

--

Go to Step 8

Go to Step 5

5

Does the test lamp remain illuminated with each command?

--

Go to Step 7

Go to Step 6

6

Test the control circuit of the exhaust solenoid for an open. Refer to Circuit Testing and Wiring Repairs in Wiring Systems.

Did you find and correct the condition?

--

Go to Step 13

Go to Step 9

7

Test the control circuit of the exhaust solenoid for a short to ground. Refer to Circuit Testing and Wiring Repairs in Wiring Systems.

Did you find and correct the condition?

--

Go to Step 13

Go to Step 9

8

Inspect for poor connections at the exhaust solenoid. Refer to Testing for Intermittent Conditions and Poor Connections and Connector Repairs in Wiring Systems.

Did you find and correct the condition?

--

Go to Step 13

Go to Step 11

9

Inspect for poor connections at the the Electronic Suspension Control Module. Refer to Testing for Intermittent Conditions and Poor Connections and Connector Repairs in Wiring Systems.

Did you find and correct the condition?

--

Go to Step 13

Go to Step 12

10

Repair the coil side feed circuit of the exhaust solenoid. Refer to Wiring Repairs in Wiring Systems.

Did you complete the repair?

--

Go to Step 13

--

11

Replace the exhaust solenoid.

Did you complete the replacement?

--

Go to Step 13

--

12

Important: Perform the set up procedure for the Electronic Suspension Control Module.

Replace the Electronic Suspension Control Module. Refer to Electronic Suspension Control Module Replacement .

Did you complete the replacement?

--

Go to Step 13

--

13

  1. Use the scan tool in order to clear the DTCs .
  2. Operate the vehicle within the Conditions for Running the DTC as specified in the supporting text.

Does the DTC reset?

--

Go to Step 2

System OK