GM Service Manual Online
For 1990-2009 cars only
Makes
🢒
Cadillac
🢒
2001
🢒
DeVille
🢒
Body and Accessories
🢒
Cruise Control
🢒 Cruise Control Schematics
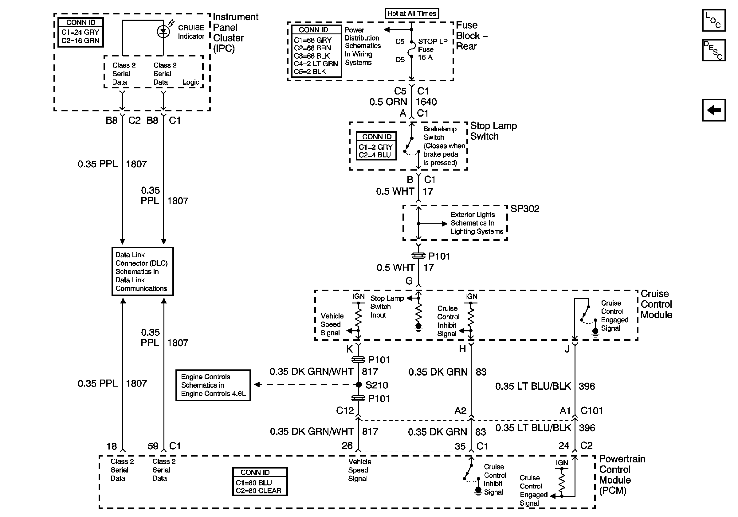
Figure
1:
Cruise Control Switches and Module Power and Ground
Master Electrical Component List
Cruise Control Description and Operation
Cruise Control Module PCM Inputs and Vehicle Speed Input
SIR Caution
G101
ABS/TCC Switch and Automatic Transaxle Solenoids
Oxy Sen, CR Cont, MDL Coil, Trans Fuses
SIR, Vent Sol, and IGN 1 Fuses
SIR, Vent Sol, and IGN 1 Fuses
Figure
2:
Cruise Control Module PCM Inputs and Vehicle Speed Input
Master Electrical Component List
Cruise Control Description and Operation
Cruise Control Switches and Module Power and Ground
Right Tail Lamp
Cruise Control and Vehicle Speed Signal
Class 2 Serial Data (1 of 3)
RR BLO, RR DR MDL, HVAC, Stop LP, IGN SW, and TSIG/HAZ Fuses