GM Service Manual Online
For 1990-2009 cars only
Makes
🢒
Cadillac
🢒
2001
🢒
DeVille
🢒 Brakes and Engine Indicators
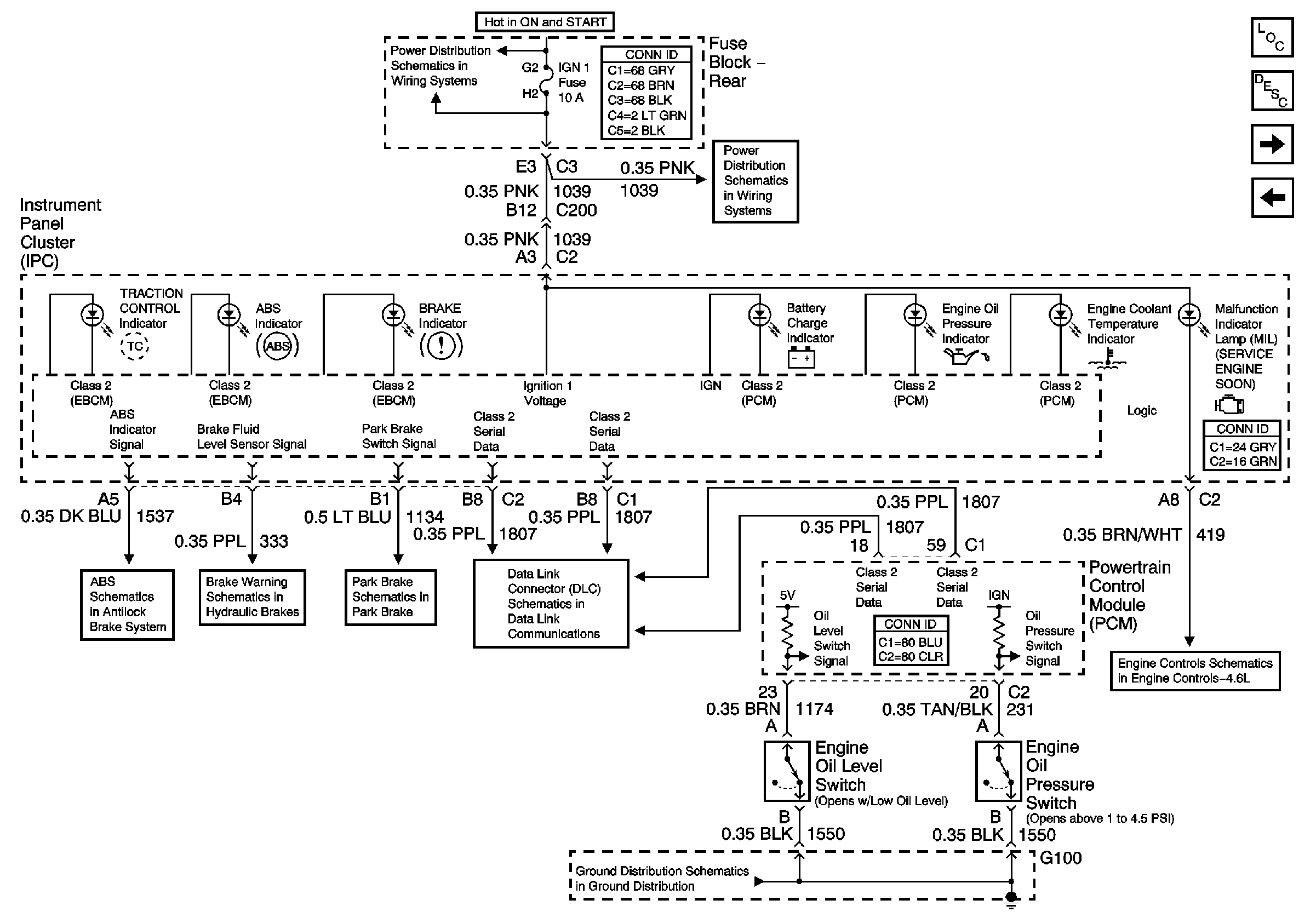
Brakes and Engine Indicators
Brakes and Engine Indicators
Master Electrical Component List
Instrument Cluster Description and Operation
Lighting, Restraints, Security, and Cruise Indicators
Gauges
MIL Control and DLC
G100
Class 2 Serial Data (1 of 3)
Park Brake System
Brake Warning System
Indicators and Traction Control Switch
SIR, Vent Sol, and IGN 1 Fuses
SIR, Vent Sol, and IGN 1 Fuses