GM Service Manual Online
For 1990-2009 cars only
Makes
🢒
Cadillac
🢒
2001
🢒
DeVille
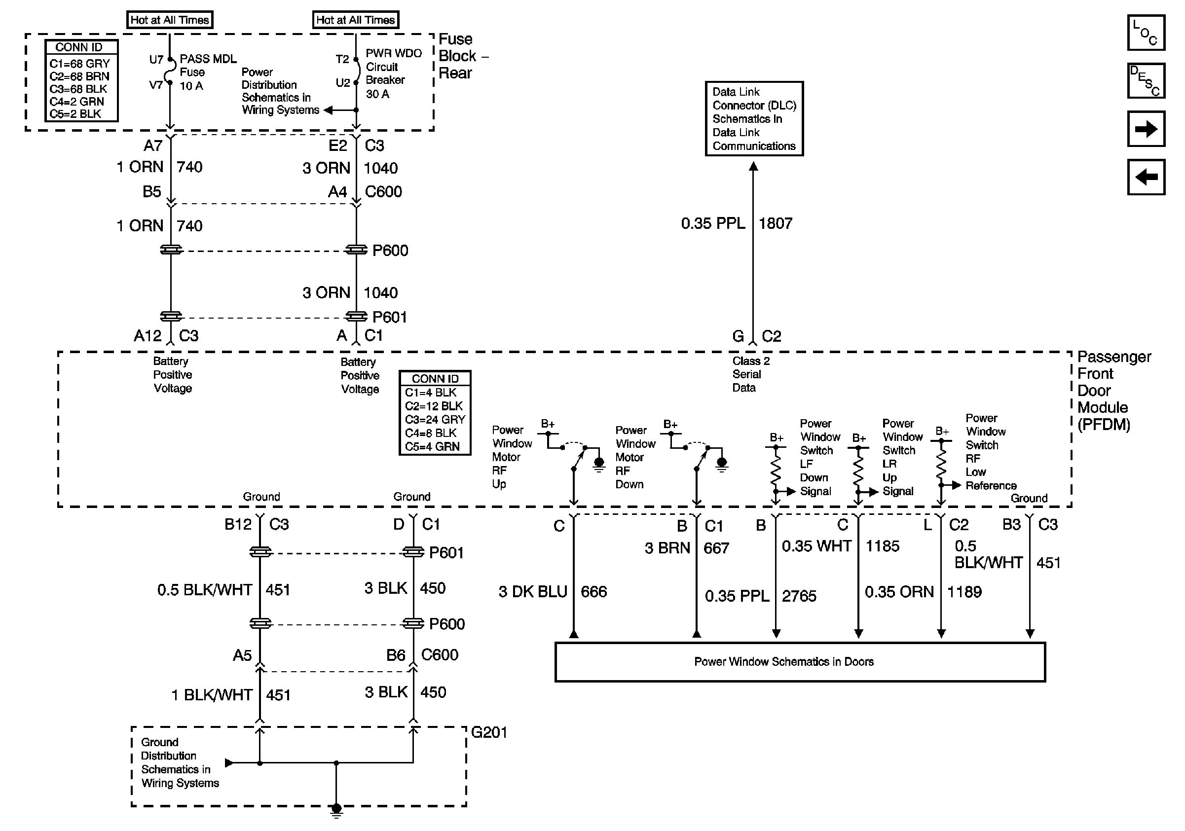
🢒 Passenger Front Door Module (PFDM) Power, Ground Inputs and Outputs1 of 2
Passenger Front Door Module (PFDM) Power, Ground Inputs and Outputs1 of 2
Passenger Front Door Module (PFDM) Power, Ground Inputs and Outputs 1 of 2
Master Electrical Component List
Power Door Locks Description and Operation
Passenger Front Door Module (PFDM) Power, Ground Inputs and Outputs2 of 2
Driver Door Module (DDM) Power, Ground Inputs and Outputs 2 of 2
Right Power Window
G201
HVAC BLO, DRV MDL, PASS MDL, PWR TT, HTDST LR, HTDST RR, HTDST RF, and DIM Fuses
Class 2 Serial Data (3 of 3)