GM Service Manual Online
For 1990-2009 cars only
Figure 1:

Driver Heated Seat Switch


Object Number: 804217  Size: FS
Master Electrical Component List
Heated Seats Description and Operation
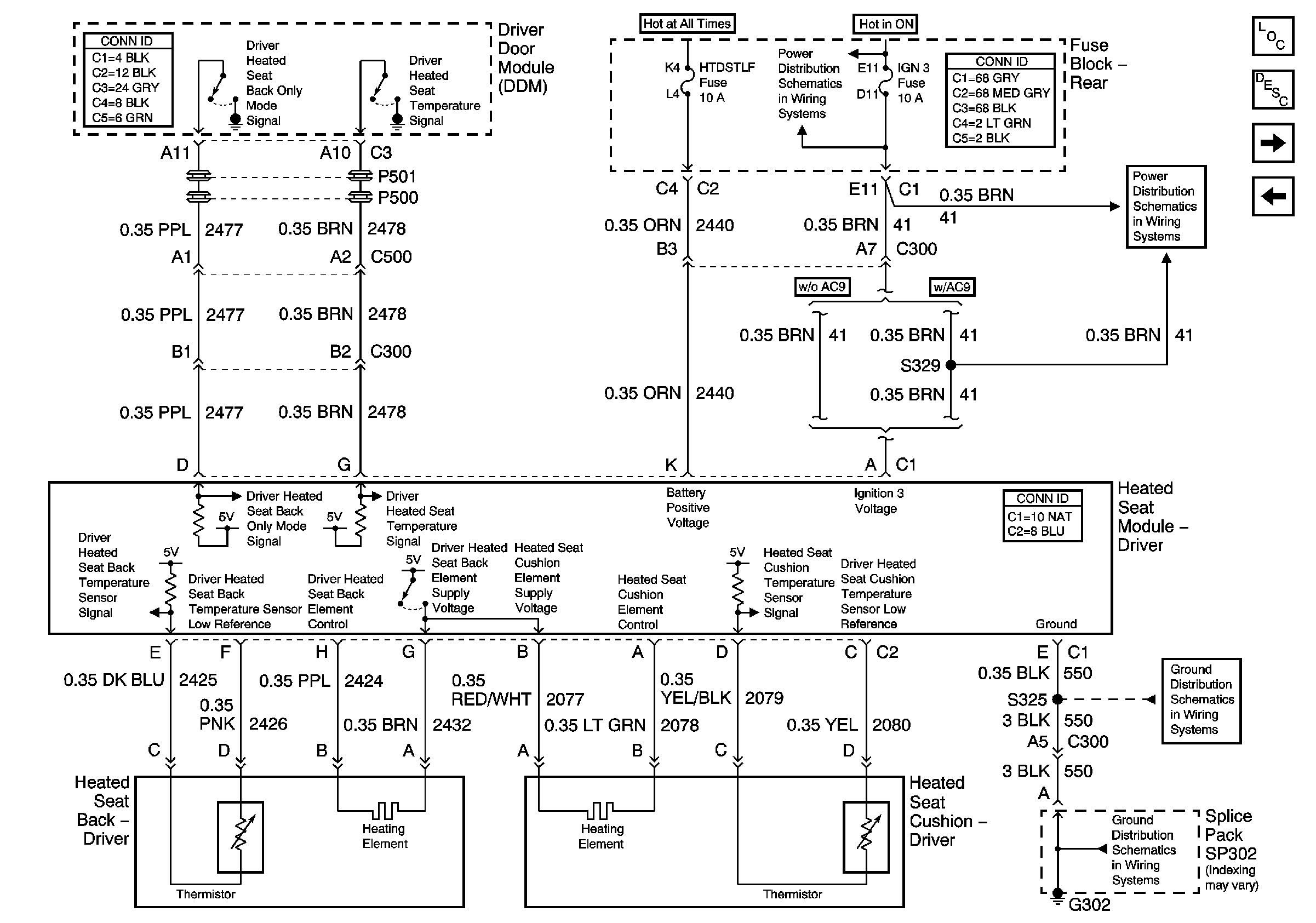
Right Front Heated Seat 1 of 2
Figure 2:

Driver Heated Seat Module


Object Number: 804218  Size: FS
Master Electrical Component List
Heated Seats Description and Operation
Right Front Heated Seat 1 of 2
Left Front Heated Seat 1 of 2
IGN 3 Fuses
G302 2 of 3
G302 2 of 3
Figure 3:

Front Passenger Heated Seat Switch


Object Number: 804225  Size: FS
Master Electrical Component List
Heated Seats Description and Operation
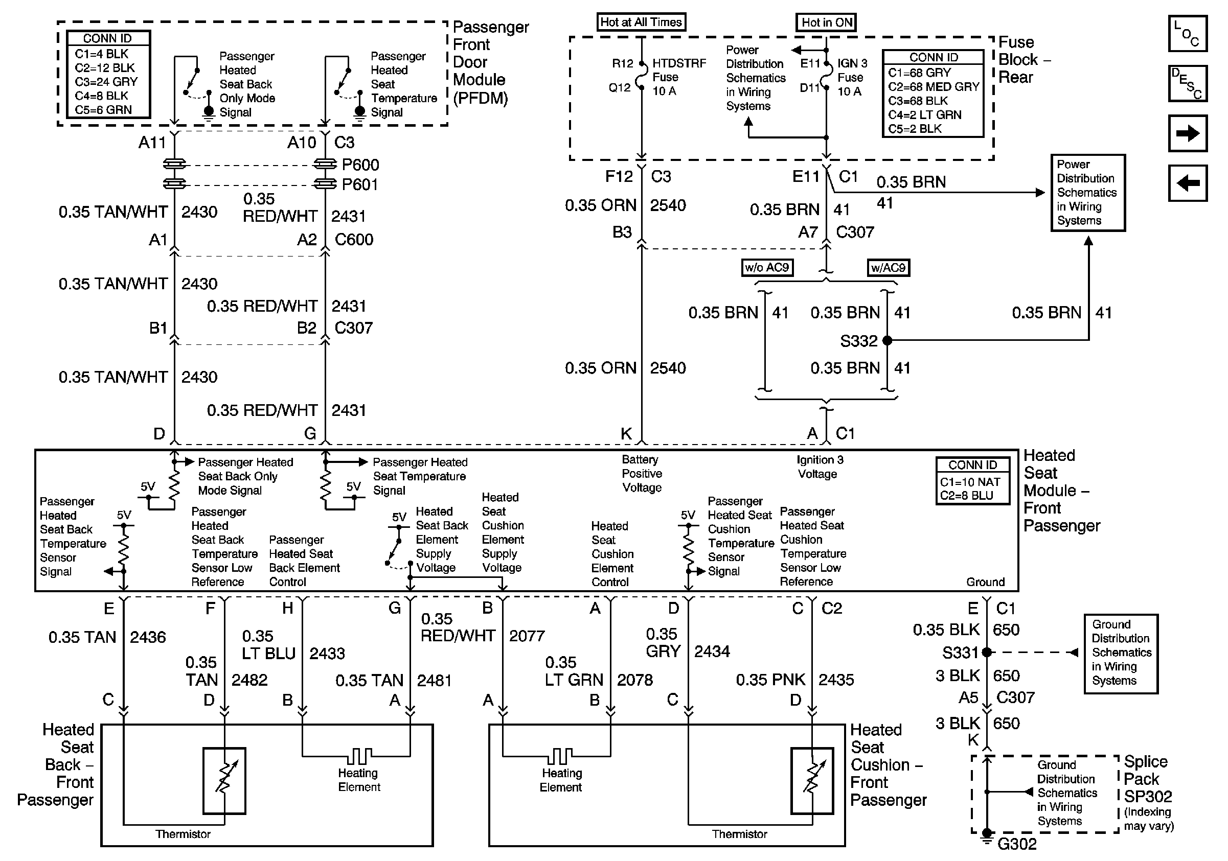
Right Front Heated Seat 2 of 2
Left Front Heated Seat 2 of 2
Figure 4:

Front Passenger Heated Seat Module


Object Number: 804226  Size: FS
Master Electrical Component List
Heated Seats Description and Operation
Left Rear Heated Seat 1 of 2
Right Front Heated Seat 1 of 2
IGN 3 Fuses
IGN 3 Fuses
G302 1 of 3
G302 1 of 3
Figure 5:

Left Rear Heated Seat Switch


Object Number: 804228  Size: FS
Master Electrical Component List
Heated Seats Description and Operation
Left Rear Heated Seat 2 of 2
Right Front Heated Seat 2 of 2
Figure 6:

Left Rear Heated Seat Module


Object Number: 804229  Size: FS
Master Electrical Component List
Heated Seats Description and Operation
Right Rear Heated Seat 1 of 2
Left Rear Heated Seat 1 of 2
G301
G301
Figure 7:

Right Rear Heated Seat Switch


Object Number: 804230  Size: FS
Master Electrical Component List
Heated Seats Description and Operation
Right Rear Heated Seat 2 of 2
Left Rear Heated Seat 2 of 2
Figure 8:

Right Rear Heated Seat Module


Object Number: 804231  Size: FS
Master Electrical Component List
Heated Seats Description and Operation
Right Rear Heated Seat 1 of 2
IGN 3 Fuses
IGN 3 Fuses
G301
G301