GM Service Manual Online
For 1990-2009 cars only
Makes
🢒
Cadillac
🢒
2004
🢒
DeVille
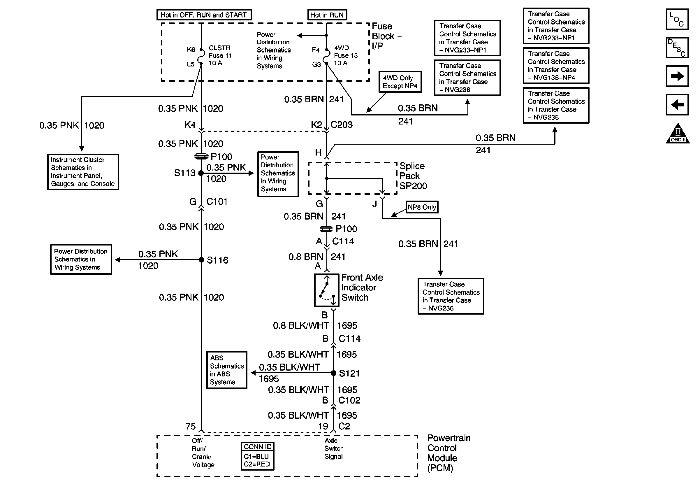
🢒 4.3L Engine Controls Schematics (2 of 20)
4.3L Engine Controls Schematics (2 of 20)
CLSTR and 4WD Fuses